145 files
-
Tractor 1968 Raider 12 Late production D&A OM IPL Wiring Rev SN.pdf
By Trouty56
Operator manual #357
IPL
Wiring
12 pages 1.19MB - B&W
12 pages 3.39MB - Color
Wiring Color pdf - Original
1 page 300KB
Wiring Color pdf - with 103991 switch and solenoid
1 page 368KB
Late production using Kohler K301S-47147b with Bendix starter, 10 amp alternator and magneto ignition with points and condenser Uses (~7572 3-terminal 3-position B-M-S) replaced by 101482 3-terminal 3-position B-M-S ignition switch
(Early production used Kohler K301S-4712b with starter/generator and battery ignition)
Transmission drive belt 78-7100 replaced by 7473 - HB x 81.9" or 5/8" x 81.9
Lube chart SS
Details & Attachments - Details page is for early production
3 pages 116.88KB
1968 Raider 12 model 1-6231 - Late production (Engine oil capacity 2-1/2 quarts)
1968 serial numbers that have shown up for the 1-6231
400004 - This group is early production
400062
400086
400194
400262
400351
400403
400410
414506
414516 - Has Bendix starter so possibly a replacement engine
414685
414876
414946 - This group is early production
This group is likely late production
420782 - Charger 12 model 1-7231 is late production with Bendix starter and magneto ignition spec 47147b
425043 - Has bendix starter
42512x
425183
425275- Has bendix starter
425308 - Has starter/generator so early production?
428468 - May be a Raider 9 model 1-6931
436510
436545
437097
437141 - Located in the UK
437142 - Located in PA
437408
437437
445005 - Has Bendix starter
445130 - Located in Sweden
457642
457743
481216
481360
481580
481671
494668
637318 - The 6 has been added by hand - Made in USA Located in Belgium
This group is likely late production
1,069 downloads
Updated
-
Tractor 1968 Raider 9 D&A OM IPL Wiring Rev SN.pdf
By admin-(Admin)
Operator manual #359
IPL
Wiring
12 pages 1.76MB - B&W
12 pages 3.41MB - Color
Dated 8/1/67
Wiring Color pdf
1 page 301KB
Transmission drive belt 78-7100 replaced by 7473 - HB x 81.9" or 5/8" x 81.9"
Lube chart SS
Details & Attachments
3 pages 116.43KB
1968 Raider 9 model 1-6931
1968 serial numbers that have shown up for the 1-6931
410134
413191
413424
426002
426010 - HH100-115095B engine
426083
426125
426165
428468 - Could be 420486 and/or a model 1-6231
439453
439645
439880 - Decaled a Raider 10
439894
440143
440199
440307
440412
440473
445255
445268
445450
445475
466813 - Decaled a Raider 10
466832
466876
466926
468075
478137 - Decaled a Raider 10
478259 - Decaled a Raider 10
489582
489673
489765 - Decaled a Raider 10
489770 - Decaled a Raider 10
489771
4899XX - Decaled a Raider 10
494348 - Decaled a Raider 10
494441
494483 - Decaled a Raider 10
628 downloads
Updated
-
Tractor 1970 Raider 10 & 12 D&A OM Wiring Rev SN.pdf
By Trouty56
Operator manual #A-5199
Wiring
12 pages 4.75MB
Revised 3/70
Wiring Color pdf for Raider 10 model 1-6051
1 page 210KB
Lube chart SS
Details & Attachments
3 pages 116.62KB
Terminals on 8362 magneto ignition switch may not be identified
1 page 126KB
1970 Raider 10 model 1-6051 Early production using HH100-115145b. Late production using HH100-115145c (Engine oil capacity 2-1/2 quarts)
1970 serial numbers that have shown up for the 1-6051
644577
644784
646218
646238
646311 - Made in USA Located in UK G. D. Mountfield serial 1916
646313 - Early production using HH100-115145b
646347
646490
661085
694739
695089
695090
695278
722387
722523
722597
722791
733892
824004
824183 - May be a model 1-0300
834837
-----------------------------------------------------------------------------------------
Wiring Color pdf for Raider 12 models 1-6251 and 1-6252
1 page 224KB
Details & Attachments
3 pages 115.86KB
Terminals on 8362 magneto ignition switch may not be identified
1 page 126KB
1970 Raider 12 model 1-6251 - Uses Kohler K301S-47371c with breakerless magneto ignition (Engine oil capacity 2 quarts)
1970 serial numbers that have shown up for the 1-6251
570383 - Low - Looks like a 1969 model 1-6241 serial number
640907
662785 - Has stirrups for footrests
662787
662874
663299
695643
695736
695766 - Has full footrests
695780 - May be a 1-6252 or 1-6253
Details & Attachments
3 pages 113.19KB
Terminals on 8362 magneto ignition switch may not be identified
1 page 126KB
1970 Raider 12 model 1-6252 - Uses Kohler K301S-47147c with breakerless magneto ignition (Engine oil capacity 2 quarts)
1970 serial numbers that have shown up for the 1-6252
695780 - May be a 1-6251 or 1-6253
Wiring Color pdf for Raider 12 model 1-6253
1 page 205KB
Details & Attachments
3 pages 115.68KB
Terminals on 8362 magneto ignition switch may not be identified
1 page 126KB
1970 Raider 12 model 1-6253 using Tecumseh HH120-120129c (Engine oil capacity 2-1/2 quarts)
1970 serial numbers that have shown up for the 1-6253
695780 - May be a 1-6251 or 1-6252
723619
732114
732260
732270
732358
732422
732669
732762
1,252 downloads
Updated
-
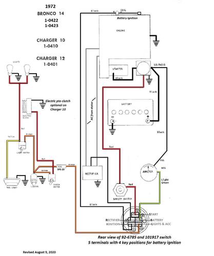
Tractor 1972 Bronco 14, Charger 10 & Charger 12 IPL Wiring Rev.pdf
By admin-(Admin)
Illustrated parts list #A-5315
Wiring
12 pages 4.50MB
Battery ignition wiring Color pdf
1 page 276KB
Magneto ignition wiring Color pdf
1 page 272KB
5955 Sundstrand hydro pump gasket nla - 102759 gasket should work
Tractor drive belt # 7478 replaces # 4535 (HB/5L x 84.22" or 5/8" x 84.22")
Battery ignition
Terminals on 101917 ignition switch may not be identified. This switch has been replaced by 92-6785.
3 pages 269KB
1972 Charger 10 model 1-0410 (Uses battery ignition) (Uses 5090 transaxle with 1" axles)
1972 Charger 12 model 1-0401 (Uses battery ignition)
1972 Bronco 14 model 1-0422 (Uses battery ignition)
1972 Bronco 14 model 1-0423 (Uses battery ignition)
Magneto ignition
Terminals on 8362 magneto ignition switch may not be identified
1 page 126KB
1972 Charger 12 model 1-0402 (Uses breakerless magneto ignition)
650 downloads
Updated
-
Tractor 1967 1077 & 1277 D&A OM IPL Wiring Rev SN.pdf
By Martin
Operator manual #324-325
IPL
Wiring
16 pages 2.07MB
Change to tow valve
1 page 187KB
Wiring Color pdf
1 page 309KB
Long frame 45-1/2" wheelbase
Tractor drive belt 7927 and no longer available from Toro - (4L x 78.0" or 1/2" x 78")
Starter/generator belt
Kohler 10hp, 12hp - 235262 (7345 Gates .410" x 35.09" 36 degree) (25-7345 Napa .410" x 35.09" 36 degree)
Wheel Horse 1593 (3L x 34.4") - nla (Gates replacement 6735 3/8" x 35" 38 degree)
Lube chart SS
1967 model 1077 - Not listed at Toro. Used Kohler K241S-46333d
Uses the 5054 hydro transmission identified at Toro as 3100077
1967 serial numbers that have shown up for the 1077
277830
278083
291339
291603
291676
291895
291998
329545
------------------------------------------------------------------------------
Tractor drive belt 7927 and no longer available from Toro - (4L x 78.0" or 1/2" x 78")
Starter/generator belt
Kohler 10hp, 12hp - 235262 (7345 Gates .410" x 35.09" 36 degree) (25-7345 Napa .410" x 35.09" 36 degree)
Wheel Horse 1593 (3L x 34.4") - nla (Gates replacement 6735 3/8" x 35" 38 degree)
Details & Attachments
4 pages 120.08KB
1967 model 1277 - Uses the 5054 hydro transmission identified at Toro as 3100077
1967 serial numbers that have shown up for the 1277
273283
302095
302308
302373
302403
322563
322607
322729
322869
322882
329586
363188
1,532 downloads
Updated
-
Tractor 1966 1076 & 1276 D&A OM IPL Wiring Rev SN.pdf
By admin-(Admin)
Operator manual #271-272
IPL
Wiring
16 pages 15.38MB
Dated 10/8/65
Wiring Color pdf
1 page 316KB
1966 model 1076 not listed @ Toro.
Used same engine as model 1056 - K241AS-46333d
Used same transmission as model 1276
Starter/generator belt
Kohler 10hp, 12hp - 235262 (7345 Gates .410" x 35.09" 36 degree) (25-7345 Napa .410" x 35.09" 36 degree)
Wheel Horse 1593 (3L x 34.4") - nla (Gates replacement 6735 3/8" x 35" 38 degree)
Tractor drive belt 7927 and no longer available from Toro - (4L x 78.0" or 1/2" x 78")
Very large file but excellent copy
Part 1 of 4
4 of 16 pages 4.46MB
Part 2 of 4
4 of 16 pages 4.52MB
Part 3 of 4
4 of 16 pages 3.76MB
Part 4 of 4
4 of 16 pages 2.63MB
Lube chart SS
Details & Attachments
1966 model 1076 - D&A n/a Used Kohler K241AS-46333d
Uses the 5054 hydro transmission identified at Toro as 3100077
1966 serial numbers that have shown up for the 1076
183003
183004
183024
183358 - May be 188358
183520
214071 - See PSB #073 Nylon clutch pedal bushing changed to bronze after this serial number
214242
214522
214605
214619
214718
214731
------------------------------------------------------------------------------------------------------------------------
Tractor drive belt 7927 and no longer available from Toro - (4L x 78.0" or 1/2" x 78")
Details & Attachments
4 pages 120.19KB
1966 model 1276 - Uses the 5054 hydro transmission identified at Toro as 3100077
1966 serial numbers that have shown up for the 1276
154770
181640
181666
181899
205165
205328 - See PSB #073 Nylon clutch pedal bushing changed to bronze after this serial number
205910
205930
253226
2,087 downloads
Updated
-
Tractor 1967 877 D&A OM IPL Wiring Rev SN.pdf
By admin-(Admin)
Operator manual #877
IPL
Wiring
16 pages 2.90MB
Wiring Color pdf
1 page 298KB
Change to tow valve
1 page 187KB
Tractor drive belt 6146 replaced by 8005 and both no longer available from Toro - (4L x 72" or 1/2" x 72")
Starter/Generator belt
Original Wheel Horse 1583 nla Used on 6, 7, 8hp Kohler Starter generator {3Lx33" in belt charts is 3/8" x 33" but some applications use a shorter belt. Belt should have raw rubber sides for grip.}
3V315 Gates .38"x31.5"
3V315 Napa .38"x31.5"
Kohler #231605 Starter generator belt Replaces 232613 [.41"x32.08" 36 degree] PSB #061 Should use raw edge belt
7315 Gates .41"x32.08" 36 degree
25-7315 Napa .41"x32.08" 36 degree
Small Block Kohler Napa # 25-7320 .41" wide x 32.5" long Side angle 36 degrees Cross section HC41
Lube chart SS
Details & Attachments
3 pages 116.01KB
1967 model 877- Uses the 5052 hydro transmission identified at Toro as 3100077
1967 serial numbers that have shown up for the 877
278823
278986
279069
279313
314097
453 downloads
Updated
-
Tractor 1966 876 D&A OM IPL Wiring Rev SN.pdf
By admin-(Admin)
Operator manual #269
IPL
Wiring
16 pages 3.09MB
Dated 8/16/65
Wiring Color pdf
1 page 298KB
Tractor drive belt 6146 replaced by 8005 and both no longer available from Toro - (4L x 72" or 1/2" x 72")
Starter/Generator belt
Original Wheel Horse 1583 nla Used on 6, 7, 8hp Kohler Starter generator {3Lx33" in belt charts is 3/8" x 33" but some applications use a shorter belt. Belt should have raw rubber sides for grip.}
3V315 Gates .38"x31.5"
3V315 Napa .38"x31.5"
Kohler #231605 Starter generator belt Replaces 232613 [.41"x32.08" 36 degree] PSB #061 Should use raw edge belt
7315 Gates .41"x32.08" 36 degree
25-7315 Napa .41"x32.08" 36 degree
Small Block Kohler Napa # 25-7320 .41" wide x 32.5" long Side angle 36 degrees Cross section HC41
Lube chart SS
Details & Attachments
3 pages 116.24KB
1966 model 876- Uses the 5052 hydro transmission identified at Toro as 3100077
1966 serial numbers that have shown up for the 876
173201
174935
175201
175270
192847
192937
192948
192954
193017
193029
193056 - See PSB #073 Nylon clutch pedal bushing changed to bronze after this serial number
193124
454 downloads
Updated
-
Tractor 1965 875 & 1075 D&A OM IPL Wiring Rev SN.pdf
By admin-(Admin)
Operator manual #245-246
IPL
Wiring
16 pages 4.94MB
Dated 11/30/64
Wiring Color pdf
1 page 312KB
Short frame tractors
Tractor drive belt 6146 replaced by 8005 and both no longer available from Toro - (4L x 72" or 1/2" x 72")
Ignition switch 4988 (5/8"-32 threads) replaced by 7263 (9/16"-24 threads)
Starter/Generator belt
Original Wheel Horse 1583 nla Used on 6, 7, 8hp Kohler Starter generator {3Lx33" in belt charts is 3/8" x 33" but some applications use a shorter belt. Belt should have raw rubber sides for grip.}
3V315 Gates .38"x31.5"
3V315 Napa .38"x31.5"
Kohler #231605 Starter generator belt Replaces 232613 [.41"x32.08" 36 degree] PSB #061 Should use raw edge belt
7315 Gates .41"x32.08" 36 degree
25-7315 Napa .41"x32.08" 36 degree
Small Block Kohler Napa # 25-7320 .41" wide x 32.5" long Side angle 36 degrees Cross section HC41
Big Block Kohler Napa # 25-7345 .41" wide x 35.3" long side angle 37 degrees Cross section HC41
Lube chart SS
Details & Attachments
3 pages 118.48KB
1965 model 875 - Uses the 5052 hydro transmission identified at Toro as 3100077
1965 serial numbers that have shown up for the 875
130994
131002
131097
131161
131249
131314
131686
132052
132215
133019 - May be 138019
142227
142327
142666 - White instead of red
142729
142812
142881
143048
------------------------------------------------------------------------------
Tractor drive belt 6146 replaced by 8005 and both no longer available from Toro - (4L x 72" or 1/2" x 72")
Ignition switch 4988 (5/8"-32 threads) replaced by 7263 (9/16"-24 threads)
Starter/generator belt
Kohler 10, 12hp 235262
Wheel Horse 1593 (3L x 34.4") - nla (Gates replacement 6735 3/8" x 35" 38 degree)
7345 Gates .410" x 35.09" 36 degree
25-7345 Napa .410" x 35.09" 36 degree
Details & Attachments
3 pages 117.97KB
1965 model 1075 - Uses the 5052 hydro transmission identified at Toro as 3100077
1965 serial numbers that have shown up for the 1075
126828
130336
130829
143268
143408
1,433 downloads
Updated
-
Tractor 1971 800 Auto D&A OM Wiring Rev SN.pdf
By gwest_ca-(File Mod)
Operator manual #A-5281
Wiring
8 pages 1.77MB
Wiring Color pdf
1 page 346KB
Lube chart SS
Details & Attachments
3 pages 115.06KB
1971 800 Auto model 1-0450
1971 serial numbers that have shown up for the 1-0450
772930 - Model 1-0450-6
772986 - Model 1-0450-6
773026 - Model 1-0450-6
773227
773287 - Model 1-0450-6
779478 - Model 1-0450-6
779576 - Model 1-0450-6
779806
272 downloads
Updated
-
Tractor 1967 1067 & 1267 D&A OM IPL Wiring Rev SN.pdf
By admin-(Admin)
Operator manual #346-347
IPL
Wiring
12 pages 4.17MB
Dated 1/1/67
Wiring Color pdf
1 page 338KB
Models 867, 1067 and 1267 first models to get headlamps as standard equipment
Transmission drive belt 1586 replaced by 9714 (HA x 76" or 1/2" x 76")
Starter/generator belt
Kohler 10hp, 12hp - 235262 (7345 Gates .410" x 35.09" 36 degree) (25-7345 Napa .410" x 35.09" 36 degree)
Wheel Horse 1593 (3L x 34.4") - nla (Gates replacement 6735 3/8" x 35" 38 degree)
Small Block Kohler Napa # 25-7320 .41" wide x 32.5" long Side angle 36 degrees Cross section HC41
Big Block Kohler Napa # 25-7345 .41" wide x 35.3" long side angle 37 degrees Cross section HC41
Lube chart SS
Details & Attachments
4 pages 119.89KB
1967 model 1067
1967 serial numbers that have shown up for the 1067
288721
367453
374404
374405
374479
374530
374566
374623
378759
378854
378895
380818
382823
382828
------------------------------------------------------------------------------------------------
Details & Attachments
4 pages 119.58KB
1967 model 1267
1967 serial numbers that have shown up for the 1267
367508
367509
367640
374805
374866
374973
379124
379140
379154
379206
380578
811 downloads
Updated
-
Tractor 1965 1054A D&A OM IPL Wiring Rev SN.pdf
By admin-(Admin)
Operator manual #177-A
IPL
Wiring
12 pages 1.88MB
Dated 9/14/64
Wiring Color pdf
1 page 182KB
1965 model 1054-A
Wrong engine spec number 47176 @ Toro - should be 46215A
Tractor drive belt 1592 nla from Toro (4L x 82.00" or 1/2" x 82")
Hydraulic pump belt - Wheel Horse 1591 nla Use Toro 83-2900, Gates 6748 3/8"x48", Napa 3L480W 3/8"x48".
Starter/generator belt
Kohler 10hp, 12hp - 235262 (7345 Gates .410" x 35.09" 36 degree) (25-7345 Napa .410" x 35.09" 36 degree)
Wheel Horse 1593 (3L x 34.4") - nla (Gates replacement 6735 3/8" x 35" 38 degree)
Lube chart SS
Details & Attachments
2 pages 109.84KB
What has been posted as late 1964 model year 1054's
049039
049106
049186
049192
049349
049439
049539
049578 - Posted as being 19578 and could be a model 1054A
049591
049605
049675
049723
049725 - Posted as being 19725
049927
050203
050284
1965 model 1054A
1965 serial numbers that have shown up for the 1054A - Appears the late 1964 model production went straight to early 1965 model production but we do not know at what serial that happened. Results as posted may not be correct because owners often don't know what model they have.
049065
049183
049533
049578 - May be 19578 and could be a model 1054
049819
049829
049869
049905
050039
050154
050203
050224
050237
050272
050308
050335
050366
101637 - Model and year a guess or number could be wrong
389 downloads
Updated
-
Tractor 1965 All OM IPL Wiring.pdf
By gwest_ca-(File Mod)
Operator manuals
IPL's
Wiring
67 pages 9.37MB
Part 1
35 pages 5.01MB
1965 model 855
1965 model 875
1965 model 1054A - Wrong 47176 spec number @ Toro - Should be 46215A
1965 model 1055
1965 model 1075
Part 2
32 pages 4.36MB
1965 model 605
1965 model 655
1965 model 1045 - Often considered a 1964 model but in the 1965 manual also. It has been said there were 1100 units built.
1965 model L-105 Lawn Ranger
1965 model L-155 Lawn Ranger
461 downloads
Updated
-
Tractor 1965 Model list 12 & Attachments.pdf
By gwest_ca-(File Mod)
1965 Matches Found: 11+2=13
Attachment list
3 pages 69KB pdf
1965 model 605
1965 model 655
1965 model 855
1965 model 875
1965 model 1045 - Often considered a 1964 model but in the 1965 manual
1965 model 1054A - Wrong 47176 Kohler spec number @ Toro - should be 46215A
1965 model 1055
1965 model 1075
1965 model L-105 Lawn Ranger
1965 model L-155 Lawn Ranger
1965 model RE-65 Rear Engine Rider
1965 model RR-46 Rear Engine Rider - missed @ Toro
1965 model RR-65 Rear Engine Rider
Tractor dimensions
1 page 3.2MB
313 downloads
Updated
-
Tractor 1965 605 & 655 D&A OM IPL Wiring Rev SN.pdf
By rmaynard
Operator manual #204
Illustrated parts list
Wiring
11 pages 1.70MB
Dated 9/14/64
Wiring Revised pdf
1 page 256KB
Tractor drive belt for 605 and 655 #9691 - 1/2" x 70"
Ignition switch with single terminal for 605 is 3656 replaced by 6890 and nla. See PSB #069
Ignition switch for 655 is 4987 replaced by 101482
Short frame 41-1/4" wheelbase
Lube chart SS
Details & Attachments
3 pages 115.21KB
1965 model 605
1965 serial numbers that have shown up for the 605
058835
105895
106126
106147
109816
109959
133206
-----------------------------------------------------------------------
Details & Attachments
3 pages 116.12KB
1965 model 655
1965 serial numbers that have shown up for the 655
106341
106720
106847
107052
107102
115152
115341
115768
133363
133389
133488
133662
133946
134203
134256
134476
703 downloads
Updated
-
Tractor 1970 Electro 12 D&A TPL IPLL Wiring Rev SN.pdf
By gwest_ca-(File Mod)
Parts list from Toro Master Parts Viewer
12 pages 1.04MB
Wiring Color pdf
1 page 373KB
Illustrated parts list link
Use the 1971 parts list for the Bronco 12 model 1-0420 with the following exceptions
Tractor 1971 1-0420 Bronco Parts letter.pdf
2 pages 284KB
These pages are posted twice @ Toro with the following differences
Tractor parts list
Item #3 is a nut 915661-4 on one page and a carriage bolt 900196-4 on the other
Item #50 should be part number 933188 replaced by 32121-93
Item #60 should be part number 915234-4 replaced by 3318-1
Item #103 panel part numbers 17917 and 7917 listed ?
Item #113 clip part numbers 14256 and 4256 listed ?
Item #114 Corbin clamp 7/16" part number 950153 is correct
Transmission pages look the same.
5955 Sundstrand hydro pump gasket nla - 102759 gasket should work
Hydraulic Lift page
Item #19 arm part number 6629 looks correct
Item #43 part number 933506-4 hairpin on the 1st page but not on the 2nd page.
Terminals on 8362 magneto ignition switch may not be identified
1 page 126KB
Tractor drive belt # 7478 replaces # 4535 (HB/5L x 84.22" or 5/8" x 84.22")
Lube chart SS
Details & Attachments
3 pages 115.45KB
1970 Electro 12 model 1-7255 - Uses Kohler K301S-47371c
1970 serial numbers that have shown up for the 1-7255
002685 - Made in Belgium
640029
640110
640316
640380
640451
642966
642977
643082
643114
643211
643231
643368
726278
726507
736260
486 downloads
Updated
-
Tractor 1967 857 D&A OM IPL Wiring Rev SN.pdf
By admin-(Admin)
Operator manual #A-5090
IPL
Wiring
12 pages 2.01MB
Wiring Color pdf
1 page 296KB
Tractor drive belt for 857 #9691 - 1/2" x 70"
Gates 6870
Napa 4L700W
Starter/Generator belt
Original Wheel Horse 1583 nla Used on 6, 7, 8hp Kohler Starter generator {3Lx33" in belt charts is 3/8" x 33" but some applications use a shorter belt. Belt should have raw rubber sides for grip.}
3V315 Gates .38"x31.5"
3V315 Napa .38"x31.5"
Kohler #231605 Starter generator belt Replaces 232613 [.41"x32.08" 36 degree] PSB #061 Should use raw rubber edge belt for grip
7315 Gates .41"x32.08" 36 degree
25-7315 Napa .41"x32.08" 36 degree
Small Block Kohler Napa # 25-7320 .41" wide x 32.5" long Side angle 36 degrees Cross section HC41
Original ignition switch 4988 replaced by 7263
No decal on belt guard. Indentation was dropped on 4993 guard in 1967
Last line of the parts list is missing
Item 139 - 920127-4 Lockwasher 9/16
Item 186 - 6998 Decal Grille
Lube chart SS
Details & Attachments
3 pages 114.91KB
1967 model 857
1967 serial numbers that have shown up for the 857
266108
266307
266388
266526
266622
266896
266949
284035
284158
290859
290869
29116x
291215
306554
306723
306820
307114
307220
307426
307477
325035
325050
325396
325402
333992
336561 - Located in UK
336677
336700
336833
336998
372790
372875
1,292 downloads
Updated
-
Tractor 1966 706 OM IPL SN.pdf
By admin-(Admin)
Operator manual #259
IPL
12 pages 1.92MB (Poor copy)
Dated 9/9/65
Believed to be an exported only model.
Lube chart SS - Not in chart but same as model 753
1966 model 706
1966 serial numbers that have shown up for the 706
(177785 - is a L-156 Lawn Ranger)
180976 - Located in UK
180986 - Located in UK
181054 - Located in England
181110 - Located in Denmark
181152 - Located in England
181158 - Located in Sweden
181183 - Located in Sweden
181640 - is a model 1276
288766 - Located in Sweden - Made in USA
255 downloads
Updated
-
Tractor 1969 Charger 12 D&A OM IPL Wiring Rev SN.pdf
By Trouty56
Operator manual #1-7241-P
IPL
Wiring
14 pages 1.04MB
Wiring Color pdf
1 page 360KB
Terminals on 8362 magneto ignition switch may not be identified
1 page 126KB
5955 Sundstrand hydro pump gasket nla - 102759 gasket should work
Tractor drive belt # 7478 replaces # 4535 - (HB/5L x 84.22" or 5/8" x 84.22")
Lube chart SS
Details & Attachments
4 pages 117.40KB
1969 Charger 12 model 1-7241
1969 serial numbers that have shown up for the 1-7241 (4th digit in the model number 4 + 5 = model year 9 = 1969)
520064
520099
520147
521131
521149
521157
572562
572691
572695
587991
588613
588643
588880
597097
597171
597203
597315
615503
618706
1,181 downloads
Updated
-
Tractor 1969 Model list 19 & Attachments.pdf
By gwest_ca-(File Mod)
1969 Matches Found: 16+2=18
Attachment list
1 page 72KB pdf
4th digit in model number "4" + 5 = model year 9 or 1969
1969 Charger 10 model 1-7041 - Tecumseh HH100-115095B
1969 Charger 12 model 1-7241
1969 Charger V7 model 1-7741
1969 Charger V8 model 1-7841
1969 Commando model 1-3741 - Made in Belgium with serial 111294
1969 Commando V7 model 1-4741
1969 Commando V8 model 1-4841
1969 Electro 12 model 1-7245
1969 GT-14 model 1-7441
1969 Lawn Ranger model 1-1641 - Model year a guess - made in Belgium and found in UK
1969 Lawn Ranger model 1-8741
1969 Lawn Ranger model 1-8745
1969 R-26 Rear Engine Rider model 2-1641
1969 R-26 Rear Engine Rider model 2-2641
1969 Raider 10 model 1-6041 - Toro missed this one - Tecumseh HH100-115095B
1969 Raider 12 model 1-6241
1969 WorkHorse 700 model 1-3741
1969 WorkHorse 700 model 1-3745
Toro incorrectly identifies the 1-6041 as a 1970 model
243 downloads
Updated
-
Tractor 1968 Model list 15 & Attachments.pdf
By gwest_ca-(File Mod)
1968 Matches Found: 15
Attachment list
1 page 66KB pdf
4th digit in model number "3" + 5 = model year 8 or 1968
1968 6 hp Rear Engine Rider model 2-1231
1968 6 hp Rear Engine Rider model 2-2231
1968 500 Special model 1-3631
1968 Charger 9 model 1-7931 - Tecumseh HH100-115095B
1968 Charger 9 model 1-7932 - Tecumseh HH100-115095B
1968 Charger 12 model 1-7231
1968 Commando 6 model 1-4631
1968 Commando 7 model 1-3731 - Export model made in USA with horizontal shaft
1968 Commando 8 model 1-4831
1968 Commando 8 model 1-4832 - 4 found in Europe possibly made in Belgium with 11xxxx serial numbers
1968 Electro 12 model 1-7235
1968 Lawn Ranger model 1-1631
1968 Lawn Ranger model 1-2631
1968 Raider 9 model 1-6931 - Tecumseh HH100-115095B
1968 Raider 12 model 1-6231
228 downloads
Updated
-
Tractor 1967 867 D&A OM IPL Wiring Rev SN.pdf
By admin-(Admin)
Operator manual #348
IPL
Wiring
15 pages 2.17MB
Dated 1/1/67
Wiring Color pdf
1 page 326KB
Models 867, 1067 and 1267 first models to get headlamps as standard equipment
Tractor drive belt for 867 #9691 - 1/2" x 70"
Starter/Generator belt
Original Wheel Horse 1583 nla Used on 6, 7, 8hp Kohler Starter generator {3Lx33" in belt charts is 3/8" x 33" but some applications use a shorter belt. Belt should have raw rubber sides for grip.}
3V315 Gates .38"x31.5"
3V315 Napa .38"x31.5"
Kohler #231605 Starter generator belt Replaces 232613 [.41"x32.08" 36 degree] PSB #061 Should use raw rubber edge belt for grip
7315 Gates .41"x32.08" 36 degree
25-7315 Napa .41"x32.08" 36 degree
Small Block Kohler Napa # 25-7320 .41" wide x 32.5" long Side angle 36 degrees Cross section HC41
Big Block Kohler Napa # 25-7345 .41" wide x 35.3" long side angle 37 degrees Cross section HC41
Includes PSB #252 for converting limited slip differential to 8-pinion
Lube chart SS
Details & Attachments
3 pages 115.41KB
1967 model 867 - Short frame model
1967 serial numbers that have shown up for the 867
364882
364883
367714
367748
367781
367945
370193
370432
374038
374051
377866
377965
378305
378506
381200
569 downloads
Updated
-
Tractor 1966 606 & 656 D&A OM IPL Wiring Rev SN.pdf
By admin-(Admin)
Operator manual #265-266
Illustrated parts list
Wiring
11 pages 807.03KB
Wiring Revised pdf
1 page 248KB
Short frame tractors
Tractor drive belt for 606 and 656 #9691 (1/2" x 70")
Ignition switch with single terminal for 606 is 3656 replaced by 6890 and nla. See PSB #069
Ignition switch for 656 is 4987 replaced by 101482
Lube chart SS
Details & Attachments
3 pages 114.03KB
1966 model 606
1966 serial numbers that have shown up for the 606
176166
176234
176593
176614
176711
215343
215360
215540
Details & Attachments
3 pages 115.11KB
1966 model 656
1966 serial numbers that have shown up for the 656
175469
175561
175716
175769
175861
175869
211526
212001
212074
212304
212473
245251
245439
252099
255346
255364
255638
255716
1,192 downloads
Updated
-
Tractor 1971 Model list 17 & Attachments.pdf
By gwest_ca-(File Mod)
1971 Matches Found: 17
Attachment list
1 page 70KB pdf
6th digit in model number on ID plate "6" minus 5 = model year 1 or 1971
This also applied to the attachments
1971 800 Automatic model 1-0450 - (1-0450-6)
1971 800 Special model 1-0150 - (1-0150-6)
1971 Bronco 14 model 1-0420 - (1-0420-6) - Before serial 781701
1971 Bronco 14 model 1-0421 - (1-0421-6) - After serial 781701
1971 CG-7 model 1-0275 - (1-0275-6)
1971 CG-7R model 1-0270 - (1-0270-6)
1971 CG-8 model 1-0200 - (1-0200-6)
1971 Charger 12 model 1-0400 - (1-0400-6) - Uses breakerless magneto ignition
1971 GT-14 model 1-0500 - (1-0500-6)
1971 GT-14 model 1-0501 - (1-0501-6)
1971 Lawn Ranger model 2-0200 - (2-0200-6) 7hp in PSB #414
1971 Lawn Ranger model 2-0210 - (2-0210-6) 7hp in PSB #414
1971 R-26 Rear Engine Rider model 2-0101 - (2-0101-6) - Suspect this should be model 2-0100
1971 R-26 Rear Engine Rider model 2-0111 - (2-0111-6) - Suspect this should be model 2-0110
1971 Raider 10 model 1-0300 - (1-0300-6)
1971 Raider 12 model 1-0310 - (1-0310-6) (This model also made in Belgium) - Uses breakerless magneto ignition
1971 WorkHorse 800 model 1-0100 - (1-0100-6)
249 downloads
Updated
-
Tractor 1970 Charger 12 D&A TPL IPLL Wiring Rev SN.pdf
By gwest_ca-(File Mod)
Parts list from Toro Master Parts Viewer
5 pages 420.69KB - Model 1-7251
5 pages 450.60KB - Model 1-7252
5 pages 450.86KB - Model 1-7253
Illustrated parts list link
Use the 1971 parts list for the Charger 12 model 1-0400 with the following exceptions
For electric pto clutch see Electro 12 model 1-7255
Tractor 1971 1-0400 Charger 12 Parts letter.pdf
2 pages 287KB
5955 Sundstrand hydro pump gasket nla - 102759 gasket should work
Terminals on 8362 magneto ignition switch may not be identified
1 page 126KB
Tractor drive belt # 7478 replaces # 4535 (HB/5L x 84.22" or 5/8" x 84.22")
Lube chart SS
Wiring Color pdf model 1-7251
1 page 216KB
Details & Attachments
3 pages 115.18KB
1970 Charger 12 model 1-7251 - Uses Kohler K301S-47371c with breakerless magneto ignition
1970 serial numbers that have shown up for the 1-7251
639303
639332
639473
639538
639600
639750
639800
639806
663811
663825
663933
--------------------------------------------------------------------------------------------------------------------------------------------
Wiring Color pdf model 1-7252
1 page 213KB
Details & Attachments
3 pages 115.18KB
1970 Charger 12 model 1-7252 - Uses Kohler K301S-47147c with breakerless magneto ignition
1970 serial numbers that have shown up for the 1-7252
638912
--------------------------------------------------------------------------------------------------------------------------------------------
Wiring Color pdf model 1-7253
1 page 211KB
Details & Attachments
3 pages 115.01KB
1970 Charger 12 model 1-7253 - Uses Lauson HH120-120129c
1970 serial numbers that have shown up for the 1-7253
730037
730049
730059
730118
730119
730610
730678
730683
730754
650 downloads
Updated
