145 files
-
Tractor 1971 WorkHorse 800 D&A Wiring Rev SN.pdf
By gwest_ca-(File Mod)
Wiring Color pdf
1 page 254KB
Preliminary parts list changes
2 pages 308KB
We also have the 1971 parts list that followed
Work Horse 800
The 6th digit in the model number is not used but if you subtract 5 from that number you get the model year - (6-5=1=1971)
Lube chart SS
Details & Attachments
3 pages 115.92KB
1971 WorkHorse 800 model 1-0100
1971 serial numbers that have shown up for the 1-0100
011955 - Made in Belgium - Mountfield serial 3508
744133
744137
744165
744403
744445
744451
74460x - Serial 74460 posted looks wrong
759038 - Model 1-0100-6
759043 - Model 1-0100-6
759209
759348 - Model 1-0100-6
759514 - Model 1-0100-6
759574
759592
759691
768512
768567
779158
779185 - Model 1-0100-6
779198
779233
790336 - Model 1-0100-6
790438 - Model 1-0100-6
823598
239 downloads
Updated
-
Tractor 1966 1046 D&A TPL Wiring Rev SN.pdf
By gwest_ca-(File Mod)
Parts list only
with PSB #338B corrections
6 pages 1.35MB
Wiring for 1056 should be the same Revised pdf
1 page 304KB
Long frame tractor
Transmission drive belt 1586 replaced by 9714 (HA x 76" or 1/2" x 76")
Starter/generator belt
Kohler 10hp, 12hp - 235262 (7345 Gates .410" x 35.09" 36 degree) (25-7345 Napa .410" x 35.09" 36 degree)
Wheel Horse 1593 (3L x 34.4") - nla (Gates replacement 6735 3/8" x 35" 38 degree)
Uses Kohler K241S-462198 (This should be K241S-46219a) with 1" crankshaft, starter/generator and battery ignition
Same as 1056 except for engine and pto.
3 pint oil capacity
(PT-6 is wrong Should be PT-7) pto as standard equipment, Uses 6936 engine pulley for 1" crankshaft
PT-6 fits 1-1/8" crankshaft
Ignition switch 4988 3-terminal 3-position replaced by 7263
Lube chart SS - Not in chart but same as 1055 model
Details & Attachments
4 pages 118.10KB
1966 model 1046
1966 serial numbers that have shown up for the 1046
261312
261326
261340
261349
261356
261373
261380
261387
261393
261398
261402
261403
261428
261490
261522
261523
261524
261567
261568
260 downloads
Updated
-
Tractor 1969 Electro 12 D&A OM IPL Wiring Rev SN.pdf
By admin-(Admin)
Operator manual #1-7245
IPL
Wiring
16 pages 2.16MB - 1-7245
16 pages 1.88MB - 1-7245-P
Dated 6/20/68
Wiring Color pdf
1 page 374KB
1-7245-P - Ammeter drawn in at the ignition switch
Terminals on 8362 magneto ignition switch may not be identified
1 page 126KB
5955 Sundstrand hydro pump gasket nla - 102759 gasket should work
Tractor drive belt # 7478 replaces # 4535 - (HB/5L x 84.22" or 5/8" x 84.22")
PSB #084 #102 #104 #126 #127 #128 #134 #437B #12
20 pages 507.72KB
Lube chart SS
Details & Attachments
3 pages 115.75KB
1969 Electro 12 model 1-7245 - Uses Kohler K301S-47147c with breakerless magneto ignition
1969 serial numbers that have shown up for the 1-7245
521731
521757
542737
542883
542888
567538
587106
588402
598471
615015
615059
1,780 downloads
Updated
-
Tractor 1970 GT-14 D&A IPL Wiring Rev SN.pdf
By admin-(Admin)
Illustrated parts list for model 1-7451
10 pages 2.04MB
Dated 3/70
Wiring Color pdf for 1-7451
1 page 442KB
Wiring Color pdf for 1-7452 and 1-7453
1 page 443KB
5955 Sundstrand hydro pump gasket nla - 102759 gasket should work
Illustrated parts list for models 1-7452 and 1-7453
10 pages 2.16MB
5955 Sundstrand hydro pump gasket nla - 102759 gasket should work
Transmission drive belt 8334 - (B x 84.8" or 5/8" x 84.8")
Lube chart SS
Details & Attachments
3 pages 113.02KB
Uses Kohler K321S-6010b with electric start, starter solenoid, 10 amp stator, lighter, lights, electric clutch, ammeter and breakerless ignition. (Toro has the wrong engine spec 60125b posted)
Uses 8362 (Threads 9/16"-24) 5-terminal 4-position (L-B-M-S-R) breakerless ignition switch
1970 GT-14 model 1-7451
1970 serial numbers that have shown up for the 1-7451
630641
630681
630703
630763
630788
630808
630911
630995
631028
632271
632324
632335
632460
632474
632547
632589
632661
634239
634254
634432
634528
634621
634623
------------------------------------------------------------------------------------
Details & Attachments
3 pages 112.73KB
Uses Kohler K321S-6010b with electric start, starter solenoid, 10 amp stator, lighter, lights, electric clutch, ammeter and breakerless ignition. (Toro has the wrong engine spec 60125b posted)
Uses 8362 (Threads 9/16"-24) 5-terminal 4-position (L-B-M-S-R) breakerless ignition switch
1970 GT-14 model 1-7452
1970 serial numbers that have shown up for the 1-7452
684221
684253 - (6842536 posted)
684322
684548
684553
684803
685064
685077
724882
724889
724931
725096
725183
725193
----------------------------------------------------------------------------------
Details & Attachments
3 pages 112.93KB
Uses Kohler K321S-6010b with electric start, starter solenoid, 10 amp stator, lighter, lights, electric clutch, ammeter and breakerless ignition. (Toro has the wrong engine spec 60125b posted)
Uses 8362 (Threads 9/16"-24) 5-terminal 4-position (L-B-M-S-R) breakerless ignition switch
1970 GT-14 model 1-7453 - Not in belt chart
1970 serial numbers that have shown up for the 1-7453
1,616 downloads
Updated
-
Tractor 1968 Lawn Ranger D&A OM IPL Wiring Rev SN.pdf
By admin-(Admin)
Operator manual #317A-318A
IPL
Wiring
15 pages 2.21MB - Color
14 pages 4.01MB - B&W
Wiring Color pdf
1 page 256KB
Tractor drive belt for 1-1631 and 1-2631 #9691 - 1/2" x 70"
Includes 5-3321 32" mower deck IPL
Includes 5-3322 32" mower deck IPL #317S-318S Dated 10/3/67
Dated 5/22/67
Mower belt 1555 replaced by 113912 (1/2" x 44")
8777 2-blade set replaces 3719, 7760 and 7909 left blades and 3718, 7761 and 7908 right blades
Lube chart SS
Diode and 6 amp fuse panel from Tecumseh service manual
1 page 464KB
6 amp fuse part number 29561
Diode part number 30842 replaced by 36909 - 2 required
Details & Attachments
2 pages 108.68KB
1968 Lawn Ranger model 1-1631 - Details page has the correct engine but should be recoil start
1968 serial numbers that have shown up for the 1-1631
111594 - Made in Belgium
385098
38509x
385169
387308
387394
411203
426625
445981 - Has Anco breakaway tab still on the right side of the ID plate
446430 - May be a 1-2631
469015
469021
469553 - Made in USA Located in UK
469652 - Made in USA Located in UK
469720 - Located in Europe
Details & Attachments
2 pages 109.07KB
1968 Lawn Ranger model 1-2631 - Electric start
1968 serial numbers that have shown up for the 1-2631
387629
387706
387754
394256
397538
411520
423832
423929
428303
428327
428557
438056
446282
446430 - May be a 1-1631
449547
449572 - Has Anco breakaway tab still on the right side of the ID plate
449700
449894
476439
476581
476624
476648 - Located in USA
478823
478840 - Located in Europe
478861 - Located in UK
478881 - Located in UK
496975
497224
497256
499900
914 downloads
Updated
-
Tractor 1972 R-26 Rear Engine Rider D&A TPL SN.pdf
By gwest_ca-(File Mod)
Parts list from Toro Master Parts Viewer
4 pages 152.71KB - for model 2-0100
5 pages 235.19KB - for model 2-0101
4 pages 153.02KB - for model 2-0110
6 pages 382.42KB - for model 2-0111
Lube chart SS
Details & Attachments
2 pages 101.64KB
1972 R-26 RER model 2-0100
1972 serial numbers that have shown up for the 2-0100
130264 - Made in Belgium with a V50-60148H engine
Details & Attachments
2 pages 101.64KB
1972 R-26 RER model 2-0101
1972 serial numbers that have shown up for the 2-0101
874867
Details & Attachments
2 pages 101.94KB
1972 R-26 RER model 2-0110
1972 serial numbers that have shown up for the 2-0110
124429
Details & Attachments
2 pages 102.21KB
1972 R-26 RER model 2-0111
329 downloads
Updated
-
Tractor 1968 Commando 7 & 8 D&A OM IPL Wiring Rev SN.pdf
By admin-(Admin)
Operator manual #316
IPL
Wiring
12 pages 2.99MB Color
11 pages 1.65MB B&W
Dated 5/1/67
Wiring Color pdf
1 page 330KB
Tractor drive belt 9691 - (1/2" x 70")
Tractor wheelbase is 41-1/4" - short frame model
Included Commando 7 model number 1-3731 here as no other good location for them. Appears to be a export model only.
Starter/Generator belt
Original Wheel Horse 1583 nla Used on 6, 7, 8hp Kohler Starter generator {3Lx33" in belt charts is 3/8" x 33" but some applications use a shorter belt. Belt should have raw rubber sides for grip.}
3V315 Gates .38"x31.5"
3V315 Napa .38"x31.5"
Kohler #231605 Starter generator belt Replaces 232613 [.41"x32.08" 36 degree] PSB #061 Should use raw edge belt
7315 Gates .41"x32.08" 36 degree
25-7315 Napa .41"x32.08" 36 degree
Small Block Kohler Napa # 25-7320 .41" wide x 32.5" long Side angle 36 degrees Cross section HC41
Lube chart SS
The original parts list for the 1968 Commando 8 list a 7262 ignition switch but that is the part number for the key (typo). Switch is 7263.
Details & Attachments for 1-4831
3 pages 114.60KB
1968 Commando 7 model 1-3731
1968 serial numbers that have shown up for the 1-3731
404504 - Made in USA - Located in Wales
447465 - Made in USA - Located in UK - Has 7hp K161
456315 - Made in USA - Located in Sweden
456378 - Made in USA - Located in England with Kohler K161
550075 - Made in USA - Located in UK
575124 - Made in USA - Lars has one in Norway
1968 Commando 8 model 1-4831
1968 serial numbers that have shown up for the 1-4831
111707 - Made in Belgium - Kohler K181S-30108d Serial D150544
111722
391352- Made in USA
391467
391657
391687
395048
395060
403928
405276
405448
405629 - May be a model 1-4631
414130
415081
415109
415382
422806
422896
422974
433155
433289
440729
442436 - Has Anco breakaway tab still on the right side of the ID plate
442461 - Has Anco breakaway tab still on the right side of the ID plate
442475
442596
442657
442728
445328
445399 - Made in USA - Located in the UK
448701
448799 - Has Anco breakaway tab still on the right side of the ID plate
457202 - Has Anco breakaway tab still on the right side of the ID plate
457394 - Has Anco breakaway tab still on the right side of the ID plate
463351
463459
463636
473144
474848
474880
480249 - Made in USA Located in UK
515005
515097 - Made in USA Located in Finland
713789
1968 Commando 8 model 1-4832
1968 serial numbers that have shown up for the 1-4832
113921 - Made in Belgium - Located in UK - Decaled a Commando 8
115416 - Made in Belgium - Located in UK - Decaled a Commando 8 and has 8hp K181S-30108D engine
115505 - Made in Belgium - Located in Netherlands
119882 - Made in Belgium - Located in UK
119975 - Made in Belgium - Located in UK
1,131 downloads
Updated
-
Tractor 1966 1056 OM IPL Wiring Rev D&A SN.pdf
By CasualObserver
Operator manual
IPL
Wiring
11 pages 2.44MB
Wiring Color pdf
1 page 297KB
Parts list from Toro Master Parts Viewer
7 pages 308.86KB
Long frame tractor
Transmission drive belt 1586 replaced by 9714 (HA x 76" or 1/2" x 76")
Starter/generator belt
Kohler 10hp, 12hp - 235262 (7345 Gates .410" x 35.09" 36 degree) (25-7345 Napa .410" x 35.09" 36 degree)
Wheel Horse 1593 (3L x 34.4") - nla (Gates replacement 6735 3/8" x 35" 38 degree)
Ignition switch 4988 (5/8"-32 threads) replaced by 7263 (9/16"-24 threads)
Lube chart SS
Details & Attachments
4 pages 118.99KB
1966 model 1056
1966 serial numbers that have shown up for the 1056
183816
183965
184153
184690
216183
216258
216295
216355
216436
216695
216831 - Model T1056 om data plate
241878
241888
241943
249302
249307
251404
251472
842 downloads
Updated
-
Tractor 1972 GT-14 D&A TPL SN.pdf
By gwest_ca-(File Mod)
Parts list from Toro Master Parts Viewer does not appear to be correct. Use the 1971 IPL
Illustration for transmission only
7 pages 1.60MB
5955 Sundstrand hydro pump gasket nla - 102759 gasket should work
It appears Toro has used the 1970 GT-14 parts list for these 1972 models. Comparing the 1971 IPL to these the following 1970 differences were found.
Item # 57 front axle pin and plate 2736
Item # 58 right spindle 8146 replaced by 101448
Item # 59 left spindle 8147
Item # 64 steering shaft and pinion 9647
Item # 67 steering sector 4880
Item # 131 grill 8383
Item # 190 bracket 8845
Item # 191 speed clip 3023
Item # 239 SFE-20 amp fuse 9435 replaced by 101639
Item # 257 nylon bushing 938007
Item # 301 tool pin 1813 replaced by 106634
Uses Kohler K321S-60149A Listed at Kohler as having 15 amp stator and battery ignition
May have used 101876 or 101-876 ignition switch nla Guessing this may work - (101917 5-terminal 4-position S-R-B-I-A) replaced by 92-6785 5-terminal 4-position S-R-B-I-L ignition switch and 8658 replaced by 108544 solenoid
Terminals on 101876 battery ignition switch may not be identified - This switch is no longer available from Toro and appears to be a heavy duty switch designed to take a heavy starter load. The ipl's @ Toro also list a 8658 solenoid so a cheaper alternative switch should be available.
1 page 86.8KB
Should be a suitable replacement ignition switch 92-6785
2 pages 91KB
Lube chart SS
Details & Attachments
3 pages 114.25KB
Transmission drive belt 8334 - (B x 84.8" or 5/8" x 84.8")
1972 GT-14 model 1-0502
1972 serial numbers that have shown up for the 1-0502
855864 - Model 1-0502-7
855704
855902 - Model 1-0502-7
878187
878267 - Model 1-0502-7
878274 - Located in UK
878331
878410 - Model 1-0502-7
878412
878457 - Model 1-0502-7
896942 - Model 1-0502-7
897054 - Model 1-0502-7
897061 - Model 1-0502-7
-----------------------------------------------------------------------------------
Details & Attachments
3 pages 113.89KB
Uses Kohler K321S-60149A Listed at Kohler as having 15 amp stator and battery ignition
May have used 101876 or 101-876 ignition switch nla Guessing this may work - (101917 5-terminal 4-position S-R-B-I-A) replaced by 92-6785 5-terminal 4-position S-R-B-I-L ignition switch and 8658 replaced by 108544 solenoid
1972 GT-14 model 1-0503
595 downloads
Updated
-
Tractor 1965 855 & 1055 D&A OM IPL Wiring Rev SN.pdf
By admin-(Admin)
Operator manual
IPL
Wiring
12 pages 994.15KB - #245-246
10 pages 1.44MB - #A-5101
Wiring Color pdf
1 page 303KB
Both models are short frame tractors
Tractor drive belt for 855 and 1055 #9691 - 1/2" x 70"
Transmission driven pulley Woodruff key 937014 replaced by 3257-5 is a Woodruff #9 - 3/16" x 3/4" - Actual key length is .740"
Transmission driven pulley
855 uses part # 1611 for 3/4" input shaft
1055 uses part # 5425 for 3/4" input shaft
Comment by BPjunk - On the old big engined short framed tractors of the mid 60's the transmission drive pulley has the hub with the set screw pointing inwards towards the transmission so the alignment of the pulleys "V" groove is in alignment with the engines drive pulley.
Comment by TT - The 1055 takes P/N 5425 pulley. It's the same pulley that's on a 1045/1056/1057/1257 and does stick out away from the transmission more than the P/N 1611 pulley like the "small block" (like the 656 or 855) tractors use.
Lube chart SS
8hp Starter/Generator belt
Original Wheel Horse 1583 nla Used on 6, 7, 8hp Kohler Starter generator {3Lx33" in belt charts is 3/8" x 33" Belt should have raw rubber sides for grip.}
3V315 Gates .38"x31.5"
3V315 Napa .38"x31.5"
Kohler #231605 Starter generator belt Replaces 232613 [.41"x32.08" 36 degree] PSB #061 Should use raw rubber edge belt for grip
7315 Gates .41"x32.08" 36 degree
25-7315 Napa .41"x32.08" 36 degree
Small Block Kohler Napa # 25-7320 .41" wide x 32.5" long Side angle 36 degrees Cross section HC41
Details & Attachments
3 pages 117.06KB
1965 model 855
1965 serial numbers that have shown up for the 855
115816
115953
116127
116168
116293
116570
116625
116655
116660
125415
132421
132505
132567
132702
132740
134834
135166
135264
-----------------------------------------------------------------
10hp Starter/Generator belt
Kohler 10hp, 12hp - 235262 (7345 Gates .410" x 35.09" 36 degree) (25-7345 Napa .410" x 35.09" 36 degree)
Wheel Horse 1593 (3L x 34.4") - nla (Gates replacement 6735 3/8" x 35" 38 degree)
1964 model 1045
1964 model 1054 - Not in PSB - Wheel Horse # 1593 nla {3Lx34.4"} - Gates 7340 .410"x34.58" 36 degree or Napa 25-7340 .410"x34.58" 36 degree
1965 model 1054A - Not in PSB - Kohler 235262 replaces 235528 [.41"x35.09" 36 degree] - Gates 7345 .41"x35.09" 36 degree or Napa 25-7345 .41"x35.09" 36 degree
1965 model 1055
1965 model 1075
Big Block Kohler Napa # 25-7345 .41" wide x 35.3" long side angle 37 degrees Cross section HC41
Details & Attachments
3 pages 117.61KB
1965 model 1055
1965 serial numbers that have shown up for the 1055
108071
108290
108348
108359
11608x
117077
117381
136113
184746
1,404 downloads
Updated
-
Tractor 1965 RE-65 & RR-65 Reo RER D&A OM SM IPL Wiring Rev SN.pdf
By admin-(Admin)
Operator manual #237
Service manual
IPL
Wiring
12 pages 409.06KB
Dated 12/7/64
Wiring Revised pdf
1 page 216KB
Ignition switch for RE-65 is 4987 replaced by 101482
First transmission drive belt with outside idler 1598 (4L x 22" or 1/2" x 22") - This belt designed to bend backwards over a flat idler.
First transmission drive belt with inside idler 6993 (4L x 22" or 1/2" x 22")
Second drive belts - 2 of 1597 replaced by 103345 (3L x 25" or 3/8" x 25")
Mower drive belt 1596 (4L x 51" or 1/2" x 51")
Details & Attachments
2 pages 102.95KB
1965 model RE-65 - electric start
1965 serial numbers that have shown up for the RE-65
124370
-----------------------------------------------------------------------------
Details & Attachments
2 pages 102.65KB
1965 model RR-65 - recoil start
1965 serial numbers that have shown up for the RR-65
123325
160473
233 downloads
Updated
-
Tractor 1969 GT-14 D&A OM TIPL Wiring Rev SN.pdf
By Trouty56
Operator manual #416
Wiring
Part 1 - 6 pages 1.47MB
Part 2 - 6 pages 3.15MB
Dated 10/23/68 Revised 11/11/68
IPL from Toro Master Parts Viewer
8 pages 617.66KB
Wiring Color pdf
1 page 443KB
PSB #102
5 pages 90.91KB
Uses Kohler K321S-6010b with electric start, starter solenoid, 10 amp stator, lighter, lights, electric pto clutch, ammeter and breakerless ignition. (Toro has the wrong engine spec 60125b posted)
Uses 8362 (Threads 9/16"-24) 5-terminal 4-position (L-B-M-S-R) breakerless ignition switch
5955 Sundstrand hydro pump gasket nla - 102759 gasket should work
Transmission drive belt 8334 - (B x 84.8" or 5/8" x 84.8")
Lube chart SS
Details & Attachments
3 pages 111.81KB
1969 GT-14 model 1-7441
1969 serial numbers that have shown up for the 1-7441
54594x
555525
558866
558962
559130
559191
559303
564185
564250
564346
564362
564402
564412
564435
566760
566856
566988
568053
568197
568293
568448
578663
578665
578689
582345
1,835 downloads
Updated
-
Tractor 1972 Bronco 14, Charger 10 & Charger 12 D&A OM Wiring Rev SN.pdf
By Trouty56
Operator manual #A-5299
Wiring
8 pages 3.55MB
Wiring for battery ignition Color pdf
1 page 280KB
Wiring for magneto ignition Color pdf
1 page 272KB
Lube chart SS
Details & Attachments
4 pages 119.33KB
1972 Charger 10 model 1-0410 with battery ignition Kohler K241S-46636D
1972 serial numbers that have shown up for the 1-0410
832877
8xxxxx - [84364 posted]
843988
844330
844362 - Model 1-0410-7
844364
851975
863483
870647
885070
Details & Attachments
4 pages 119.12KB
1972 Charger 12 model 1-0401 with battery ignition Kohler K301S-47421B
1972 serial numbers that have shown up for the 1-0401
863542
877910 - Model 1-0401-7 (Kohler K301S-47421B serial 4039663 - Made in 1972)
888930 - Model 1-0401-7
889021
892638 - Model 1-0401-7
892691 - Model 1-0401-7
892764
902465
Details & Attachments
4 pages 119.43KB
1972 Charger 12 model 1-0402 with breakerless magneto ignition Kohler K301S-47407C
Details & Attachments
4 pages 119.13KB
1972 Bronco 14 model 1-0422 with battery ignition (Bronco wiring diagram incorrectly listed as model 1-0502) Kohler K321S-60137A
Details & Attachments
4 pages 119.15KB
1972 Bronco 14 model 1-0423 with battery ignition (Bronco wiring diagram incorrectly listed as model 1-0502) Kohler K321S-60137A
1972 serial numbers that have shown up for the 1-0423
855532
855552
889095 - Model 1-0423-7
889098 - Model 1-0423-7
889116
892372
916 downloads
Updated
-
Tractor 1968 Electro 12 D&A TPL Wiring Rev SN.pdf
By gwest_ca-(File Mod)
Parts list from Toro Master Parts Viewer
7 pages 1.6MB
Used Kohler K301S-47147B with Bendix starter, 10 amp alternator and magneto ignition with points and condenser.
Use the wiring diagram for the late 1968 production Charger 12 model 1-7231 or Raider 12 model 1-6231
5955 hydro pump gasket nla - 102759 gasket should work
Tractor drive belt # 7478 replaces # 4535 - (HB/5L x 84.22" or 5/8" x 84.22")
Lube chart SS
Details & Attachments
3 pages 117.32KB
Wiring Color pdf (Charger 12 with electric pto clutch added)
1 page 337KB
1968 Electro 12 model 1-7235
1968 serial numbers that have shown up for the 1-7235
452545
452836
452938
452964
452997
461484
461791
464052
469838
469846
469894
469911
472427
472483 - Now has a 16hp engine
473710
478631
478670
478687
478706
478754
478759
493027
468 downloads
Updated
-
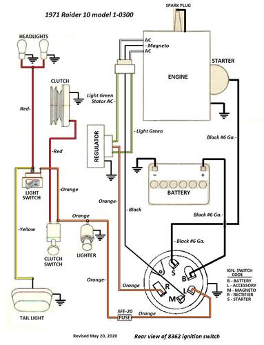
Tractor 1971 Raider 10 D&A Wiring Rev SN.pdf
By gwest_ca-(File Mod)
Wiring Color pdf
1 page 349KB
Terminals on 8362 magneto ignition switch may not be identified
1 page 126KB
Lube chart SS
Details & Attachments
4 pages 118.81KB
1971 Raider 10 model 1-0300
1971 serial numbers that have shown up for the 1-0300
120975 - Made in Belgium - Located in the UK
740661
740767 - Model 1-0300-6
741026
756977
768137
770068
779054 - Model 1-0300-6
779085
790145 - Model 1-0300-6
811019
811113 - Model 1-0300-6
811967
812018
812093
824007
824069 - Model 1-0300-6 - Added June 20, 2019
824183 - Could also be a model 1-6051
203 downloads
Updated
-
Tractor 1971 Bronco 14 D&A Wiring Rev SN.pdf
By gwest_ca-(File Mod)
Wiring Color pdf
1 page 401KB
Terminals on 8362 magneto ignition switch may not be identified
1 page 126KB
Lube chart SS
Preliminary parts list changes for Bronco 14 model 1-0420
2 pages 284KB
We also have the 1971 tractor parts manual that followed
Details & Attachments
4 pages 118.53KB
1971 Bronco 14 model 1-0420
1971 serial numbers that have shown up for the 1-0420
750595 - Model 1-0420-6
750713 - Model 1-0420-6
752603
752624
752634 - Model 1-0420-6
752758 - Model 1-0420-6
752786 - Model 1-0420-6
753047 - Model 1-0420-6
781701 - Serial numbers end at 781701 (Found in 1971 ipl)
Details & Attachments
4 pages 118.83KB
1971 Bronco 14 model 1-0421
1971 serial numbers that have shown up for the 1-0421
781701 - Serial numbers start after 781701 (Found in 1971 ipl)
781849
789677 - Model 1-0421-6
789686
811167
811282
811360
820583 - Model 1-0421-6
820584 - Model 1-0421-6
820601
820619 - Model 1-0421-6
354 downloads
Updated
-
Tractor 1966 Lawn Ranger D&A TIPL Wiring Rev SN.pdf
By gwest_ca-(File Mod)
Illustrated parts list from Toro Master Parts Viewer
9 pages 659.49KB for model L-106
9 pages 660.21KB for model L-156
Wiring Revised pdf
1 page 207KB
Tractor drive belt for L-106 and L-156 #9691 - 1/2" x 70"
Mower belt 1555 replaced by 113912 (HAx44 or 1/2" x 44")
8777 2-blade set replaces 3719, 7760 and 7909 left blades and 3718, 7761 and 7908 right blades
Ignition switch for L-156 is 4987 replaced by 101482
Mower Rotary 1966 32in RD model RM-116 standard equipment
Lube chart SS
Details & Attachments
2 pages 109.07KB
1966 model L-106
1966 serial numbers that have shown up for the L-106
221013
221613
221739
221801
221861
221911
267646
Details & Attachments
2 pages 109.83KB
1966 model L-156
1966 serial numbers that have shown up for the L-156
177456
177645
177738
177768
177785
177909
199923
208076
219051
219178
219215
219226
219813
249413
249419
249607
249635
249784
249799
249851
256042
256067
256340
262046
262055
262525
594 downloads
Updated
-
Tractor 1969 WorkHorse 700 D&A OM IPL Wiring Rev SN.pdf
By Trouty56
Operator manual
IPL
Wiring
12 pages 3.11MB - #508-509
Dated 7/17/68
12 pages 2.21MB - #A-5241
Dated 3/70
Wiring Color pdf for 1-3745 Electric Start model
1 page 251KB
Tractor drive belt for 1-3741 and 1-3745 #9691 - 1/2" x 70"
Lube chart SS
Details & Attachments
3 pages 113.72KB
1969 WorkHorse 700 model 1-3741 - Recoil start and wrong on Details page. Engine is correct - H70-130042
1969 serial numbers that have shown up for 1-3741
111294 - Made in Belgium
526559
526595
536349
539336
Details & Attachments
3 pages 114.56KB
1969 WorkHorse 700 model 1-3745 - Electric start - H70-130043
1969 serial numbers that have shown up for 1-3745
531804
531945
532198
536055
536194
536226
536411
536754
550733
550869
550950
554063
554067
554193
556012
556095
556102
963 downloads
Updated
-
Tractor 1968 Charger 12 Late production D&A OM IPL Wiring Rev SN.pdf
By admin-(Admin)
Operator manual #361
IPL
Wiring
15 pages 4.84MB - 361-1
16 pages 3.87MB - 361-2
Dated 7/1/67
Wiring Color pdf
1 page 306KB
Late production using Kohler K301S-47147B with Bendix starter, 10 amp alternator and magneto ignition with points and condenser
The "Details" page is for early production - the tractor model number was the same
(Early production used Kohler K301S-4712B with starter/generator and battery ignition)
Wiring and ignition switch is completely different on the two
5955 hydro pump gasket nla - 102759 gasket should work
Tractor drive belt # 7478 replaces # 4535 - (HB/5L x 84.22" or 5/8" x 84.22")
Lube chart SS
Details & Attachments - Engine listed is wrong
3 pages 116.46KB
1968 Charger 12 model 1-7231 - Late production
1968 serial numbers that have shown up for the late production 1-7231
420782 - Located in Australia with Kohler K301S-47147b Serial 46986 Bendix starter and magneto ignition
420843
420900 - Bendix starter and magneto ignition
420945
452151
466039
466085
472015
472072
472079
474683
644 downloads
Updated
-
Tractor 1969 Raider 12 D&A OM IPL Wiring Rev'd SN.pdf
By rmaynard
Operator manual Illustrated parts list Wiring.pdf
12 pages 1.2MB
Wiring Color pdf with heavy duty 4-position key switch
1 page 347KB
Wiring Color pdf with light duty ignition 3-position key switch and added solenoid. Included an optional diode in the ignition wire to save the breakerless ignition.
1 page 408KB
Transmission drive belt 78-7100 replaced by 7473 - HB x 81.9" or 5/8" x 81.9"
Lube chart SS
Details & Attachments
4 pages 116.82KB
1969 Raider 12 model 1-6241 uses Kohler K301S-47147c with breakerless magneto ignition (Engine oil capacity 2-1/2 quarts)
1969 serial numbers that have shown up for the 1-6241
512622
512623
512760
512817
512848
513056
513101
525614
525742
570217
570314
570383 - Posted as a model 1-6251
570398
570451
598627
611820
611910
611970
612132
614084
486 downloads
Updated
-
Tractor 1968 Raider 12 Early production D&A TPL Wiring Rev SN.pdf
By gwest_ca-(File Mod)
PL from Toro Master Parts Viewer
6 pages 348.66KB
Do not know if PL is correct for early production
Early production using Kohler K301S-4712B with starter/generator and battery ignition
The 1967 wiring should be the same as the 1968 early production
Wiring Color pdf
1 page 350KB
Uses 7263 (Threads 9/16"-24) 3-terminal 3-position BAT-IGN-ST ignition switch.
Starter/generator belt
Kohler 10hp, 12hp - 235262 (7345 Gates .410" x 35.09" 36 degree) (25-7345 Napa .410" x 35.09" 36 degree)
Wheel Horse 1593 (3L x 34.4") - nla (Gates replacement 6735 3/8" x 35" 38 degree)
Transmission drive belt 78-7100 replaced by 7473 - HB x 81.9" or 5/8" x 81.9"
Late production used Kohler K301S-47147B with Bendix starter, 10 amp alternator and magneto ignition with points and condenser
Lube chart SS
Details & Attachments
3 pages 116.88KB
1968 Raider 12 model 1-6231 - Early production (Engine oil capacity 2-1/2 quarts)
1968 serial numbers that have shown up for the 1-6231
400062 - This group is early production using Kohler K301S-4712B with starter/generator and battery ignition
400086
400194
400262
400351
400403
400410
414506
414516
414685
414876
414946 - This group is early production
Late production
420782 - Charger 12 model 1-7231 is late production with Bendix starter and magneto ignition with points and condenser spec 47147b
425043 - Has Bendix starter
42512x
425183
425308 - Has starter/generator so engine assembly is likely a replacement
428468 - May be a Raider 9 model 1-6931
437097
437141 - Located in the UK
437408
437437
445005 - Has Bendix starter
445130 - Located in Sweden
457642
457743
481216
481328
481580
481671
637318 - The 6 has been added by hand - Made in USA Located in Belgium
304 downloads
Updated
-
Tractor 1972 Commando 800 D&A OM Wiring Rev SN.pdf
By gwest_ca-(File Mod)
This is a 1973 operator manual listed by Toro for the 1972 Commando 800 #A-5324
Wiring
6 pages 1.98MB
Dated 7/72
Wiring Color pdf
1 page 267KB
Terminals on 101917 ignition switch may not be identified. This switch has been replaced by 92-6785.
3 pages 269KB
Medium frame 43-1/2" wheelbase
Lube chart SS
Details & Attachments
3 pages 115.94KB
1972 Commando 800 model 1-0110
1972 serial numbers that have shown up for the 1-0110
123940 - Made in Belgium
123982 - Made in Belgium
125150 - Made in Belgium - Model 1-0110
125306 - Made in Belgium
125389 - Made in Belgium
136859 - Made in Belgium
862315
862320 - Model 1-0110-7
862379 - Model 1-0110-7
862973 - Model 1-0110-7
862976
863137 - Model 1-0110-7
867110
867210
870877 - Model 1-0110-7
870903 - Model 1-0110-7
871005 - Model 1-0110-7
883689
883829
884012
885710
885730 - Model 1-0110-7
889265
889625 - Model 1-0110-7
889720
889765
889878
890042
890255
895187
895226
895656
895723 - Model 1-0110-7
895955 - Model 1-0110-7
895746
898599
739 downloads
Updated
-
Tractor 1971 Raider 12 D&A Wiring Rev SN.pdf
By gwest_ca-(File Mod)
Details & Attachments
4 pages 118.62KB
Wiring Color pdf
1 page 401KB
Lube chart SS
Terminals on 8362 magneto ignition switch may not be identified
1 page 126KB
1971 Raider 12 model 1-0310 - Uses breakerless magneto ignition
1971 serial numbers that have shown up for the 1-0310
126175 - Made in Belgium
126220 - Made in Belgium - Located in the UK - Has 6-forward speeds
127477 - Made in Belgium - Located in the UK - Has 3-forward speeds
759966 - Model 1-0310-6 - Made in USA
760083
768284 - Model 1-0310-6
772409
778771 - Model 1-0310-6
778898 - Model 1-0310-6
789840
810845 - May be the same as 910845
811653
811675
811735
824254
824311
824413
824604
910845 - Good chance this should be 810845
229 downloads
Updated
-
Tractor 1969 Charger 10 D&A OM IPL Wiring Rev SN.pdf
By admin-(Admin)
Operator manual #1-7041-P
IPL
Wiring
16 pages 1.57MB
Wiring Color pdf
1 page 355KB
Terminals on 8362 magneto ignition switch may not be identified
1 page 126KB
5955 hydro pump gasket nla - 102759 gasket should work
Tractor drive belt # 7478 replaces # 4535 - (HB/5L x 84.22" or 5/8" x 84.22")
Lube chart SS
Details & Attachments
4 pages 117.18KB
1969 Charger 10 model 1-7041
1969 serial numbers that have shown up for 1-7041
517990
518052
518101
518176
543005
543078
543293
543343
544234
544296
544369
544527
544536
544541
546635
546942
595595
649 downloads
Updated
-
Tractor 1972 Raider 8, 10, 12 & 14 D&A OM Wiring Rev SN.pdf
By SAM58
Operator manual #A-5300
Wiring
6 pages 1.05MB
Wiring Color pdf
1 page 326KB
Terminals on 101917 ignition switch may not be identified. This switch has been replaced by 92-6785.
3 pages 269KB
Lube chart SS
Details & Attachments
3 pages 117.21KB
1972 Raider 8 model 1-0330
1972 serial numbers that have shown up for the 1-0330
846767 - Model 1-0330-7
846840 - Model 1-0330-7
859577
859692
859729
859777
833563 - Model 1-0330-7
866097
866133
866190
891677
Details & Attachments
4 pages 119.93KB
1972 Raider 10 model 1-0301 (Engine oil capacity 2 quarts)
1972 serial numbers that have shown up for the 1-0301
843635
859793
859806
859966
859979
863626 - Model 1-0301-7
863650
863660
877537
877628 - Model 1-0301-7
891757 - Model 1-0301-7
891800 - Model 1-0301-7
Details & Attachments
4 pages 119.73KB
1972 Raider 12 model 1-0311 (Engine oil capacity 2 quarts)
1972 serial numbers that have shown up for the 1-0311
123172 - Made in Belgium G. D. Mountfield Ltd. serial 3823
125108 - Made in Belgium
125605 - Made in Belgium - Located in the UK
833214 - Model 1-0311-7
848045 - Model 1-0311-7
853219 - Model 1-0311-7
866258 - Model 1-0311-7
887475
887508
877755
Details & Attachments
4 pages 119.70KB
1972 Raider 14 model 1-0320
1972 serial numbers that have shown up for the 1-0320
832975 - Model 1-0320-7
833053
835061 - Model 1-0320-7
835070 - Model 1-0320-7
858570 - Model 1-0320-7
858667
858685
858706
858843 - Model 1-0320-7
878605
892173
892204
892225
1,587 downloads
Updated
