About This File
Operator manual #177-A
IPL
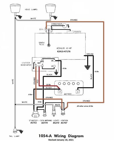
Wiring
12 pages 1.88MB
Dated 9/14/64
Wiring Color pdf
1 page 182KB
1965 model 1054-A
Wrong engine spec number 47176 @ Toro - should be 46215A
Tractor drive belt 1592 nla from Toro (4L x 82.00" or 1/2" x 82")
Hydraulic pump belt - Wheel Horse 1591 nla Use Toro 83-2900, Gates 6748 3/8"x48", Napa 3L480W 3/8"x48".
Starter/generator belt
Kohler 10hp, 12hp - 235262 (7345 Gates .410" x 35.09" 36 degree) (25-7345 Napa .410" x 35.09" 36 degree)
Wheel Horse 1593 (3L x 34.4") - nla (Gates replacement 6735 3/8" x 35" 38 degree)
Lube chart SS
Details & Attachments
2 pages 109.84KB
What has been posted as late 1964 model year 1054's
049039
049106
049186
049192
049349
049439
049539
049578 - Posted as being 19578 and could be a model 1054A
049591
049605
049675
049723
049725 - Posted as being 19725
049927
050203
050284
1965 model 1054A
1965 serial numbers that have shown up for the 1054A - Appears the late 1964 model production went straight to early 1965 model production but we do not know at what serial that happened. Results as posted may not be correct because owners often don't know what model they have.
049065
049183
049533
049578 - May be 19578 and could be a model 1054
049819
049829
049869
049905
050039
050154
050203
050224
050237
050272
050308
050335
050366
101637 - Model and year a guess or number could be wrong
