About This File
Illustrated parts list #A-5315
Wiring
12 pages 4.50MB
Battery ignition wiring Color pdf
1 page 276KB
Magneto ignition wiring Color pdf
1 page 272KB
5955 Sundstrand hydro pump gasket nla - 102759 gasket should work
Tractor drive belt # 7478 replaces # 4535 (HB/5L x 84.22" or 5/8" x 84.22")
Battery ignition
Terminals on 101917 ignition switch may not be identified. This switch has been replaced by 92-6785.
3 pages 269KB
1972 Charger 10 model 1-0410 (Uses battery ignition) (Uses 5090 transaxle with 1" axles)
1972 Charger 12 model 1-0401 (Uses battery ignition)
1972 Bronco 14 model 1-0422 (Uses battery ignition)
1972 Bronco 14 model 1-0423 (Uses battery ignition)
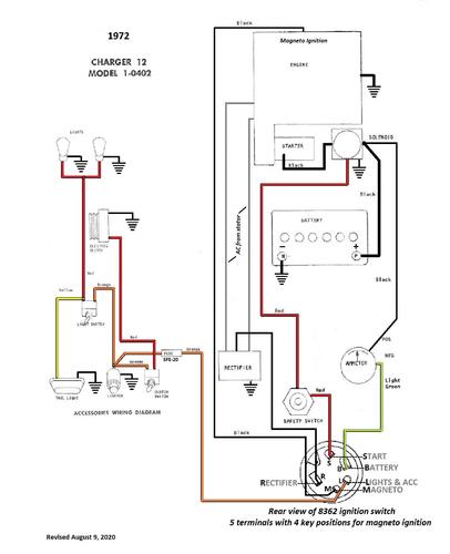
Magneto ignition
Terminals on 8362 magneto ignition switch may not be identified
1 page 126KB
1972 Charger 12 model 1-0402 (Uses breakerless magneto ignition)
