About This File
This is a 1973 operator manual listed by Toro for the 1972 Commando 800 #A-5324
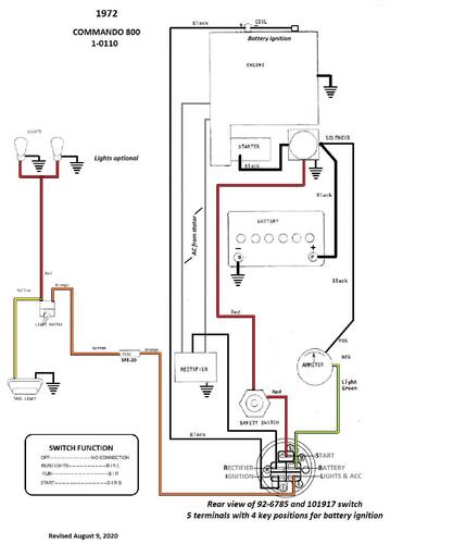
Wiring
6 pages 1.98MB
Dated 7/72
Wiring Color pdf
1 page 267KB
Terminals on 101917 ignition switch may not be identified. This switch has been replaced by 92-6785.
3 pages 269KB
Medium frame 43-1/2" wheelbase
Lube chart SS
Details & Attachments
3 pages 115.94KB
1972 Commando 800 model 1-0110
1972 serial numbers that have shown up for the 1-0110
123940 - Made in Belgium
123982 - Made in Belgium
125150 - Made in Belgium - Model 1-0110
125306 - Made in Belgium
125389 - Made in Belgium
136859 - Made in Belgium
862315
862320 - Model 1-0110-7
862379 - Model 1-0110-7
862973 - Model 1-0110-7
862976
863137 - Model 1-0110-7
867110
867210
870877 - Model 1-0110-7
870903 - Model 1-0110-7
871005 - Model 1-0110-7
883689
883829
884012
885710
885730 - Model 1-0110-7
889265
889625 - Model 1-0110-7
889720
889765
889878
890042
890255
895187
895226
895656
895723 - Model 1-0110-7
895955 - Model 1-0110-7
895746
898599
