About This File
Operator manual #316
IPL
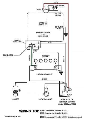
Wiring
12 pages 2.99MB Color
11 pages 1.65MB B&W
Dated 5/1/67
Wiring Color pdf
1 page 330KB
Tractor drive belt 9691 - (1/2" x 70")
Tractor wheelbase is 41-1/4" - short frame model
Included Commando 7 model number 1-3731 here as no other good location for them. Appears to be a export model only.
Starter/Generator belt
Original Wheel Horse 1583 nla Used on 6, 7, 8hp Kohler Starter generator {3Lx33" in belt charts is 3/8" x 33" but some applications use a shorter belt. Belt should have raw rubber sides for grip.}
3V315 Gates .38"x31.5"
3V315 Napa .38"x31.5"
Kohler #231605 Starter generator belt Replaces 232613 [.41"x32.08" 36 degree] PSB #061 Should use raw edge belt
7315 Gates .41"x32.08" 36 degree
25-7315 Napa .41"x32.08" 36 degree
Small Block Kohler Napa # 25-7320 .41" wide x 32.5" long Side angle 36 degrees Cross section HC41
Lube chart SS
The original parts list for the 1968 Commando 8 list a 7262 ignition switch but that is the part number for the key (typo). Switch is 7263.
Details & Attachments for 1-4831
3 pages 114.60KB
1968 Commando 7 model 1-3731
1968 serial numbers that have shown up for the 1-3731
404504 - Made in USA - Located in Wales
447465 - Made in USA - Located in UK - Has 7hp K161
456315 - Made in USA - Located in Sweden
456378 - Made in USA - Located in England with Kohler K161
550075 - Made in USA - Located in UK
575124 - Made in USA - Lars has one in Norway
1968 Commando 8 model 1-4831
1968 serial numbers that have shown up for the 1-4831
111707 - Made in Belgium - Kohler K181S-30108d Serial D150544
111722
391352- Made in USA
391467
391657
391687
395048
395060
403928
405276
405448
405629 - May be a model 1-4631
414130
415081
415109
415382
422806
422896
422974
433155
433289
440729
442436 - Has Anco breakaway tab still on the right side of the ID plate
442461 - Has Anco breakaway tab still on the right side of the ID plate
442475
442596
442657
442728
445328
445399 - Made in USA - Located in the UK
448701
448799 - Has Anco breakaway tab still on the right side of the ID plate
457202 - Has Anco breakaway tab still on the right side of the ID plate
457394 - Has Anco breakaway tab still on the right side of the ID plate
463351
463459
463636
473144
474848
474880
480249 - Made in USA Located in UK
515005
515097 - Made in USA Located in Finland
713789
1968 Commando 8 model 1-4832
1968 serial numbers that have shown up for the 1-4832
113921 - Made in Belgium - Located in UK - Decaled a Commando 8
115416 - Made in Belgium - Located in UK - Decaled a Commando 8 and has 8hp K181S-30108D engine
115505 - Made in Belgium - Located in Netherlands
119882 - Made in Belgium - Located in UK
119975 - Made in Belgium - Located in UK
