About This File
Wiring Color pdf
1 page 254KB
Preliminary parts list changes
2 pages 308KB
We also have the 1971 parts list that followed
Work Horse 800
The 6th digit in the model number is not used but if you subtract 5 from that number you get the model year - (6-5=1=1971)
Lube chart SS
Details & Attachments
3 pages 115.92KB
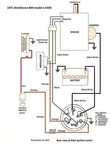
1971 WorkHorse 800 model 1-0100
1971 serial numbers that have shown up for the 1-0100
011955 - Made in Belgium - Mountfield serial 3508
744133
744137
744165
744403
744445
744451
74460x - Serial 74460 posted looks wrong
759038 - Model 1-0100-6
759043 - Model 1-0100-6
759209
759348 - Model 1-0100-6
759514 - Model 1-0100-6
759574
759592
759691
768512
768567
779158
779185 - Model 1-0100-6
779198
779233
790336 - Model 1-0100-6
790438 - Model 1-0100-6
823598
