About This File
Operator manual #1-7245
IPL
Wiring
16 pages 2.16MB - 1-7245
16 pages 1.88MB - 1-7245-P
Dated 6/20/68
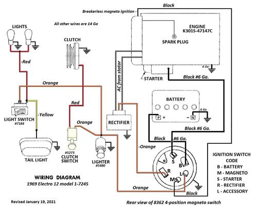
Wiring Color pdf
1 page 374KB
1-7245-P - Ammeter drawn in at the ignition switch
Terminals on 8362 magneto ignition switch may not be identified
1 page 126KB
5955 Sundstrand hydro pump gasket nla - 102759 gasket should work
Tractor drive belt # 7478 replaces # 4535 - (HB/5L x 84.22" or 5/8" x 84.22")
PSB #084 #102 #104 #126 #127 #128 #134 #437B #12
20 pages 507.72KB
Lube chart SS
Details & Attachments
3 pages 115.75KB
1969 Electro 12 model 1-7245 - Uses Kohler K301S-47147c with breakerless magneto ignition
1969 serial numbers that have shown up for the 1-7245
521731
521757
542737
542883
542888
567538
587106
588402
598471
615015
615059
