145 files
- 
			
			Tractor 1972 R-26 Rear Engine Rider D&A TPL SN.pdfBy gwest_ca-(File Mod) Parts list from Toro Master Parts Viewer
 4 pages 152.71KB - for model 2-0100
 5 pages 235.19KB - for model 2-0101
 4 pages 153.02KB - for model 2-0110
 6 pages 382.42KB - for model 2-0111
 
 Lube chart SS
 
 Details & Attachments
 2 pages 101.64KB
 1972 R-26 RER model 2-0100
 1972 serial numbers that have shown up for the 2-0100
 130264 - Made in Belgium with a V50-60148H engine
 
 Details & Attachments
 2 pages 101.64KB
 1972 R-26 RER model 2-0101
 1972 serial numbers that have shown up for the 2-0101
 874867
 
 Details & Attachments
 2 pages 101.94KB
 1972 R-26 RER model 2-0110
 1972 serial numbers that have shown up for the 2-0110
 124429
 
 Details & Attachments
 2 pages 102.21KB
 1972 R-26 RER model 2-0111
 249 downloads Updated 
- 
			
			Tractor 1968 Commando 7 & 8 D&A OM IPL Wiring Rev SN.pdfBy admin-(Admin) Operator manual #316
 IPL
 Wiring
 12 pages 2.99MB Color
 11 pages 1.65MB B&W
 Dated 5/1/67
 
 Wiring Color pdf
 1 page 330KB
 
 Tractor drive belt 9691 - (1/2" x 70")
 
 Tractor wheelbase is 41-1/4" - short frame model
 
 Included Commando 7 model number 1-3731 here as no other good location for them. Appears to be a export model only.
 
 Starter/Generator belt
 Original Wheel Horse 1583 nla Used on 6, 7, 8hp Kohler Starter generator {3Lx33" in belt charts is 3/8" x 33" but some applications use a shorter belt. Belt should have raw rubber sides for grip.}
 3V315 Gates .38"x31.5"
 3V315 Napa .38"x31.5"
 
 Kohler #231605 Starter generator belt Replaces 232613 [.41"x32.08" 36 degree] PSB #061 Should use raw edge belt
 7315 Gates .41"x32.08" 36 degree
 25-7315 Napa .41"x32.08" 36 degree
 
 Small Block Kohler Napa # 25-7320 .41" wide x 32.5" long Side angle 36 degrees Cross section HC41
 
 Lube chart SS
 
 The original parts list for the 1968 Commando 8 list a 7262 ignition switch but that is the part number for the key (typo). Switch is 7263.
 
 Details & Attachments for 1-4831
 3 pages 114.60KB
 
 1968 Commando 7 model 1-3731
 1968 serial numbers that have shown up for the 1-3731
 404504 - Made in USA - Located in Wales
 447465 - Made in USA - Located in UK - Has 7hp K161
 456315 - Made in USA - Located in Sweden
 456378 - Made in USA - Located in England with Kohler K161
 550075 - Made in USA - Located in UK
 575124 - Made in USA - Lars has one in Norway
 
 1968 Commando 8 model 1-4831
 1968 serial numbers that have shown up for the 1-4831
 111707 - Made in Belgium - Kohler K181S-30108d Serial D150544
 111722
 391352- Made in USA
 391467
 391657
 391687
 395048
 395060
 403928
 405276
 405448
 405629 - May be a model 1-4631
 414130
 415081
 415109
 415382
 422806
 422896
 422974
 433155
 433289
 440729
 442436 - Has Anco breakaway tab still on the right side of the ID plate
 442461 - Has Anco breakaway tab still on the right side of the ID plate
 442475
 442596
 442657
 442728
 445328
 445399 - Made in USA - Located in the UK
 448701
 448799 - Has Anco breakaway tab still on the right side of the ID plate
 457202 - Has Anco breakaway tab still on the right side of the ID plate
 457394 - Has Anco breakaway tab still on the right side of the ID plate
 463351
 463459
 463636
 473144
 474848
 474880
 480249 - Made in USA Located in UK
 515005
 515097 - Made in USA Located in Finland
 713789
 
 1968 Commando 8 model 1-4832
 1968 serial numbers that have shown up for the 1-4832
 113921 - Made in Belgium - Located in UK - Decaled a Commando 8
 115416 - Made in Belgium - Located in UK - Decaled a Commando 8 and has 8hp K181S-30108D engine
 115505 - Made in Belgium - Located in Netherlands
 119882 - Made in Belgium - Located in UK
 119975 - Made in Belgium - Located in UK
 1,065 downloads Updated 
- 
			
			Tractor 1966 1056 OM IPL Wiring Rev D&A SN.pdfBy CasualObserver Operator manual
 IPL
 Wiring
 11 pages 2.44MB
 
 Wiring Color pdf
 1 page 297KB
 
 Parts list from Toro Master Parts Viewer
 7 pages 308.86KB
 
 Long frame tractor
 
 Transmission drive belt 1586 replaced by 9714 (HA x 76" or 1/2" x 76")
 
 Starter/generator belt
 Kohler 10hp, 12hp - 235262 (7345 Gates .410" x 35.09" 36 degree) (25-7345 Napa .410" x 35.09" 36 degree)
 Wheel Horse 1593 (3L x 34.4") - nla (Gates replacement 6735 3/8" x 35" 38 degree)
 
 Ignition switch 4988 (5/8"-32 threads) replaced by 7263 (9/16"-24 threads)
 
 Lube chart SS
 
 Details & Attachments
 4 pages 118.99KB
 
 1966 model 1056
 1966 serial numbers that have shown up for the 1056
 183816
 183965
 184153
 184690
 216183
 216258
 216295
 216355
 216436
 216695
 216831 - Model T1056 om data plate
 241878
 241888
 241943
 249302
 249307
 251404
 251472
 763 downloads Updated 
- 
			
			Tractor 1972 GT-14 D&A TPL SN.pdfBy gwest_ca-(File Mod) Parts list from Toro Master Parts Viewer does not appear to be correct. Use the 1971 IPL
 Illustration for transmission only
 7 pages 1.60MB
 
 5955 Sundstrand hydro pump gasket nla - 102759 gasket should work
 
 It appears Toro has used the 1970 GT-14 parts list for these 1972 models. Comparing the 1971 IPL to these the following 1970 differences were found.
 Item # 57 front axle pin and plate 2736
 Item # 58 right spindle 8146 replaced by 101448
 Item # 59 left spindle 8147
 Item # 64 steering shaft and pinion 9647
 Item # 67 steering sector 4880
 Item # 131 grill 8383
 Item # 190 bracket 8845
 Item # 191 speed clip 3023
 Item # 239 SFE-20 amp fuse 9435 replaced by 101639
 Item # 257 nylon bushing 938007
 Item # 301 tool pin 1813 replaced by 106634
 
 Uses Kohler K321S-60149A Listed at Kohler as having 15 amp stator and battery ignition
 May have used 101876 or 101-876 ignition switch nla Guessing this may work - (101917 5-terminal 4-position S-R-B-I-A) replaced by 92-6785 5-terminal 4-position S-R-B-I-L ignition switch and 8658 replaced by 108544 solenoid
 
 Terminals on 101876 battery ignition switch may not be identified - This switch is no longer available from Toro and appears to be a heavy duty switch designed to take a heavy starter load. The ipl's @ Toro also list a 8658 solenoid so a cheaper alternative switch should be available.
 1 page 86.8KB
 
 Should be a suitable replacement ignition switch 92-6785
 2 pages 91KB
 
 Lube chart SS
 
 Details & Attachments
 3 pages 114.25KB
 
 Transmission drive belt 8334 - (B x 84.8" or 5/8" x 84.8")
 
 1972 GT-14 model 1-0502
 1972 serial numbers that have shown up for the 1-0502
 855864 - Model 1-0502-7
 855704
 855902 - Model 1-0502-7
 878187
 878267 - Model 1-0502-7
 878274 - Located in UK
 878331
 878410 - Model 1-0502-7
 878412
 878457 - Model 1-0502-7
 896942 - Model 1-0502-7
 897054 - Model 1-0502-7
 897061 - Model 1-0502-7
 
 -----------------------------------------------------------------------------------
 Details & Attachments
 3 pages 113.89KB
 
 Uses Kohler K321S-60149A Listed at Kohler as having 15 amp stator and battery ignition
 May have used 101876 or 101-876 ignition switch nla Guessing this may work - (101917 5-terminal 4-position S-R-B-I-A) replaced by 92-6785 5-terminal 4-position S-R-B-I-L ignition switch and 8658 replaced by 108544 solenoid
 
 1972 GT-14 model 1-0503
 547 downloads Updated 
- 
			
			Tractor 1965 855 & 1055 D&A OM IPL Wiring Rev SN.pdfBy admin-(Admin) Operator manual
 IPL
 Wiring
 12 pages 994.15KB - #245-246
 10 pages 1.44MB - #A-5101
 
 Wiring Color pdf
 1 page 303KB
 
 Both models are short frame tractors
 Tractor drive belt for 855 and 1055 #9691 - 1/2" x 70"
 Transmission driven pulley Woodruff key 937014 replaced by 3257-5 is a Woodruff #9 - 3/16" x 3/4" - Actual key length is .740"
 
 Transmission driven pulley
 855 uses part # 1611 for 3/4" input shaft
 1055 uses part # 5425 for 3/4" input shaft
 Comment by BPjunk - On the old big engined short framed tractors of the mid 60's the transmission drive pulley has the hub with the set screw pointing inwards towards the transmission so the alignment of the pulleys "V" groove is in alignment with the engines drive pulley.
 Comment by TT - The 1055 takes P/N 5425 pulley. It's the same pulley that's on a 1045/1056/1057/1257 and does stick out away from the transmission more than the P/N 1611 pulley like the "small block" (like the 656 or 855) tractors use.
 
 Lube chart SS
 
 8hp Starter/Generator belt
 Original Wheel Horse 1583 nla Used on 6, 7, 8hp Kohler Starter generator {3Lx33" in belt charts is 3/8" x 33" Belt should have raw rubber sides for grip.}
 3V315 Gates .38"x31.5"
 3V315 Napa .38"x31.5"
 Kohler #231605 Starter generator belt Replaces 232613 [.41"x32.08" 36 degree] PSB #061 Should use raw rubber edge belt for grip
 7315 Gates .41"x32.08" 36 degree
 25-7315 Napa .41"x32.08" 36 degree
 
 Small Block Kohler Napa # 25-7320 .41" wide x 32.5" long Side angle 36 degrees Cross section HC41
 
 Details & Attachments
 3 pages 117.06KB
 1965 model 855
 1965 serial numbers that have shown up for the 855
 115816
 115953
 116127
 116168
 116293
 116570
 116625
 116655
 116660
 125415
 132421
 132505
 132567
 132702
 132740
 134834
 135166
 135264
 -----------------------------------------------------------------
 10hp Starter/Generator belt
 Kohler 10hp, 12hp - 235262 (7345 Gates .410" x 35.09" 36 degree) (25-7345 Napa .410" x 35.09" 36 degree)
 Wheel Horse 1593 (3L x 34.4") - nla (Gates replacement 6735 3/8" x 35" 38 degree)
 1964 model 1045
 1964 model 1054 - Not in PSB - Wheel Horse # 1593 nla {3Lx34.4"} - Gates 7340 .410"x34.58" 36 degree or Napa 25-7340 .410"x34.58" 36 degree
 1965 model 1054A - Not in PSB - Kohler 235262 replaces 235528 [.41"x35.09" 36 degree] - Gates 7345 .41"x35.09" 36 degree or Napa 25-7345 .41"x35.09" 36 degree
 1965 model 1055
 1965 model 1075
 
 Big Block Kohler Napa # 25-7345 .41" wide x 35.3" long side angle 37 degrees Cross section HC41
 
 Details & Attachments
 3 pages 117.61KB
 1965 model 1055
 1965 serial numbers that have shown up for the 1055
 108071
 108290
 108348
 108359
 11608x
 117077
 117381
 136113
 184746
 1,322 downloads Updated 
- 
			
			Tractor 1968 Lawn Ranger D&A OM IPL Wiring Rev SN.pdfBy admin-(Admin) Operator manual #317A-318A
 IPL
 Wiring
 15 pages 2.21MB - Color
 14 pages 4.01MB - B&W
 
 Wiring Color pdf
 1 page 256KB
 
 Tractor drive belt for 1-1631 and 1-2631 #9691 - 1/2" x 70"
 
 Includes 5-3321 32" mower deck IPL
 Includes 5-3322 32" mower deck IPL #317S-318S Dated 10/3/67
 Dated 5/22/67
 
 Mower belt 1555 replaced by 113912 (1/2" x 44")
 
 8777 2-blade set replaces 3719, 7760 and 7909 left blades and 3718, 7761 and 7908 right blades
 
 Lube chart SS
 
 Diode and 6 amp fuse panel from Tecumseh service manual
 1 page 464KB
 6 amp fuse part number 29561
 Diode part number 30842 replaced by 36909 - 2 required
 
 Details & Attachments
 2 pages 108.68KB
 1968 Lawn Ranger model 1-1631 - Details page has the correct engine but should be recoil start
 1968 serial numbers that have shown up for the 1-1631
 111594 - Made in Belgium
 385098
 38509x
 385169
 387308
 387394
 411203
 426625
 446430 - May be a 1-2631
 469015
 469021
 469553 - Made in USA Located in UK
 469652 - Made in USA Located in UK
 469720 - Located in Europe
 
 Details & Attachments
 2 pages 109.07KB
 1968 Lawn Ranger model 1-2631 - Electric start
 1968 serial numbers that have shown up for the 1-2631
 387629
 387706
 387754
 394256
 397538
 411520
 423832
 423929
 428303
 428327
 428557
 438056
 446282
 446430 - May be a 1-1631
 449547
 449572 - Has Anco breakaway tab still on the right side of the ID plate
 449700
 449894
 476439
 476581
 476624
 476648 - Located in USA
 478823
 478840 - Located in Europe
 478861 - Located in UK
 478881 - Located in UK
 496975
 497224
 497256
 499900
 831 downloads Updated 
- 
			
			Tractor 1965 RE-65 & RR-65 Reo RER D&A OM SM IPL Wiring Rev SN.pdfBy admin-(Admin) Operator manual #237
 Service manual
 IPL
 Wiring
 12 pages 409.06KB
 Dated 12/7/64
 
 Wiring Revised pdf
 1 page 216KB
 
 Ignition switch for RE-65 is 4987 replaced by 101482
 
 First transmission drive belt with outside idler 1598 (4L x 22" or 1/2" x 22") - This belt designed to bend backwards over a flat idler.
 First transmission drive belt with inside idler 6993 (4L x 22" or 1/2" x 22")
 Second drive belts - 2 of 1597 replaced by 103345 (3L x 25" or 3/8" x 25")
 Mower drive belt 1596 (4L x 51" or 1/2" x 51")
 
 Details & Attachments
 2 pages 102.95KB
 1965 model RE-65 - electric start
 1965 serial numbers that have shown up for the RE-65
 124370
 
 -----------------------------------------------------------------------------
 
 Details & Attachments
 2 pages 102.65KB
 1965 model RR-65 - recoil start
 1965 serial numbers that have shown up for the RR-65
 123325
 160473
 177 downloads Updated 
- 
			
			Tractor 1969 GT-14 D&A OM TIPL Wiring Rev SN.pdfBy Trouty56 Operator manual #416
 Wiring
 Part 1 - 6 pages 1.47MB
 Part 2 - 6 pages 3.15MB
 Dated 10/23/68 Revised 11/11/68
 
 IPL from Toro Master Parts Viewer
 8 pages 617.66KB
 
 Wiring Color pdf
 1 page 443KB
 
 PSB #102
 5 pages 90.91KB
 
 Uses Kohler K321S-6010b with electric start, starter solenoid, 10 amp stator, lighter, lights, electric pto clutch, ammeter and breakerless ignition. (Toro has the wrong engine spec 60125b posted)
 Uses 8362 (Threads 9/16"-24) 5-terminal 4-position (L-B-M-S-R) breakerless ignition switch
 
 5955 Sundstrand hydro pump gasket nla - 102759 gasket should work
 
 Transmission drive belt 8334 - (B x 84.8" or 5/8" x 84.8")
 
 Lube chart SS
 
 Details & Attachments
 3 pages 111.81KB
 
 1969 GT-14 model 1-7441
 
 1969 serial numbers that have shown up for the 1-7441
 54594x
 555525
 558866
 558962
 559130
 559191
 559303
 564185
 564250
 564346
 564362
 564402
 564412
 564435
 566760
 566856
 566988
 568053
 568197
 568293
 568448
 578663
 578665
 578689
 582345
 1,631 downloads Updated 
- 
			
			Tractor 1972 Bronco 14, Charger 10 & Charger 12 D&A OM Wiring Rev SN.pdfBy Trouty56 Operator manual #A-5299
 Wiring
 8 pages 3.55MB
 
 Wiring for battery ignition Color pdf
 1 page 280KB
 
 Wiring for magneto ignition Color pdf
 1 page 272KB
 
 Lube chart SS
 
 Details & Attachments
 4 pages 119.33KB
 1972 Charger 10 model 1-0410 with battery ignition Kohler K241S-46636D
 1972 serial numbers that have shown up for the 1-0410
 832877
 8xxxxx - [84364 posted]
 843988
 844330
 844362 - Model 1-0410-7
 844364
 851975
 863483
 870647
 885070
 
 Details & Attachments
 4 pages 119.12KB
 1972 Charger 12 model 1-0401 with battery ignition Kohler K301S-47421B
 1972 serial numbers that have shown up for the 1-0401
 863542
 877910 - Model 1-0401-7 (Kohler K301S-47421B serial 4039663 - Made in 1972)
 888930 - Model 1-0401-7
 889021
 892638 - Model 1-0401-7
 892691 - Model 1-0401-7
 892764
 902465
 
 Details & Attachments
 4 pages 119.43KB
 1972 Charger 12 model 1-0402 with breakerless magneto ignition Kohler K301S-47407C
 
 Details & Attachments
 4 pages 119.13KB
 1972 Bronco 14 model 1-0422 with battery ignition (Bronco wiring diagram incorrectly listed as model 1-0502) Kohler K321S-60137A
 
 Details & Attachments
 4 pages 119.15KB
 1972 Bronco 14 model 1-0423 with battery ignition (Bronco wiring diagram incorrectly listed as model 1-0502) Kohler K321S-60137A
 1972 serial numbers that have shown up for the 1-0423
 855532
 855552
 889095 - Model 1-0423-7
 889098 - Model 1-0423-7
 889116
 892372
 817 downloads Updated 
- 
			
			Tractor 1968 Electro 12 D&A TPL Wiring Rev SN.pdfBy gwest_ca-(File Mod) Parts list from Toro Master Parts Viewer
 7 pages 1.6MB
 
 Used Kohler K301S-47147B with Bendix starter, 10 amp alternator and magneto ignition with points and condenser.
 Use the wiring diagram for the late 1968 production Charger 12 model 1-7231 or Raider 12 model 1-6231
 5955 hydro pump gasket nla - 102759 gasket should work
 
 Tractor drive belt # 7478 replaces # 4535 - (HB/5L x 84.22" or 5/8" x 84.22")
 
 Lube chart SS
 
 Details & Attachments
 3 pages 117.32KB
 
 Wiring Color pdf (Charger 12 with electric pto clutch added)
 1 page 337KB
 
 1968 Electro 12 model 1-7235
 
 1968 serial numbers that have shown up for the 1-7235
 452545
 452836
 452938
 452964
 452997
 461484
 461791
 464052
 469838
 469846
 469894
 469911
 472427
 472483 - Now has a 16hp engine
 473710
 478631
 478670
 478687
 478706
 478754
 478759
 493027
 434 downloads Updated 
- 
			
			Tractor 1971 Raider 10 D&A Wiring Rev SN.pdfBy gwest_ca-(File Mod) Wiring Color pdf
 1 page 349KB
 
 Terminals on 8362 magneto ignition switch may not be identified
 1 page 126KB
 
 Lube chart SS
 
 Details & Attachments
 4 pages 118.81KB
 
 1971 Raider 10 model 1-0300
 1971 serial numbers that have shown up for the 1-0300
 120975 - Made in Belgium - Located in the UK
 740661
 740767 - Model 1-0300-6
 741026
 756977
 768137
 770068
 779054 - Model 1-0300-6
 779085
 790145 - Model 1-0300-6
 811019
 811113 - Model 1-0300-6
 811967
 812018
 812093
 824007
 824069 - Model 1-0300-6 - Added June 20, 2019
 824183 - Could also be a model 1-6051
 170 downloads Updated 
- 
			
			Tractor 1971 Bronco 14 D&A Wiring Rev SN.pdfBy gwest_ca-(File Mod) Wiring Color pdf
 1 page 401KB
 
 Terminals on 8362 magneto ignition switch may not be identified
 1 page 126KB
 
 Lube chart SS
 
 Preliminary parts list changes for Bronco 14 model 1-0420
 2 pages 284KB
 We also have the 1971 tractor parts manual that followed
 
 Details & Attachments
 4 pages 118.53KB
 1971 Bronco 14 model 1-0420
 1971 serial numbers that have shown up for the 1-0420
 750595 - Model 1-0420-6
 750713 - Model 1-0420-6
 752603
 752624
 752634 - Model 1-0420-6
 752758 - Model 1-0420-6
 752786 - Model 1-0420-6
 753047 - Model 1-0420-6
 781701 - Serial numbers end at 781701 (Found in 1971 ipl)
 
 Details & Attachments
 4 pages 118.83KB
 1971 Bronco 14 model 1-0421
 1971 serial numbers that have shown up for the 1-0421
 781701 - Serial numbers start after 781701 (Found in 1971 ipl)
 781849
 789677 - Model 1-0421-6
 789686
 811167
 811282
 811360
 820583 - Model 1-0421-6
 820584 - Model 1-0421-6
 820601
 820619 - Model 1-0421-6
 304 downloads Updated 
- 
			
			Tractor 1966 Lawn Ranger D&A TIPL Wiring Rev SN.pdfBy gwest_ca-(File Mod) Illustrated parts list from Toro Master Parts Viewer
 9 pages 659.49KB for model L-106
 9 pages 660.21KB for model L-156
 
 Wiring Revised pdf
 1 page 207KB
 
 Tractor drive belt for L-106 and L-156 #9691 - 1/2" x 70"
 
 Mower belt 1555 replaced by 113912 (HAx44 or 1/2" x 44")
 8777 2-blade set replaces 3719, 7760 and 7909 left blades and 3718, 7761 and 7908 right blades
 
 Ignition switch for L-156 is 4987 replaced by 101482
 
 Mower Rotary 1966 32in RD model RM-116 standard equipment
 
 Lube chart SS
 
 Details & Attachments
 2 pages 109.07KB
 1966 model L-106
 1966 serial numbers that have shown up for the L-106
 221013
 221613
 221739
 221801
 221861
 221911
 267646
 
 Details & Attachments
 2 pages 109.83KB
 1966 model L-156
 1966 serial numbers that have shown up for the L-156
 177456
 177645
 177738
 177768
 177785
 177909
 199923
 208076
 219051
 219178
 219215
 219226
 219813
 249413
 249419
 249607
 249635
 249784
 249799
 249851
 256042
 256067
 256340
 262046
 262055
 262525
 548 downloads Updated 
- 
			
			Tractor 1969 WorkHorse 700 D&A OM IPL Wiring Rev SN.pdfBy Trouty56 Operator manual
 IPL
 Wiring
 12 pages 3.11MB - #508-509
 Dated 7/17/68
 12 pages 2.21MB - #A-5241
 Dated 3/70
 
 Wiring Color pdf for 1-3745 Electric Start model
 1 page 251KB
 
 Tractor drive belt for 1-3741 and 1-3745 #9691 - 1/2" x 70"
 
 Lube chart SS
 
 Details & Attachments
 3 pages 113.72KB
 1969 WorkHorse 700 model 1-3741 - Recoil start and wrong on Details page. Engine is correct - H70-130042
 1969 serial numbers that have shown up for 1-3741
 111294 - Made in Belgium
 526559
 526595
 536349
 539336
 
 Details & Attachments
 3 pages 114.56KB
 1969 WorkHorse 700 model 1-3745 - Electric start - H70-130043
 1969 serial numbers that have shown up for 1-3745
 531804
 531945
 532198
 536055
 536194
 536226
 536411
 536754
 550733
 550869
 550950
 554063
 554067
 554193
 556012
 556095
 556102
 868 downloads Updated 
- 
			
			Tractor 1968 Charger 12 Late production D&A OM IPL Wiring Rev SN.pdfBy admin-(Admin) Operator manual #361
 IPL
 Wiring
 15 pages 4.84MB - 361-1
 16 pages 3.87MB - 361-2
 Dated 7/1/67
 
 Wiring Color pdf
 1 page 306KB
 
 Late production using Kohler K301S-47147B with Bendix starter, 10 amp alternator and magneto ignition with points and condenser
 The "Details" page is for early production - the tractor model number was the same
 (Early production used Kohler K301S-4712B with starter/generator and battery ignition)
 Wiring and ignition switch is completely different on the two
 
 5955 hydro pump gasket nla - 102759 gasket should work
 
 Tractor drive belt # 7478 replaces # 4535 - (HB/5L x 84.22" or 5/8" x 84.22")
 
 Lube chart SS
 
 Details & Attachments - Engine listed is wrong
 3 pages 116.46KB
 
 1968 Charger 12 model 1-7231 - Late production
 
 1968 serial numbers that have shown up for the late production 1-7231
 420782 - Located in Australia with Kohler K301S-47147b Serial 46986 Bendix starter and magneto ignition
 420843
 420900 - Bendix starter and magneto ignition
 420945
 452151
 466039
 466085
 472015
 472072
 472079
 474683
 
 599 downloads Updated 
- 
			
			Tractor 1969 Raider 12 D&A OM IPL Wiring Rev'd SN.pdfBy rmaynard Operator manual Illustrated parts list Wiring.pdf
 12 pages 1.2MB
 
 Wiring Color pdf with heavy duty 4-position key switch
 1 page 347KB
 
 Wiring Color pdf with light duty ignition 3-position key switch and added solenoid. Included an optional diode in the ignition wire to save the breakerless ignition.
 1 page 408KB
 
 Transmission drive belt 78-7100 replaced by 7473 - HB x 81.9" or 5/8" x 81.9"
 
 Lube chart SS
 
 Details & Attachments
 4 pages 116.82KB
 
 1969 Raider 12 model 1-6241 uses Kohler K301S-47147c with breakerless magneto ignition (Engine oil capacity 2-1/2 quarts)
 1969 serial numbers that have shown up for the 1-6241
 512622
 512623
 512760
 512817
 512848
 513056
 513101
 525614
 525742
 570217
 570314
 570383 - Posted as a model 1-6251
 570398
 570451
 598627
 611820
 611910
 611970
 612132
 614084
 
 406 downloads Updated 
- 
			
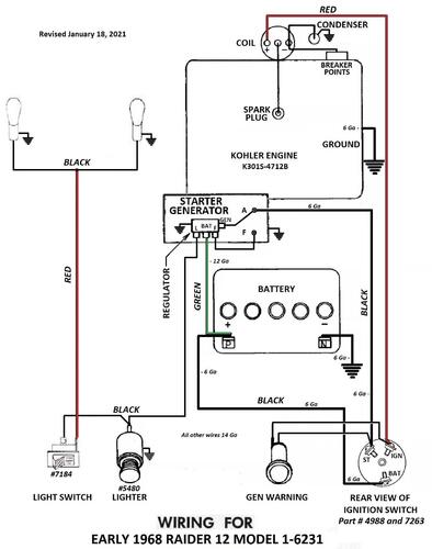
			Tractor 1968 Raider 12 Early production D&A TPL Wiring Rev SN.pdfBy gwest_ca-(File Mod) PL from Toro Master Parts Viewer
 6 pages 348.66KB
 
 Do not know if PL is correct for early production
 Early production using Kohler K301S-4712B with starter/generator and battery ignition
 
 The 1967 wiring should be the same as the 1968 early production
 Wiring Color pdf
 1 page 350KB
 
 Uses 7263 (Threads 9/16"-24) 3-terminal 3-position BAT-IGN-ST ignition switch.
 
 Starter/generator belt
 Kohler 10hp, 12hp - 235262 (7345 Gates .410" x 35.09" 36 degree) (25-7345 Napa .410" x 35.09" 36 degree)
 Wheel Horse 1593 (3L x 34.4") - nla (Gates replacement 6735 3/8" x 35" 38 degree)
 
 Transmission drive belt 78-7100 replaced by 7473 - HB x 81.9" or 5/8" x 81.9"
 
 Late production used Kohler K301S-47147B with Bendix starter, 10 amp alternator and magneto ignition with points and condenser
 
 Lube chart SS
 
 Details & Attachments
 3 pages 116.88KB
 1968 Raider 12 model 1-6231 - Early production (Engine oil capacity 2-1/2 quarts)
 
 1968 serial numbers that have shown up for the 1-6231
 400062 - This group is early production using Kohler K301S-4712B with starter/generator and battery ignition
 400086
 400194
 400262
 400351
 400403
 400410
 414506
 414516
 414685
 414876
 414946 - This group is early production
 
 Late production
 420782 - Charger 12 model 1-7231 is late production with Bendix starter and magneto ignition with points and condenser spec 47147b
 425043 - Has Bendix starter
 42512x
 425183
 425308 - Has starter/generator so engine assembly is likely a replacement
 428468 - May be a Raider 9 model 1-6931
 437097
 437141 - Located in the UK
 437408
 437437
 445005 - Has Bendix starter
 445130 - Located in Sweden
 457642
 457743
 481216
 481328
 481580
 481671
 637318 - The 6 has been added by hand - Made in USA Located in Belgium
 280 downloads Updated 
- 
			
			Tractor 1972 Commando 800 D&A OM Wiring Rev SN.pdfBy gwest_ca-(File Mod) This is a 1973 operator manual listed by Toro for the 1972 Commando 800 #A-5324
 Wiring
 6 pages 1.98MB
 Dated 7/72
 
 Wiring Color pdf
 1 page 267KB
 
 Terminals on 101917 ignition switch may not be identified. This switch has been replaced by 92-6785.
 3 pages 269KB
 
 Medium frame 43-1/2" wheelbase
 
 Lube chart SS
 
 Details & Attachments
 3 pages 115.94KB
 1972 Commando 800 model 1-0110
 
 1972 serial numbers that have shown up for the 1-0110
 123940 - Made in Belgium
 123982 - Made in Belgium
 125150 - Made in Belgium - Model 1-0110
 125306 - Made in Belgium
 125389 - Made in Belgium
 136859 - Made in Belgium
 862315
 862320 - Model 1-0110-7
 862379 - Model 1-0110-7
 862973 - Model 1-0110-7
 862976
 863137 - Model 1-0110-7
 867110
 867210
 870877 - Model 1-0110-7
 870903 - Model 1-0110-7
 871005 - Model 1-0110-7
 883689
 883829
 884012
 885710
 885730 - Model 1-0110-7
 889265
 889625 - Model 1-0110-7
 889720
 889765
 889878
 890042
 890255
 895187
 895226
 895656
 895723 - Model 1-0110-7
 895955 - Model 1-0110-7
 895746
 898599
 669 downloads Updated 
- 
			
			Tractor 1971 Raider 12 D&A Wiring Rev SN.pdfBy gwest_ca-(File Mod) Details & Attachments
 4 pages 118.62KB
 
 Wiring Color pdf
 1 page 401KB
 
 Lube chart SS
 
 Terminals on 8362 magneto ignition switch may not be identified
 1 page 126KB
 
 1971 Raider 12 model 1-0310 - Uses breakerless magneto ignition
 
 1971 serial numbers that have shown up for the 1-0310
 126175 - Made in Belgium
 126220 - Made in Belgium - Located in the UK - Has 6-forward speeds
 127477 - Made in Belgium - Located in the UK - Has 3-forward speeds
 
 759966 - Model 1-0310-6 - Made in USA
 760083
 768284 - Model 1-0310-6
 772409
 778771 - Model 1-0310-6
 778898 - Model 1-0310-6
 789840
 810845 - May be the same as 910845
 811653
 811675
 811735
 824254
 824311
 824413
 824604
 910845 - Good chance this should be 810845
 201 downloads Updated 
- 
			
			Tractor 1966 1046 D&A TPL Wiring Rev SN.pdfBy gwest_ca-(File Mod) Parts list only
 with PSB #338B corrections
 6 pages 1.35MB
 
 Wiring for 1056 should be the same Revised pdf
 1 page 304KB
 
 Long frame tractor
 
 Transmission drive belt 1586 replaced by 9714 (HA x 76" or 1/2" x 76")
 
 Starter/generator belt
 Kohler 10hp, 12hp - 235262 (7345 Gates .410" x 35.09" 36 degree) (25-7345 Napa .410" x 35.09" 36 degree)
 Wheel Horse 1593 (3L x 34.4") - nla (Gates replacement 6735 3/8" x 35" 38 degree)
 
 Uses Kohler K241S-462198 (This should be K241S-46219a) with 1" crankshaft, starter/generator and battery ignition
 Same as 1056 except for engine and pto.
 3 pint oil capacity
 (PT-6 is wrong Should be PT-7) pto as standard equipment, Uses 6936 engine pulley for 1" crankshaft
 PT-6 fits 1-1/8" crankshaft
 
 Ignition switch 4988 3-terminal 3-position replaced by 7263
 
 Lube chart SS - Not in chart but same as 1055 model
 
 Details & Attachments
 4 pages 118.10KB
 
 1966 model 1046
 1966 serial numbers that have shown up for the 1046
 261312
 261326
 261340
 261356
 261373
 261380
 261387
 261393
 261398
 261402
 261403
 261428
 261490
 261522
 261523
 261524
 261567
 261568
 
 
 238 downloads Updated 
- 
			
			Tractor 1969 Charger 10 D&A OM IPL Wiring Rev SN.pdfBy admin-(Admin) Operator manual #1-7041-P
 IPL
 Wiring
 16 pages 1.57MB
 
 Wiring Color pdf
 1 page 355KB
 
 Terminals on 8362 magneto ignition switch may not be identified
 1 page 126KB
 
 5955 hydro pump gasket nla - 102759 gasket should work
 
 Tractor drive belt # 7478 replaces # 4535 - (HB/5L x 84.22" or 5/8" x 84.22")
 
 Lube chart SS
 
 Details & Attachments
 4 pages 117.18KB
 
 1969 Charger 10 model 1-7041
 1969 serial numbers that have shown up for 1-7041
 517990
 518052
 518101
 518176
 543005
 543078
 543293
 543343
 544234
 544296
 544369
 544527
 544536
 544541
 546635
 546942
 595595
 
 
 580 downloads Updated 
- 
			
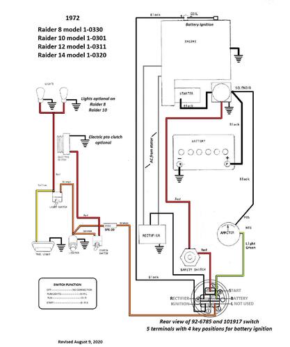
			Tractor 1972 Raider 8, 10, 12 & 14 D&A OM Wiring Rev SN.pdfBy SAM58 Operator manual #A-5300
 Wiring
 6 pages 1.05MB
 
 Wiring Color pdf
 1 page 326KB
 
 Terminals on 101917 ignition switch may not be identified. This switch has been replaced by 92-6785.
 3 pages 269KB
 
 Lube chart SS
 
 Details & Attachments
 3 pages 117.21KB
 1972 Raider 8 model 1-0330
 1972 serial numbers that have shown up for the 1-0330
 846767 - Model 1-0330-7
 846840 - Model 1-0330-7
 859577
 859692
 859729
 859777
 833563 - Model 1-0330-7
 866097
 866133
 866190
 891677
 
 Details & Attachments
 4 pages 119.93KB
 1972 Raider 10 model 1-0301 (Engine oil capacity 2 quarts)
 1972 serial numbers that have shown up for the 1-0301
 843635
 859793
 859806
 859966
 859979
 863626 - Model 1-0301-7
 863650
 863660
 877537
 877628 - Model 1-0301-7
 891757 - Model 1-0301-7
 891800 - Model 1-0301-7
 
 Details & Attachments
 4 pages 119.73KB
 1972 Raider 12 model 1-0311 (Engine oil capacity 2 quarts)
 1972 serial numbers that have shown up for the 1-0311
 123172 - Made in Belgium G. D. Mountfield Ltd. serial 3823
 125108 - Made in Belgium
 125605 - Made in Belgium - Located in the UK
 833214 - Model 1-0311-7
 848045 - Model 1-0311-7
 853219 - Model 1-0311-7
 866258 - Model 1-0311-7
 887475
 887508
 877755
 
 Details & Attachments
 4 pages 119.70KB
 1972 Raider 14 model 1-0320
 1972 serial numbers that have shown up for the 1-0320
 832975 - Model 1-0320-7
 833053
 835061 - Model 1-0320-7
 835070 - Model 1-0320-7
 858570 - Model 1-0320-7
 858667
 858685
 858706
 858843 - Model 1-0320-7
 878605
 892173
 892204
 892225
 1,515 downloads Updated 
- 
			
			Tractor 1968 Raider 12 Late production D&A OM IPL Wiring Rev SN.pdfBy Trouty56 Operator manual #357
 IPL
 Wiring
 12 pages 1.19MB - B&W
 12 pages 3.39MB - Color
 
 Wiring Color pdf - Original
 1 page 300KB
 
 Wiring Color pdf - with 103991 switch and solenoid
 1 page 368KB
 
 Late production using Kohler K301S-47147b with Bendix starter, 10 amp alternator and magneto ignition with points and condenser Uses (~7572 3-terminal 3-position B-M-S) replaced by 101482 3-terminal 3-position B-M-S ignition switch
 (Early production used Kohler K301S-4712b with starter/generator and battery ignition)
 
 Transmission drive belt 78-7100 replaced by 7473 - HB x 81.9" or 5/8" x 81.9
 
 Lube chart SS
 
 Details & Attachments - Details page is for early production
 3 pages 116.88KB
 
 1968 Raider 12 model 1-6231 - Late production (Engine oil capacity 2-1/2 quarts)
 1968 serial numbers that have shown up for the 1-6231
 400004 - This group is early production
 400062
 400086
 400194
 400262
 400351
 400403
 400410
 414506
 414516 - Has Bendix starter so possibly a replacement engine
 414685
 414876
 414946 - This group is early production
 
 This group is likely late production
 420782 - Charger 12 model 1-7231 is late production with Bendix starter and magneto ignition spec 47147b
 425043 - Has bendix starter
 42512x
 425183
 425275- Has bendix starter
 425308 - Has starter/generator so early production?
 428468 - May be a Raider 9 model 1-6931
 436510
 436545
 437097
 437141 - Located in the UK
 437142 - Located in PA
 437408
 437437
 445005 - Has Bendix starter
 445130 - Located in Sweden
 457642
 457743
 481216
 481360
 481580
 481671
 494668
 637318 - The 6 has been added by hand - Made in USA Located in Belgium
 This group is likely late production
 999 downloads Updated 
- 
			
			Tractor 1968 Raider 9 D&A OM IPL Wiring Rev SN.pdfBy admin-(Admin) Operator manual #359
 IPL
 Wiring
 12 pages 1.76MB - B&W
 12 pages 3.41MB - Color
 Dated 8/1/67
 
 Wiring Color pdf
 1 page 301KB
 
 Transmission drive belt 78-7100 replaced by 7473 - HB x 81.9" or 5/8" x 81.9"
 
 Lube chart SS
 
 Details & Attachments
 3 pages 116.43KB
 
 1968 Raider 9 model 1-6931
 1968 serial numbers that have shown up for the 1-6931
 410134
 413191
 413424
 426002
 426010 - HH100-115095B engine
 426083
 426125
 426165
 428468 - Could be 420486 and/or a model 1-6231
 439453
 439645
 439880 - Decaled a Raider 10
 439894
 440143
 440199
 440307
 440412
 440473
 445255
 445268
 445450
 445475
 466813 - Decaled a Raider 10
 466832
 466876
 466926
 468075
 478137 - Decaled a Raider 10
 478259 - Decaled a Raider 10
 489582
 489673
 489765 - Decaled a Raider 10
 489770 - Decaled a Raider 10
 489771
 4899XX - Decaled a Raider 10
 494348 - Decaled a Raider 10
 494441
 494483 - Decaled a Raider 10
 603 downloads Updated 
- 
			
			Tractor 1970 Raider 10 & 12 D&A OM Wiring Rev SN.pdfBy Trouty56 Operator manual #A-5199
 Wiring
 12 pages 4.75MB
 Revised 3/70
 
 Wiring Color pdf for Raider 10 model 1-6051
 1 page 210KB
 
 Lube chart SS
 
 Details & Attachments
 3 pages 116.62KB
 Terminals on 8362 magneto ignition switch may not be identified
 1 page 126KB
 1970 Raider 10 model 1-6051 Early production using HH100-115145b. Late production using HH100-115145c (Engine oil capacity 2-1/2 quarts)
 1970 serial numbers that have shown up for the 1-6051
 644577
 644784
 646218
 646238
 646311 - Made in USA Located in UK G. D. Mountfield serial 1916
 646313 - Early production using HH100-115145b
 646347
 646490
 661085
 694739
 695089
 695090
 695278
 722387
 722523
 722597
 722791
 733892
 824004
 824183 - May be a model 1-0300
 834837
 -----------------------------------------------------------------------------------------
 Wiring Color pdf for Raider 12 models 1-6251 and 1-6252
 1 page 224KB
 
 Details & Attachments
 3 pages 115.86KB
 Terminals on 8362 magneto ignition switch may not be identified
 1 page 126KB
 1970 Raider 12 model 1-6251 - Uses Kohler K301S-47371c with breakerless magneto ignition (Engine oil capacity 2 quarts)
 1970 serial numbers that have shown up for the 1-6251
 570383 - Low - Looks like a 1969 model 1-6241 serial number
 640907
 662785 - Has stirrups for footrests
 662787
 662874
 663299
 695643
 695736
 695766 - Has full footrests
 695780 - May be a 1-6252 or 1-6253
 
 Details & Attachments
 3 pages 113.19KB
 Terminals on 8362 magneto ignition switch may not be identified
 1 page 126KB
 1970 Raider 12 model 1-6252 - Uses Kohler K301S-47147c with breakerless magneto ignition (Engine oil capacity 2 quarts)
 1970 serial numbers that have shown up for the 1-6252
 695780 - May be a 1-6251 or 1-6253
 
 Wiring Color pdf for Raider 12 model 1-6253
 1 page 205KB
 
 Details & Attachments
 3 pages 115.68KB
 Terminals on 8362 magneto ignition switch may not be identified
 1 page 126KB
 1970 Raider 12 model 1-6253 using Tecumseh HH120-120129c (Engine oil capacity 2-1/2 quarts)
 1970 serial numbers that have shown up for the 1-6253
 695780 - May be a 1-6251 or 1-6252
 723619
 732114
 732260
 732270
 732358
 732422
 732669
 732762
 1,173 downloads Updated 

 
	 
	 
	 
	 
	 
	 
	 
	 
	 
	.thumb.jpg.57d5a7cf5745d6280ae07db9f85e789b.jpg) 
	 
	 
	 
	 
	 
	 
	 
	 
	 
	 
	 
	 
	 
	