315 files
-
Tractor 1990 520-8 TIPL.pdf
By gwest_ca-(File Mod)
IPL from Toro Master Parts Viewer - Tractor
46 pages 3.75MB
This ipl is shared by similar models so each item may have more than one part number but fails to identify what model uses what part.
Included the correct transmission IPL
IPL from Toro Master Parts Viewer - Onan P220G-I/10956C Engine
23 pages 1.90MB
This ipl is shared by similar models so each item may have more than one part number but fails to identify what model uses what part.
Tractor drive belt 107939 replaced by 93-9809 - (HB x 83.5" or 5/8" x 83-1/2")
1990 520-8 model 41-20O801
236 downloads
Updated
-
Tractor 1988 8-25 RER D&A OM IPL Wiring SN.pdf
By gwest_ca-(File Mod)
Operator manual
Wiring
Part 1
13 pages 4.04MB
Part 2
15 pages 4.54MB
IPL
20 pages 3.75MB
Details & Attachments
2 pages 102.84KB
This model is named a 7-25 @ Toro with recoil start but the manuals are 8-25 with electric start.
1988 8-25 Rear Engine Rider model 56127 Serial 8000001-8999999 - Electric start
1988 serial numbers that have shown up for the 56127
8010727
329 downloads
Updated
-
Tractor 1986 Model list 26 & Attachments.pdf
By gwest_ca-(File Mod)
1986 Matches Found: 25+1=26
The file of this page is not up to date.
Attachment list
3 pages 96KB pdf
1986 108-3 Rear Engine Rider model 33-08B303 - Export model 108-3e
1986 108-5 Rear Engine Rider model 33-08B502
1986 108-R Rear Engine Rider model 33-08X303
1986 111-5 Rear Engine Rider model 33-11B502 - Export model 111-5e
1986 208-3 model 22-08B302
1986 211-3 model 22-11B302
1986 211-3 model B2-11B392 - Listed @ Toro as 1987 - Export model 211-3e
1986 211-5 model 22-11B502
1986 211-6 model 22-11B601 - Not listed @ Toro - Possibly an Export model 211-6e
1986 YT12-A model 22-12TE01 - 200-Series Automatic
1986 308-8 model 21-08K801
1986 308-8 model 21-08K802
1986 310-8 model 21-10K802
1986 310-8 model 21-10K803
1986 312-8 model 21-12K802
1986 312-8 model 21-12K803
1986 312-A model 21-12KE01
1986 312-A model 21-12KE02
1986 414-8 model 31-14K801
1986 416-8 model 31-16K802
1986 417-8 model 31-17K802
1986 417-A model 31-17KE02
1986 420-LSE Automatic model 31-20KE01
1986 512-D 8-Speed model B1-12R801 - Export model 512-De
1986 512-D 8-Speed model C1-12R801 - Export model 512-De
1986 718-Z model Z1-18KE01
256 downloads
Updated
-
Tractor 1990 312-8 Wiring from OM.pdf
By admin-(Admin)
Wiring Color pdf
1 page 481KB
1990 312-8 model 31-12K801
124 downloads
Updated
-
Tractor 1990 520-8 Wiring Detailed Rev.pdf
By gwest_ca-(File Mod)
Wiring Detailed Color pdf
6 pages 2MB
p7-113 to p7-118
1990 520-8 model 41-20O801
259 downloads
Updated
-
Tractor 1990 416-8 & 416-H Wiring Detailed Rev.pdf
By gwest_ca-(File Mod)
Detailed wiring from the Demystification Guide #492-4509 Revised
6 pages 2.3MB Color pdf
p7-61 to p7-66
1990 416-8 model 31-16O802
1990 416-H model 41-16OE01
345 downloads
Updated
-
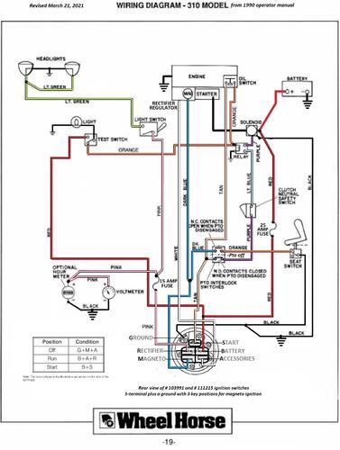
Tractor 1990 310-8 Wiring Rev from OM.pdf
By admin-(Admin)
Wiring Color pdf
1 page 368KB
1990 310-8 model 31-10K801
102 downloads
Updated
-
Tractor 1988 518-He D&A SN.pdf
By gwest_ca-(File Mod)
Lube chart SS
Details & Attachments
2 pages 105.10KB
1988 518-H model E1-18OE01 - Export model 518-He
1988 serial numbers that have shown up for the E1-18OE01
10103 - Build date 1988 8067 March 07 Monday - Located in Finland
15278
234 downloads
Updated
-
Tractor 1985 Model list 22 & Attachments.pdf
By gwest_ca-(File Mod)
1985 Matches Found: 21+1=22
The file of this page is not up to date.
Attachment list
4 pages 103KB pdf
XXXX A- 85 5-Speed Rear Engine Rider model 33-08BP01 - 1985 model @ Toro but should be 1984
XXXX A-115 5-Speed Rear Engine Rider model 33-11BP01 - 1985 model @ Toro but should be 1984
1985 108-3 Rear Engine Rider model 33-08B301 [Have TIPL]
1985 108-3 Rear Engine Rider model B3-08B302 [1981 @ Toro is wrong] - Export model 108-3e [Have TIPL]
1985 108-5 Rear Engine Rider model 33-08B501 [Have TIPL]
1985 108-R Rear Engine Rider model 33-08X301 [Have TIPL]
1985 111-5 Rear Engine Rider model 33-11B501 [Have TIPL]
1985 208-3 model 22-08B301 [Have IPL SM Wiring detailed]
1985 211-3 model 22-11B301 [Have IPL SM]
1985 211-3 model B2-11B301 - Export model [Have TIPL]
1985 211-3e model B2-11B301 - Export model [Have TIPL]
1985 211-5 model 22-11B501 [Have IPL SM Wiring detailed]
1985 211-A model 22-11BE01 [Have IPL SM Wiring detailed]
1985 216-3 model B2-16B301 - Export model [Have TIPL]
1985 216-3e model B2-16B301 - Export model [Have TIPL]
1985 216-5 model 22-16B501 [Have IPL SM Wiring detailed]
1985 310-8 model 21-10K801 [Have wiring]
1985 312-8 model 21-12K801 [Have wiring]
1985 314-8 model 21-14K801 [Have wiring]
1985 314-A model 21-14KE01 [Have wiring]
1985 416-8 model 31-16K801 [Have wiring]
1985 417-8 model 31-17K801
1985 417-A model 31-17KE01
1985 5018 Dixie Chopper ZRT model 08-18BE01
225 downloads
Updated
-
Tractor 1990 210-H B&S D&A OM TIPL Wiring SN.pdf
By gwest_ca-(File Mod)
Operator manual #810652R1
Wiring
32 pages 2.95MB
IPL from Toro Master Parts Viewer
32 pages 2.17MB
This ipl is shared by similar models so each item may have more than one part number but fails to identify what model uses what part.
Original IPL #810687R1
Transmission drive belt 114433 - (HA x 83.0" or 1/2" x 83")
Lube chart SS
Details & Attachments
3 pages 115.20KB
1990 210-H model 32-10BE01
1990 serial numbers that have shown up for the 32-10BE01
0013145 - Build date 1990 0089 March 30 Friday
Links
For B&S engine operator manual and IPL see
For transmission service manual see
For hydraulic service manual see
175 downloads
Updated
-
Tractor 1990 416-8 OM Wiring Rev.pdf
By admin-(Admin)
Color operator manual #810631R1
Wiring
31 pages 4.91MB
This color scan prints a smaller image than the black and white scan
B&W operator manual #810631R1
Wiring
32 pages 3.76MB
This black and white scan will print larger image than color scan
Wiring Color pdf
1 page 556KB
Note - The (+) and (-) on the voltmeter and hourmeter are reversed in the wiring diagrams
Lube chart SS
1990 416-8 model 31-16O802
231 downloads
Updated
-
Tractor 1986 718-Z D&A TIPL SN.pdf
By gwest_ca-(File Mod)
IPL from Toro Master Parts Viewer
27 pages 2.29MB
Lube chart SS
Details & Attachments
2 pages 108.38KB
50" mower deck
Mower drive belt 109909 (1/2" x 117") Mower spindle belt 30203 replaced by 113625 (5/8" x 105.75") (Gates 6584BR 21/32" x 104-1/4" raw edge)
Mower blade 30227 and 113579-09 replaced by 113579 (17" and 3 required) [Listed as model 81-18KE01 for 1986 in blade chart]
1986 718-Z model Z1-18KE01
1986 serial numbers that have shown up for the Z1-18KE01
20448
83 downloads
Updated
-
Tractor 1985 5018 Dixie Chopper D&A TIPL Wiring Rev sn.pdf
By gwest_ca-(File Mod)
IPL from Toro Master Parts Viewer
Wiring
20 pages 1.34MB
Wiring color pdf
1 page 541KB
Engine splash lubrication system uses an electric pulse fuel pump to move engine oil to an oil filter and cooler.
60105 filter may be a Dixie Chopper number - Kohler 12 050 01, Wix 51056, Wix 51215, Rotary 7916, Oregon 83-010, Stens 120-380
Lube chart SS
Details & Attachments
2 pages 104.43KB
Transmission drive belt 20256 - Gates replacement 6514BR (.66" x 41.125") - Toro IPL shows 40.8" length
Mower drive belt 30202 (5/8" x 79.1")
Mower spindle belt 30203 replaced by 113625 (5/8" x 105.75") (Gates 6584BR 21/32" x 104-1/4" raw edge)
1985 5018 Dixie Chopper ZRT model 08-18BE01
116 downloads
Updated
-
Tractor 1988 520-H Wiring Detailed Rev.pdf
By gwest_ca-(File Mod)
Detailed wiring from the Demystification Guide #492-4509 Color pdf
7 pages 2.4MB
p7-119 to p7-125
1988 520-H model 31-20OE01
419 downloads
Updated
-
Tractor 1989 212-5e Wiring Detailed Revised.pdf
By gwest_ca-(File Mod)
from 492-4509 Demystification Guide Color pdf
5 pages 1.3MB
p5-1 to p5-5 for B&S powered tractors
Not correct for the following models
The following Kawasaki powered tractors use a 6-wire voltage regulator
1989 212-5 model E2-12K502 - Export model 212-5e
1989 212-5 model R2-12K501 - Export model 212-5e
1989 212-5 model S2-12K501 - Export model 212-5e
61 downloads
Updated
-
Tractor 1990 520-H Wiring Detailed Rev.pdf
By admin-(Admin)
Detailed wiring from the Demystification Guide #492-4509
7 pages 2.22MB color pdf
p7-105 to p7-111 from the 492-4509 Demystification Guide
1990 520-H model 41-20OE01
669 downloads
Updated
-
Tractor 1985 300-Series Wiring Detailed Rev.pdf
By Roanoker494
Detailed wiring from the Demystification Guide #492-4509 Color Revised pdf
4 pages 1.2MB
p7-77 to p7-80
Battery ignition and 3 amp unregulated charging system
1985 310-8 model 21-10K801
1985 312-8 model 21-12K801
1985 314-8 model 21-14K801
1985 314-A model 21-14KE01
979 downloads
Updated
-
Tractor 1985 416-8 Wiring Detailed Rev.pdf
By admin-(Admin)
Detailed wiring from the Demystification Guide #492-4509 Color Revised pdf
4 pages 1.2MB
p7-77 to p7-80
Kohler K341S-71371 with battery ignition and 3 amp unregulated charging system
Lights work off AC current from a second flywheel stator only when the engine is running
1985 416-8 model 31-16K801
281 downloads
Updated
-
Tractor 1988 300-Series 8-Speed D&A OM Wiring.pdf
By gwest_ca-(File Mod)
Operator manual #810473R1 is the 1987 manual - Correct manual is #810500R1 and we do not have it.
Wiring
35 pages 11.08MB
IPL #810547R1 for all
Part 1 of 3
11 of 35 pages 3.96MB
Cover - to - page 4
Part 2 of 3
12 of 35 pages 4.18MB
Page 5 - to page 16
Part 3 of 3
13 of 35 pages 4.3MB
Page 16 - to page 28
Lube chart SS
Details & Attachments
3 pages 114.11KB
1988 308-8 model 21-08K804
Details & Attachments
3 pages 116.57KB
1988 310-8 model 21-10K805
Details & Attachments
3 pages 117.73KB
1988 312-8 model 21-12K805
1,070 downloads
Updated
-
Tractor 1989 310-8 Wiring Detailed Rev.pdf
By rmaynard
Early 1989 310-8 Wiring Detailed Color pdf - Engine must run for lights to work.
3 amp charging system
5 pages 1.6MB
Wiring Detailed - 15 amp stator - Lights will work off the battery without the engine running. Color pdf
5 pages 1.6MB
p7-5 to p7-9
1990 operator manual diagrams show different wire colors for the low oil circuit.
Conflicting info
It is possible the early 1988 310-8 model 21-10K805 used the 1987 3 amp unregulated charging system up to Kohler engine serial 1715900013 (1987 production)
It is possible the early 1989 310-8 model 21-10K806 used the 1987 3 amp unregulated charging system up to Kohler engine serial 1919902923 (1989 production)
1989 310-8 model 21-10K806
683 downloads
Updated
-
Tractor 1987 310-8 Wiring Detailed Rev.pdf
By gwest_ca-(File Mod)
3 amp charging system Color pdf
5 pages 1.6MB
Conflicting info
It is possible the early 1988 310-8 model 21-10K805 used the 1987 3 amp unregulated charging system up to Kohler engine serial 1715900013 (1987 production)
It is possible the early 1989 310-8 model 21-10K806 used the 1987 3 amp unregulated charging system up to Kohler engine serial 1919902923 (1989 production)
1987 310-8 model 21-10K804
116 downloads
Updated
-
Tractor 1988 310-8 Wiring Detailed Rev.pdf
By admin-(Admin)
3 amp charging system Color pdf
5 pages 1.6MB
Conflicting info
It is possible the early 1988 310-8 model 21-10K805 used the 1987 3 amp unregulated charging system up to Kohler engine serial 1715900013 (1987 production)
It is possible the early 1989 310-8 model 21-10K806 used the 1987 3 amp unregulated charging system up to Kohler engine serial 1919902923 (1989 production)
1988 310-8 model 21-10K805
261 downloads
Updated
-
Tractor 1986 310-8 Wiring Revised.pdf
By admin-(Admin)
Wiring from operator manual Color Revised pdf
1 page 377KB
310 with upgraded 15 amp stator Color pdf
1 page 264KB
Battery ignition and 3 amp unregulated charging system
First year for low oil switch
.
1986 310-8 model 21-10K802
1986 310-8 model 21-10K803
422 downloads
Updated
-
Tractor 1986 308-8 Wiring Detailed Revised.pdf
By admin-(Admin)
Detailed Wiring from OM #810437R1 or #810437 R1
Color Revised pdf
5 pages 1.38MB
1986 308-8 model 21-08K801
1986 308-8 model 21-08K802
162 downloads
Updated
-
Tractor 1988 308-8 Wiring Detailed Rev.pdf
By gwest_ca-(File Mod)
Detailed wiring from the Demystification Guide #492-4509
Revised color
4 pages 1.2MB
p7-1 to p7-4
1988 308-8 model 21-08K804
150 downloads
Updated
