259 files
-
Tractor 1979 D-200 Auto Wiring Revised.pdf
By admin-(Admin)
Early
1979 D-200 Auto model 91-20KS01
Wiring Color pdf
1 page 416KB
Late
1979 D-200 Auto model 91-20KS02
Wiring Color pdf for 91-20KS02 with transmission cooling fan standard equipment
1 page 434KB
65 downloads
Updated
-
Tractor 1979 C-161 Auto D&A OML IPLL SN.pdf
By gwest_ca-(File Mod)
Lube chart SS
Details & Attachments
4 pages 123.59KB
Tractor drive belt # 7478 replaces # 4535 - (HB/5L x 84.22" or 5/8" x 84.22")
1979 C-161 Auto model 91-16KS01
1979 serial numbers that have shown up for the 91-16KS01
003353 - Build date 1978 8301 October 28 Saturday [6301]
007077 - Build date 1978 8324 November 20 Wednesday
007230 - Build date 1978 8356 December 22 Saturday
007417
009165
011912 - Build date 1979 9003 January 03 Wednesday
011934 - Build date 1979 9022 January 22 Monday
011939
012166
014312 - Build date 1979 9161 June 10 Sunday (161)
014449
014483 - Build date 1979 9183 July 02 Monday (6183 looks wrong)
020818 - Build date 1979 9189 July 08 Sunday (8189 looks wrong)
020856
028451 - Build date 1979 9188 July 07 Saturday
1979 C-161 Auto model 91-16KS91 - Stamped 91-16KS-91
1979 serial numbers that have shown up for the 91-16KS91
167207 - Made in Belgium - Located in Holland
167284 - Made in Belgium
Links
For tractor operator manual see
For tractor IPL see
For tractor service manual see
For electrical service manual see
For Sundstrand service manual see
For hydraulic lift service manual see
98 downloads
Updated
-
Tractor 1978 D-200 Auto D&A TIPL Wiring Revised SN.pdf
By gwest_ca-(File Mod)
IPL from Toro Master Parts Viewer
39 pages 3.42MB
This ipl is shared by similar models so each item may have more than one part number but fails to identify what model uses what part.
Wiring Color pdf
1 page 380KB
Lube chart SS
Details & Attachments
4 pages 123.19KB
1978 D-200 Auto model 81-20KS01
1978 serial numbers that have shown up for the 81-20KS01
004663 - Build date 1977 7340 Tuesday December 06 [8340 is wrong]
004672
004711 - Build date 1977 7342 Thursday December 08 [8342 is wrong]
004736
004758 - Build date 1977 7344 Saturday December 10 [8344 is wrong]
004760 - Build date 1977 7344 Saturday December 10 [8344 is wrong] - Located in Norway
00xxxx - Build date 1977 7347 Tuesday December 13 [8347 is wrong]
For tractor service manual see
For Sundstrand service manual see
For Hydraulic service manual see
For Hydraulic lift service manual #492-4208 see
139 downloads
Updated
-
Tractor 1978 D-160 Auto D&A TIPL Wiring Revised SN.pdf
By gwest_ca-(File Mod)
IPL from Toro Master Parts Viewer
55 pages 4.77MB
This ipl is shared by similar models so each item may have more than one part number but fails to identify what model uses what part.
Wiring Color pdf
1 page 457KB
Lube chart SS
Details & Attachments
4 pages 123.95KB
1978 D-160 Auto model 81-16OS01
1978 serial numbers that have shown up for the 81-16OS01
004413
004574
008336
017332 - Build date 1978 8143 May 23 Tuesday
017337 - Build date 1978 8143 May 23 Tuesday
017338 - Build date 1978 8143 May 23 Tuesday
017409 - Build date 1978 8145 May 25 Thursday
For tractor service manual see
For Onan BF service manual see
For Sundstrand service manual see
For Hydraulic service manual see
For Hydraulic lift service manual #492-4208 see
100 downloads
Updated
-
Tractor 1984 C-165 8-Speed D&A TIPL SN.pdf
By gwest_ca-(File Mod)
IPL from Toro Master Parts Viewer
44 pages 3.06MB
This ipl is shared by similar models so each item may have more than one part number but fails to identify what model uses what part.
Original OM #810343R1
Original IPL #810349R1
Lube chart SS
Details & Attachments
3 pages 118.14KB
Transmission drive belt 78-7100 replaced by 7473 - HB x 81.9" or 5/8" x 81.9"
1984 C-165 8-Speed model 11-16K801
1984 serial numbers that have shown up for the 11-16K801
21569
28568
28603
28775
28839
Links
For engine operator manual see
For transmission service manual see
Some models use 8048 transmission carrier bearing and 8052 inner race.
For product service bulletin see
201 downloads
Updated
-
Tractor 1980 B-112 3-Speed D&A TIPL SN.pdf
By gwest_ca-(File Mod)
IPL from Toro Master Parts Viewer
30 pages 2.39MB
This ipl is shared by similar models so each item may have more than one part number but fails to identify what model uses what part.
The 8-4321 attachment lift was optional on the 3-Speed models and standard equipment of the 5-Speed models
Lube chart SS
Details & Attachments
3 pages 116.72KB
Transmission drive belt 106518 - (HA/4L x 87.12" or 1/2" x 87-1/8")
1980 B-112 3-Speed model 02-11BX01
1980 serial numbers that have shown up for the 02-11BX01
00001899 - Build date 1979 9305 November 01 Thursday
00002197 - Build date 1979 9324 November 20 Tuesday
00004781 - Build date 1980 0037 February 06 Wednesday
00008942 - Build date 1980 0150 May 29 Thursday
00009347
Links
For Peerless transmission IPL see
For engine OM and IPL see
For detailed wiring see
121 downloads
Updated
-
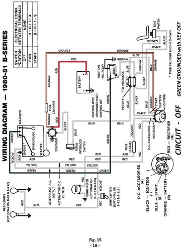
Tractor 1979 C-Series Kohler Powered Wiring Revised Detailed.pdf
By rmaynard
Wiring diagram for 1978 through 1980 C-series tractors with Kohler engines - 492-4207 - Color pdf
4 pages 1.4MB
1979 C-81 8-speed model 91-08K801
1979 C-81 8-speed model 91-08K802
1979 C-101 8-speed model 91-10K801
1979 C-101 8-speed model 91-10K802
1979 C-121 8-speed model 91-12K801
1979 C-121 8-speed model 91-12K802
1979 C-121 8-speed model 91-12K892 - made in Belgium
1979 C-141 8-speed model 91-14K801
1979 C-141 8-speed model 91-14K802
1979 C-161 8-speed model 91-16K801
1979 C-171 8-speed - never built
1979 C-121 Auto model 91-12KS01
1979 C-141 Auto model 91-14KS01
1979 C-161 Auto model 91-16KS01
1979 C-171 Auto model - never built
431 downloads
Updated
-
Tractor 1978 C-161 8-Speed D&A TIPL Wiring Revised SN.pdf
By gwest_ca-(File Mod)
IPL from Toro Master Parts Viewer
43 pages 3.35MB
This ipl is shared by similar models so each item may have more than one part number but fails to identify what model uses what part.
1978 to 1981 Wheel Horse C-Series (with Kohler) Wiring Demystification pdf
4 pages 1.4MB
Oil drain on late models used 1/4" x 2-1/2" nipple # 943314 and pipe cap # 107379
Transmission drive belt 78-7100 replaced by 7473 - (HB x 81.9" or 5/8" x 81.9")
Lube chart SS
Details & Attachments
4 pages 122.26KB
1978 C-161 8-Speed model 81-16K801
1978 serial numbers that have shown up for the 81-16K801
011574 - Build date 1978 8108 April 18 Tuesday
011756 - Could be a 1979 model - Located in the UK - Does not look like a Belgium serial number
013974 - Build date 1978 8122 May 02 Tuesday
019859 - Build date 1978 8205 July 24 Monday
162474 - Made in Belgium - Located in UK - Stamped 81-16K8-01
Links
For tractor service manual see
For electrical service manual see
For transmission service manual see low resolution
For transmission service manual see high resolution
149 downloads
Updated
-
Tractor 1978 C-141 Auto D&A TIPL Wiring Revised SN.pdf
By gwest_ca-(File Mod)
IPL from Toro Master Parts Viewer
47 pages 3.52MB
This ipl is shared by similar models so each item may have more than one part number but fails to identify what model uses what part.
1978 to 1981 Wheel Horse C-Series (with Kohler) Wiring Demystification pdf
4 pages 1.4MB
Tractor drive belt # 7478 replaces # 4535 (HB/5L x 84.22" or 5/8" x 84.22")
Oil drain on late models used 1/4" x 2-1/2" nipple # 943314 and pipe cap # 107379
Lube chart SS
Details & Attachments
4 pages 122.84KB
1978 C-141 Auto model 81-14KS01
1978 serial numbers that have shown up for the 81-14KS01
004299 - Build date 1978 8025 January 25 Wednesday
009285 - Build date 1978 8039 February 08 Wednesday
016920
017000 - Build date 1978 8115 April 25 Tuesday
020188 - Build date 1978 8116 April 26 Wednesday
020265 - Build date 1978 8144 May 24 Wednesday
Links
For tractor service manual see
For electrical service manual see
For Sundstrand service manual see
For Hydraulic service manual see
For Hydraulic lift service manual #492-4208 see
239 downloads
Updated
-
Electrical Service Manual #810291R2.pdf
By gwest_ca-(File Mod)
Electrical service manual
1980-1983 A-Series and B-Series tractors
1978-1983 C-Series tractors
Same manual as 492-4207
50 pages
1978 C-81 8-Speed model 81-08K801 [Have TIPL Wiring]
1978 C-101 8-Speed model 81-10K801 [Have TIPL Wiring]
1978 C-121 8-Speed model 81-12K801 [Have TIPL Wiring](One found made in Belgium)
1978 C-121 Automatic model 81-12KS01 [Have TIPL Wiring]
1978 C-141 8-Speed model 81-14K801 [Have TIPL Wiring](Two found made in Belgium)
1978 C-141 Automatic model 81-14KS01 [Have TIPL Wiring]
1978 C-161 8-Speed model 81-16K801 [Have TIPL Wiring]
1978 C-161 Automatic model 81-16KS01 [Have TIPL Wiring]
1978 C-161 Twin 8-Speed model 81-16B801 [Have TIPL Wiring]
1978 C-161 Twin Automatic model 81-16BS01 [Have TIPL Wiring]
1979 C-81 8-Speed model 91-08K801 [Have D&A TIPL Wiring detailed]
1979 C-81 8-Speed model 91-08K802 [Have D&A OM IPL Wiring detailed]
1979 C-81 8-Speed model 91-08K891 (Made in Belgium with serial 163175)
1979 C-101 8-Speed model 91-10K801 [Have D&A TIPL Wiring detailed]
1979 C-101 8-Speed model 91-10K802 [Have D&A OM IPL Wiring detailed]
1979 C-101 8-Speed model 91-10K892 (Made in Belgium with serial 183695)
1979 C-111 8-Speed model 91-11B801 [Have D&A IPL Wiring detailed]
1979 C-121 8-Speed model 91-12K801 [Have D&A TIPL Wiring detailed] (Two found made in Belgium)
1979 C-121 8-Speed model 91-12K802 [Have D&A OM IPL Wiring detailed]
1979 C-121 8-Speed model 91-12K891 (Made in Belgium with serials 167136 169593)
1979 C-121 8-Speed model 91-12K892 [Have D&A OM IPL Wiring detailed] - Belgium built with serial 184568
1979 C-121 Automatic model 91-12KS01 *+w
1979 C-121 Automatic model 91-12KS91 (Made in Belgium with serial 16?329)
1979 C-141 8-Speed model 91-14K801 *+w
1979 C-141 8-Speed model 91-14K802 *+w
1979 C-141 Automatic model 91-14KS01 *+w
1979 C-161 8-Speed model 91-16K801 *+w
1979 C-161 Automatic model 91-16KS01 *+w (One found in Holland Made in Belgium)
1979 C-161 Automatic model 91-16KS91 Made in Belgium serial 167284
1979 C-161 Twin 8-Speed model 91-16B801 *
1979 C-161 Twin 8-Speed model 91-16B802 *
1979 C-161 Twin Automatic model 91-16BS01 *
1979 C-161 Twin Automatic model 91-16BS02 *
1979 C-171 A model that was not built
1980 1100 Special model 01-11B803 *
1980 A-51 5-Speed Rear Engine Rider model 03-05BP01 *
1980 A-81 (E) 5-Speed Rear Engine Rider model 03-08BP01 *
1980 A-81 ® 5-Speed Rear Engine Rider model 03-08XP01 *
1980 A-111 5-Speed Rear Engine Rider model 03-11BP01 *+w
1980 B-82 3-Speed model 02-08BP01 *+w
1980 B-112 3-Speed model 02-11BX01 *+w
1980 B-115 5-Speed model 02-11BP02 *+w
1980 B-165 Twin 5-Speed model 02-16BP01 *+w
1980 C-85 8-Speed model 01-08K801 *+w Incorrectly named a C-81 @ Toro (One found made in Belgium)
1980 C-85 8-Speed model 01-08K802 (Listed in PSB #276)
1980 C-105 8-Speed model 01-10K801 *+w (One found made in Belgium)
1980 C-125 8-Speed model 01-12K801 *+w
1980 C-125 Automatic model 01-12KE01 *+w
1980 C-125 Automatic model 01-12KS01 *+w
1980 C-145 8-Speed model 01-14K801 *+w
1980 C-145 8-Speed model 01-14K891 (Made in Belgium with serial 196489)
1980 C-145 Automatic model 01-14KE01 *+w
1980 C-145 Automatic model 01-14KS01 *+w
1980 C-165 8-Speed model 01-16K801 *+w
1980 C-165 Automatic model 01-16KE01 *+w
1980 C-165 Automatic model 01-16KS01 *+w
1980 C-165 Automatic model 01-16KS91 (Made in Belgium with serial 194044)
1980 C-175 Twin 8-Speed model 01-17K801 *+w
1980 C-175 Twin Automatic model 01-17KE01 *+w
1980 C-175 Twin Automatic model 01-17KS02 *+w
1981 A-51 5-Speed Rear Engine Rider model 03-05BP02 *+w
1981 A-81 (E) 5-Speed Rear Engine Rider model 03-08BP02 *
1981 A-81 ® 5-Speed Rear Engine Rider model 03-08XP01 *+w Not listed @ Toro
1981 A-111 5-Speed Rear Engine Rider model 03-11BP02 *+w
1981 B-82 3-Speed model 02-08BP02 *+w
1981 B-82 3-Speed model 02-08BP03 *+w
1981 B-112 3-Speed model 02-11BX02 *+w
1981 B-112 3-Speed model 02-11BX03 *+w
1981 B-115 5-Speed model 02-11BP03 *+w
1981 B-115 5-Speed model 02-11BP04 *+w
1981 B-165 Twin 5-Speed model 02-16BP02 *+w
1981 B-165 Twin 5-Speed model 02-16BP03 *+w
1981 C-85 8-Speed model 01-08K802 *+w Incorrectly named a C-81 @ Toro
1981 C-105 8-Speed model 01-10K802 *+w
1981 C-125 8-Speed model 01-12K802 *+w (One found made in Belgium)
1981 C-125 Automatic model 01-12KE02 *+w
1981 C-145 8-Speed model 01-14K802 *+w
1981 C-145 Automatic model 01-14KE02 *
1981 C-165 8-Speed model 01-16K802 *+w
1981 C-165 Automatic model 01-16KE02 *+w
1981 C-175 Twin 8-Speed model 01-17K802 *+w
1981 C-175 Twin Automatic model 01-17KE01 *+w
1982 A-51 5-Speed Rear Engine Rider model 23-05BP01 *+w
1982 A-81 5-Speed Rear Engine Rider model 23-08BP01 *
1982 A-111 5-Speed Rear Engine Rider model 23-11BP01 *+w
1982 A-111 5-Speed Rear Engine Rider model 23-11BX01 *+w
1982 B-85 5-Speed model 02-08BX01 *+wo
1982 B-115 5-Speed model 02-11BP05 *+wo
1982 B-115 Automatic model 02-11BE01 *+wo
1982 B-165 Twin 5-Speed model 02-16BP04 *+wo
1982 B-165 Twin Automatic model 02-16BE01 *wo
1982 C-85 8-Speed model 01-08K803 *+w
1982 C-105 8-Speed model 01-10K803 *+w
1982 C-125 8-Speed model 01-12K803 *+w
1982 C-145 Automatic model 01-14KE03 *+w
1982 C-175 Twin 8-Speed model 01-17K803 *+wo
1982 C-175 Twin Automatic model 01-17KE02 *+wo
1982 C-195 Twin Automatic model 01-19KE01 *+wo
1982 GT-1142 8-Speed model A1-114201 *+w
1982 GT-1642 Twin 8-Speed model A1-164201 *+w
1982 GT-1848 Twin Automatic model A1-184801 *+w
1982 LT-832 3-Speed model A2-083201 *+w
1982 LT-1032 3-Speed model A2-103201 *+w
1982 LT-1137 5-Speed model A2-113701 *+w
1982 LT-1637 Twin 5-Speed model A2-163701 *+w
1982 LT-1642 Twin 5-Speed model A2-164201 *+w
1982 SB-371 3-Speed model 02-11BH01 *
1982 SB-421 8-Speed model 01-11BH01 *
1982 SK-486 8-Speed model 01-16KH01 - Wired like the 1981 C-Series
1983 A- 81 5-Speed Rear Engine Rider model 03-08BP03
1983 A- 81 5-Speed Rear Engine Rider model 23-08BP02
1983 A- 81 5-Speed Rear Engine Rider model 23-08BX01
1983 A- 81 5-Speed Rear Engine Rider model 23-08XP01
1983 A-111 5-Speed Rear Engine Rider model 23-11BP02
1983 B-85 5-Speed model 02-08BX01 - 1983 in PSB #301e - Listed as 1982 @ Toro
1983 B-115 5-Speed model 12-11BP01
1983 B-115 Automatic model 12-11BE01
1983 B-165 Twin 5-Speed model 12-16BP01
1983 B-165 Twin Automatic model 12-16BE01
1983 C- 85 8-Speed model 11-08K801
1983 C-105 8-Speed model 11-10K801
1983 C-125 8-Speed model 11-12K801
1983 C-145 Automatic model 01-14KE04
1983 C-175 Twin 8-Speed model 11-17K801
1983 C-175 Twin Automatic model 01-17KE03
1983 C-195 Twin Auto model 01-19KE01 - Not listed @ Toro for 1983, 1982 only
1983 GT-1142 8-Speed model A1-114202
1983 GT-1642 Twin 8-Speed model A1-164202
1983 GT-1848 Twin Automatic model D1-184801
1983 LT-832 3-Speed model A2-083202
1983 LT-1136 3-Speed model D2-113601
1983 LT-1137 3-Speed model D2-113701 - Incorrectly named LT-1136 @ Toro
1983 LT-1637 Twin 3-Speed model D2-163701
528 downloads
Updated
-
Tractor 1982 SB -Series Wiring Detailed Revised #492-4207.pdf
By admin-(Admin)
Wiring Detailed Color pdf Revised
3 pages 1.1MB
1982 SB-371 3-speed model 02-11BH01*
1982 SB-421 8-speed model 01-11BH01*
*Although Briggs & Stratton engines have magneto ignition these models are equipped with an ignition relay that allows the use of a standard battery type ignition switch and standard battery ignition interlock circuit.
From A-Series B-Series 1980-83 and C-Series 1978-83 Electrical Service Manual #492-4207
114 downloads
Updated
-
Tractor 1982 GT -Series Work Horse IPL.pdf
By kdeatrick
Illustrated parts list #810286R1
(Original 66 pages 42.5MB)
Revised March 15, 2020 - Removed blank pages and arrange rest in numerical order. Was able to rotate all but one page. Removed mower deck pages.
Now 57 pages 30.7MB
Mower deck ipl's removed
1981-83 42" side discharge model 05-42MS02
1981-83 48" side discharge model 05-48MS02
1982 Work Horse GT-Series
GT-1142 8-Speed model A1-114201
GT-1642 Twin 8-Speed model A1-164201
GT-1848 Twin Automatic model A1-184801
402 downloads
Updated
-
Tractor 1981 C-125 8-Speed D&A TIPL SN.pdf
By gwest_ca-(File Mod)
IPL from Toro Master Parts Viewer
48 pages 3.25MB
This ipl is shared by similar models so each item may have more than one part number but fails to identify what model uses what part.
Transmission drive belt 78-7100 replaced by 7473 - HB x 81.9" or 5/8" x 81.9"
Lube chart SS
Details & Attachments
3 pages 118.99KB
1981 C-125 8-Speed model 01-12K802
1981 serial numbers that have shown up for the 01-12K802
021322 - Build date 1980 0351 December 16 Tuesday
021335 - Build date 1980 0351 December 16 Tuesday
021380 - Build date 1980 0351 December 16 Tuesday
021775
021965 - Build date 1981 1167 June 16 Wednesday
193932 - Made in Belgium - Located in the UK
196542 - Made in Belgium model 01-12K8-91 - Located in Padua Italy
267746 - Serial looks wrong - Engine made in 1983
Original OM #810185R1 - This is the 1980 C-Series Auto manual - Possibly should be #810233R1
Original IPL # 810214R1 - This is the 1980 C-Series Auto manual
Links
For tractor operator manual see http://www.wheelhors...ng-810233r1pdf/
For transmission service manual see
For electrical service manual see
193 downloads
Updated
-
Tractor 1983 GT-1642 Twin 8-Speed D&A TIPL SN.pdf
By gwest_ca-(File Mod)
IPL from Toro Master Parts Viewer
39 pages 2.76MB
This ipl is shared by similar models so each item may have more than one part number but fails to identify what model uses what part.
Tractor drive belt 107939 replaced by 93-9809 - (HB x 83.5" or 5/8" x 83-1/2")
42in SD mower model A5-42MS02 was standard equipment on this tractor
Original OM #810321R1
Original IPL #810327R1
Lube chart SS
Details & Attachments
3 pages 117.64KB
1983 GT-1642 Twin 8-Speed model A1-164202
1983 serial numbers that have shown up for the A1-164202
11258
12460
Links
For tractor operator manual see
For engine OM and IPL see
For transmission service manual see
For electrical service manual see
For pto clutch bearing preload see
105 downloads
Updated
-
Tractor 1981 C -Series OM Wiring.pdf
By admin-(Admin)
High resolution
Operator manual #810233R1 or #810233 R1
Wiring
37 pages 23.17MB
Part 1 of 5
Page ii to page 5
9 of 37 pages 4.97MB
Part 2 of 5
Page 6 to page 12
7 of 37 pages 4.45MB
Part 3 of 5
Page 13 to page 19
7 of 37 pages 4.65MB
Part 4 of 5
Page 20 to page 25
6 of 37 pages 4.63MB
Part 5 of 5 has wiring diagrams
Page 26 to page 33
8 of 37 pages 4.47MB
Lower resolution
Operator manual
Wiring
38 pages 3.12MB
Lube chart SS
1981 C-85 8-speed model 01-08K802 - Incorrectly identified at Toro as C-81
1981 C-105 8-speed model 01-10K802
1981 C-125 8-speed model 01-12K802
1981 C-125 Automatic model 01-12KE02
1981 C-145 8-speed model 01-14K802
1981 C-145 Automatic model 01-14KE02
1981 C-165 8-speed model 01-16K802
1981 C-165 Automatic model 01-16KE02
1981 C-175 Twin 8-speed model 01-17K802
1981 C-175 Twin Automatic model 01-17KE01
1,441 downloads
Updated
-
Tractor 1982 C-125 8-Speed D&A TIPL SN.pdf
By gwest_ca-(File Mod)
Illustrated parts list from Toro Master Parts Viewer
41 pages 2.97MB
This ipl is shared by similar models so each item may have more than one part number but fails to identify what model uses what part.
Lube chart SS
Details & Attachments
3 pages 118.46KB
Transmission drive belt 78-7100 replaced by 7473 - HB x 81.9" or 5/8" x 81.9"
1982 C-125 8-Speed model 01-12K803
1982 serial numbers that have shown up for the 01-12K803
01292
12897 - Located in UK (Serial may be 24247)
24247 - Located in UK (Serial may be 12897)
24476
24514
24639 - Build date 1981 1307 November 03 Tuesday
24853 - Build date 1982 2092 April 02 Friday
25028 - Build date 1982 2095 April 05 Monday
Original OM #810297R1 - #810262R1 and alternate #810268R1 listed @ Toro ??
Original IPL # 810272R1
Links
For tractor operator manual see
- Not listed @ Toro
For transmission service manual see
For electrical service manual see
144 downloads
Updated
-
Tractor 1979 C-141 8-Speed Early D&A TIPL SN.pdf
By gwest_ca-(File Mod)
IPL from Toro Master Parts Viewer
43 pages 3.35MB
This ipl is shared by similar models so each item may have more than one part number but fails to identify what model uses what part.
Added the correct transmission IPL
Transmission drive belt 78-7100 replaced by 7473 - HB x 81.9" or 5/8" x 81.9"
Lube chart SS
Details & Attachments
4 pages 122.83KB
1979 C-141 8-Speed model 91-14K801
1979 serial numbers that have shown up for the 91-14K801
xxxxxx - Build date 1978 8186 July 05 Wednesday
004930 - Build date 1978 8199 July 18 Tuesday
004974
005025 - Build date 1978 8200 July 19 Wednesday
005166
008076 - Build date 1979 9003 January 03 Wednesday
159977 - Made in Belgium - Located in the UK Stamped 91-14K8-91
179959 - Made in Belgium - Located in the UK and now Spain
Links
For tractor service manual see
For electrical service manual see
For transmission service manual see low resolution
For transmission service manual see high resolution
OM #810001R1
IPL #810006R2
78 downloads
Updated
-
Tractor 1979 A- 81 5-Speed RER D&A TIPL SN.pdf
By gwest_ca-(File Mod)
IPL from Toro Master Parts Viewer
This ipl is shared by similar models so each item may have more than one part number but fails to identify what model uses what part.
26 pages 1.67MB
Transmission drive belt 9430 - (4L x 36.31" or 1/2" x 36.31")
Lube chart SS
Sales brochure and attachment list suggest there were 1978 models but no other info.
Details & Attachments
3 pages 115.09KB
1979 A-81 5-Speed RER model 93-08BP01 - Electric start
1979 serial numbers that have shown up for the 93-08BP01
173242 - Model number 93-08BP91 - Mountfield serial 10960 - Made in Belgium - Located in UK - Decaled as A-81 6-Speed
----------------------------------------------------------------------------------------------------------------------------------------------------------------------------------------------
IPL from Toro Master Parts Viewer
This ipl is shared by similar models so each item may have more than one part number but fails to identify what model uses what part.
26 pages 1.67MB
Details & Attachments
3 pages 144.95KB
Transmission drive belt 9430 - (4L x 36.31" or 1/2" x 36.31")
1979 A-81 5-Speed RER model 93-08BP02 - Electric start
1979 serial numbers that have shown up for the 93-08BP02
000986 - Build date 1979 9095 April 05 Thursday
006719
007132 - Build date 1979 9072 March 13 Tuesday
181032 - Looks like a Belgium serial number
-----------------------------------------------------------------------------------------------------------------------------------------------------------------------------------------------
IPL from Toro Master Parts Viewer
This ipl is shared by similar models so each item may have more than one part number but fails to identify what model uses what part.
26 pages 1.67MB
Details & Attachments
3 pages 115.25KB
Transmission drive belt 9430 - (4L x 36.31" or 1/2" x 36.31")
1979 A-81 5-Speed RER model 93-08XP02 - Recoil start
1979 serial numbers that have shown up for the 93-08XP02
007481 - Build date 1979 9050 February 19 Monday
OM #810003R1
Addendum #810110R1
IPL #810008R2
312 downloads
Updated
-
Tractor 1982 B- 85 5-Speed D&A TIPL SN.pdf
By gwest_ca-(File Mod)
Illustrated parts list from Toro Master Parts Viewer
31 pages 2.16MB
This ipl is shared by similar models so each item may have more than one part number but fails to identify what model uses what part.
Tractor drive belt 108427 - (HA/4L x 88" or 1/2" x 88")
Lube chart SS
Details & Attachments
3 pages 116.24KB
1982 B-85 5-Speed model 02-08BX01 - 1983 in PSB #301e - Listed as 1982 @ Toro which appears to be correct
1982 serial numbers that have shown up for the 02-08BX01
13155 - Build date 1981 1188 July 07 Tuesday
13724 - Build date 1981 1320 November 16 Monday
14323 - Build date 1981 1342 December 08 Tuesday
Original tractor OM #810302R1 - Alternate OM #810262R1
Original tractor IPL #810271R2
Links
For tractor OM and Wiring see
For engine OM and IPL see
For electrical service manual see
For Peerless transmission 801-002 IPL see
Original muffler supplied by Briggs & Stratton
57 downloads
Updated
-
Tractor 1984 GT-1800 Twin Auto D&A TIPL SN.pdf
By gwest_ca-(File Mod)
IPL from Toro Master Parts Viewer
41 pages 3.17MB
This ipl is shared by similar models so each item may have more than one part number but fails to identify what model uses what part.
Work Horse WorkHorse
Original OM #810342R1
Original IPL #810351R1
Transmission drive belt 108502 - (HB/5L x 83" or 5/8" x 83")
Lube chart SS
Details & Attachments
3 pages 118.61KB
1984 GT-1800 Twin Automatic model A1-18BE01
1984 serial numbers that have shown up for the A1-18BE01
13890
14225
Links
For tractor operator manual and wiring see
For engine operator manual and ipl see
For Eaton hydro service manual see
For Hydraulic service manual see
For Hydraulic lift service manual #492-4208 see
Some models use 8048 transmission carrier bearing and 8052 inner race.
For product service bulletin see
297 downloads
Updated
-
Tractor 1979 B-111 4-Speed D&A TIPL sn.pdf
By gwest_ca-(File Mod)
IPL from Toro Master Parts Viewer
This ipl is shared by similar models so each item may have more than one part number but fails to identify what model uses what part.
24 pages 1.68MB
OM #810001R1
IPL #810009R2
Transmission drive belt 106518 - (HA/4L x 87.12" or 1/2" x 87-1/8")
Lube chart SS
Details & Attachments
3 pages 115.16KB
1979 B-111 4-Speed model 92-11BP01
Links
For tractor service manual see
123 downloads
Updated
-
Tractor 1981 C- 85 8-Speed D&A TIPL SN.pdf
By gwest_ca-(File Mod)
IPL from Toro Master Parts Viewer
48 pages 3.25MB
This ipl is shared by similar models so each item may have more than one part number but fails to identify what model uses what part.
Transmission drive belt 78-7100 replaced by 7473 - HB x 81.9" or 5/8" x 81.9"
Note
The online 1980 and 1981 tipl flags "some C-85 and C-105 models as using a 937097 #15 Woodruff key 1/4" x 1" at the rear axle/wheel hub". No mention of using a different axle so something is wrong.
Lube chart SS
Details & Attachments
3 pages 117.50KB
1981 C-85 8-Speed model 01-08K802 - Incorrectly named a C-81 @ Toro
1981 serial numbers that have shown up for the 01-08K802
017959 - Build date 1980 0154 June 02 Monday
018523
019737 - Build date 1980 0290 October 19 Thursday
019813 - Build date 1980 0345 December 10 Wednesday
019902
021130 - Build date 1980 0294 October 20 1980 - Serial or date looks wrong
021573 - Build date 1981 1174 June 23 Tuesday
021791 - Build date 1981 1195 July 14 Tuesday
022158 - Build date 1981 1278 October 05 Monday [278]
Original OM #810146R1 - This is the 1980 manual - Possibly should be #810233R1
Original IPL # 810214R1 - This is the 1980 manual
Links
For tractor operator manual see http://www.wheelhorseforum.com/files/file/3649-tractor-1981-c-series-om-wiring-810233r1pdf/
For transmission service manual see
For electrical service manual see
135 downloads
Updated
-
Tractor 1981 C-105 8-Speed D&A TIPL SN.pdf
By gwest_ca-(File Mod)
IPL from Toro Master Parts Viewer
48 pages 3.25MB
This ipl is shared by similar models so each item may have more than one part number but fails to identify what model uses what part.
Transmission drive belt 78-7100 replaced by 7473 - HB x 81.9" or 5/8" x 81.9"
Note
The online 1980 and 1981 tipl flags "some C-85 and C-105 models as using a 937097 #15 Woodruff key 1/4" x 1" at the rear axle/wheel hub". No mention of using a different axle so something is wrong.
Ignition switch
1 page 37KB
Lube chart SS
Details & Attachments
3 pages 118.58KB
1981 C-105 8-Speed model 01-10K802
1981 serial numbers that have shown up for the 01-10K802
000232
001195
019984 - Build date 1980 0233 August 20 Wednesday
021062
021880 - Build date 1981 1175 June 24 Friday
Original OM #810185R1 - This is the 1980 C-Series Auto manual - Possibly should be #810233R1
Original IPL # 810214R1 - This is the 1980 C-Series Auto manual
Links
For tractor operator manual see http://www.wheelhors...ng-810233r1pdf/
For transmission service manual see
For electrical service manual see
236 downloads
Updated
-
Tractor 1984 C-195 Twin Auto D&A TIPL SN.pdf
By gwest_ca-(File Mod)
IPL from Toro Master Parts Viewer
54 pages 3.59MB
This ipl is shared by similar models so each item may have more than one part number but fails to identify what model uses what part.
Original OM #810343R1
Original IPL #810315R1
It is rumoured that 501 total units were built 1982-1983 and 155 units built 1984
Transmission drive belt 109748 - (HB/5L x 87.25" or 5/8" x 87-1/4")
Lube chart SS
Details & Attachments
3 pages 117.02KB
1984 C-195 Twin Automatic model 01-19KE02
1984 serial numbers that have shown up for the 01-19KE02
28089
28113
Links
For Kohler service manual see
For Kohler Series I illustrated parts manual see
For Eaton hydro service manual see
For Hydraulic service manual see
For Hydraulic lift service manual #492-4208 see
208 downloads
Updated
-
Tractor 1983 C-195 Twin Auto D&A SN.pdf
By gwest_ca-(File Mod)
Transmission drive belt 109748 - (HB/5L x 87.25" or 5/8" x 87-1/4")
Lube chart SS
Details & Attachments
3 pages 117.39KB
It is rumoured that 501 total units were built 1982-1983 and 155 units built 1984
1983 C-195 Twin Auto model 01-19KE01 - Not listed @ Toro for 1983, 1982 only
1983 serial numbers that have shown up for the 01-19KE01
26019 - Build date 1982 2288 October 15 Friday - 288 on decal
26073 - Build date 1982 2288 October 15 Friday - 288 on decal
26091 - Build date 1982 2288 October 15 Friday - 288 on decal
26099
26169
26358
26420 - Build date 1982 2294 October 21 Thursday
Original IPL #810315R1
For tractor operator manual see
For tractor IPL see
- This is for 1982 as 1983 not available
For tractor service info see
For engine operator manual see
For engine service manual see
For engine IPL see
For Eaton hydro service manual see
For Hydro Productivity Series service manual see
For hydraulic lift service manual see
72 downloads
Updated
