Jump to content

Tractor 1980 D-250 10-Speed D&A OM Wiring Revised sn.pdf

Sign in to follow this  

gwest_ca

5 Screenshots

About This File

Operator manual #803647
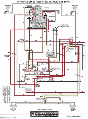
Wiring
Setup
22 pages 4.89MB

 

Wiring Color pdf from OM

1 page 614KB

 

Lube chart SS
 

Details & Attachments
4 pages 121.45KB

1980 D-250 10-Speed model 91-20RG01




×
×
  • Create New...