About This File
Operator manual #810321R1 or #810321 R1
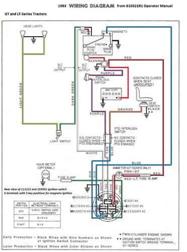
Wiring
31 pages 3.38MB
Wiring Color pdf
1 page 399KB
Also written as WorkHorse and Workhorse
Lube chart SS
1983 GT-1142 8-Speed model A1-114202
1983 GT-1642 Twin 8-Speed model A1-164202
1983 GT-1848 Twin Automatic model D1-184801
