About This File
Operator manual #172-68
IPL
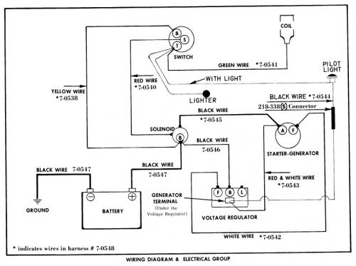
Wiring
28 pages 2.11MB
Formerly Springfield
Details and attachments
2 pages 107.66KB
1968 10hp Lawn tractor model 55301 Serial 800001-899999
Details and attachments
2 pages 107.52KB
1968 12hp Lawn tractor model 55401 Serial 800001-899999
