Jump to content
Pullstart

New Toy Hauler

Recommended Posts

rjg854
12 hours ago, squonk said:

Ever notice a dog's feet smell like Fritos?

I'm not in the habit of going around and smelling dog's feet.  :scared-eek: :teasing-neener:

 

I rode to and from the Show with you and that subject luckily never came up :teasing-poke:

  • Haha 2

Share this post


Link to post
Share on other sites
 
squonk
29 minutes ago, rjg854 said:

I'm not in the habit of going around and smelling dog's feet.  :scared-eek: :teasing-neener:

 

I rode to and from the Show with you and that subject luckily never came up :teasing-poke:

Well you did eat that whole bag of Doritos! 

Share this post


Link to post
Share on other sites
 
WHX??
2 hours ago, Achto said:

Wait, they charge you just to write an estimate!!! That's a new one by me.

Right?!?!? 

Share this post


Link to post
Share on other sites
 
Pullstart

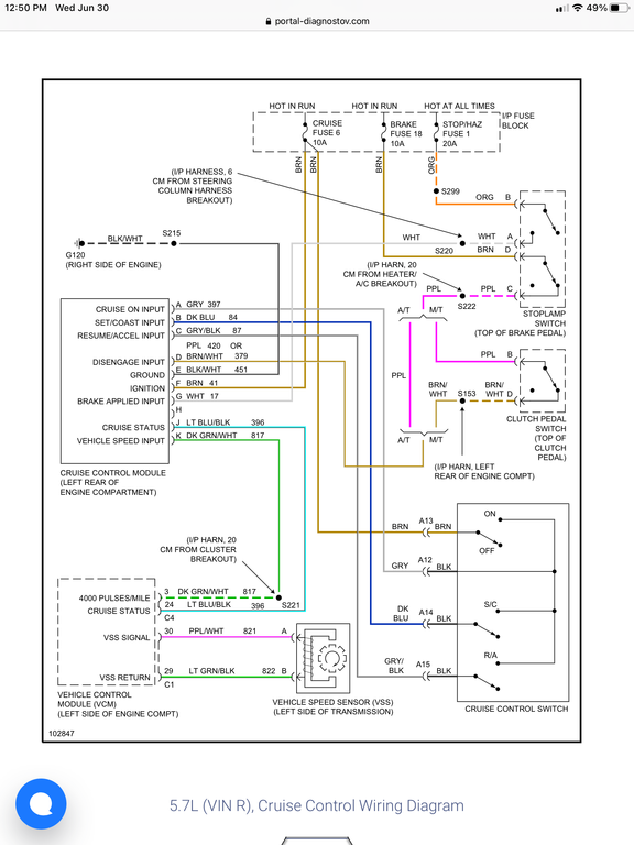
Momma’s right knee started to get sore after leaving PA.  Time to troubleshoot the cruise control!

 

So far, I’ve found no power from the brake switch without brakes applied.  Time to dig into that.

 

This video and schematic is pretty helpful so far!

 

https://youtu.be/bJFCi1W0K1w

5EE27E9B-1D2E-49F7-A4C6-0831DADFA9D9.png

  • Like 2

Share this post


Link to post
Share on other sites
 
Pullstart

Looking at the schematic, I’ll check the brake fuse before attacking the switch under the dash!

  • Like 2

Share this post


Link to post
Share on other sites
 
Pullstart
12 minutes ago, pullstart said:

Looking at the schematic, I’ll check the brake fuse before attacking the switch under the dash!


 

WHAT brake fuse????

 

#18 is blank.  Huh.

BCB0A5CF-AE81-494B-AAB9-A99ADE45872B.jpeg

FCC022B1-77B3-40E9-A469-FC17DBF6F186.jpeg

  • Confused 1
  • Sad 1

Share this post


Link to post
Share on other sites
 
Pullstart

All better.  Barely any dash lights work, but at least the module functions correctly!

Share this post


Link to post
Share on other sites
 
Achto
14 minutes ago, pullstart said:

All better.  Barely any dash lights work, but at least the module functions correctly!

 

Water temp and oil pressure are the only important gauges. As long as you can see them your good to go.:handgestures-thumbupright:

  • Like 1
  • Thanks 1

Share this post


Link to post
Share on other sites
 
Pullstart

Found this on the fuel transfer system.  After looking around, there is no sending unit at all in the rear tank, simply an empty hole.  With that said, we just have a 130-140 mile range and that’s that.

 

 

0521929F-5F00-4387-A443-D376AD21E3DA.png

Share this post


Link to post
Share on other sites
 
Pullstart

Another Farm Truck test....

 

It’s stable without load bars... but it sure ain’t Norman!

 

 

4F8A1C1D-5928-4759-9F09-7AA062E29C9F.jpeg

A1D1AFEC-119F-42E4-B926-40805843FFEA.jpeg

  • Like 3

Share this post


Link to post
Share on other sites
 
Pullstart

It takes forever + 3 miles to get up to 50 mph... but it handles so well.  Needs a Duramax!

 

Happy Camping, Happy Independence Day Weekend!

 

 

7C3B1BC4-FE10-4C99-8030-B0449819740F.jpeg

  • Like 2

Share this post


Link to post
Share on other sites
 
Lee1977
40 minutes ago, pullstart said:

It takes forever + 3 miles to get up to 50 mph... but it handles so well.  Needs a Duramax!

 

 

 

 

 

You will have to find another diesel truck and used the parts to fix it. You can build a better truck then you can buy

  • Like 1

Share this post


Link to post
Share on other sites
 
Pullstart
8 minutes ago, Lee1977 said:

You will have to find another diesel truck and used the parts to fix it. You can build a better truck then you can buy


I have another Duramax engine that needs head gasket work... a 2wd Allison that needs going through and complete donor truck for electronics.  I’m not replacing Norman by any means, but it would be nice to know it can haul when needed.  None of the work needed scares or bothers me much now.  :handgestures-thumbupright:

  • Excellent 3

Share this post


Link to post
Share on other sites
 
rjg854
1 hour ago, pullstart said:

 

Happy Camping, Happy Independence Day Weekend!

And to you and your's as well :occasion-xmas:

  • Like 1
  • Thanks 1

Share this post


Link to post
Share on other sites
 
WHX??

See you next weekend Bro! @pullstart :banana-dance:

  • Like 1
  • Thanks 1

Share this post


Link to post
Share on other sites
 
stevebo

I decided to upgrade. We have an 8x24’ with ac but no water, toilet or shower. Big show is fine as Facilites are there however we used the trailer mostly for multiple day dirt bike (Mx) events. For the difference in price to upgrade ours it made much more sense to buy this one. 

Planning on swapping over wheels ans tires and electric lift. Once die I will be selling the old one. 

D788FDCA-9A6B-4EBC-BA9F-3BA4778C2621.jpeg

12E94336-A11E-4FFF-A6C5-E8CCF778B547.png

344C19DF-152A-4A41-8586-34D6A9A2783B.png

554540AA-FA21-42B1-81F6-20EA0F2183FD.png

9D694B17-C15F-43E9-8E9E-8FF3F334E070.png

  • Like 4
  • Excellent 3

Share this post


Link to post
Share on other sites
 
ebinmaine
49 minutes ago, stevebo said:

upgrade

That'll be a much appreciated decision.  

Niiiiice. 

Share this post


Link to post
Share on other sites
 
Pullstart
3 hours ago, WHX24 said:

See you next weekend Bro! @pullstart :banana-dance:


Yeah man!  After hauling 3 miles with the Farm Truck, we’re hauling the camper and some tractors with Norman, 5 tractors with the Farm Truck. :handgestures-thumbupright:  Gotta save room for the infamous auction... 

  • Excellent 1

Share this post


Link to post
Share on other sites
 
ClassicTractorProfessor
On 7/2/2021 at 5:17 PM, pullstart said:

  Needs a Duramax!

You end up doing that swap…I’ll take that 454 off your hands, it would be right at home in Old Blue 

  • Thanks 1

Share this post


Link to post
Share on other sites
 
Pullstart
1 hour ago, ClassicTractorProfessor said:

You end up doing that swap…I’ll take that 454 off your hands, it would be right at home in Old Blue 


I was recently given a motor home with a 454/auto.  It has been sitting long enough, the inside looks like a greenhouse.  I just have to go get it.  

  • Like 1

Share this post


Link to post
Share on other sites
 
Achto
6 hours ago, pullstart said:

I was recently given a motor home with a 454/auto.  It has been sitting long enough, the inside looks like a greenhouse.  I just have to go get it.  

 

Just add that 454 to the one that is in Farm Truck. 2 big blocks is better than 1.:D

  • Excellent 2
  • Haha 4

Share this post


Link to post
Share on other sites
 
ebinmaine
9 hours ago, Achto said:

 

Just add that 454 to the one that is in Farm Truck. 2 big blocks is better than 1.:D

I LIKE this line of thinkin

  • Haha 2

Share this post


Link to post
Share on other sites
 
tom2p

love those chevy big blocks 

 

WV hillbilly has a sweet truck with a chevy big block 

 

  • Like 1

Share this post


Link to post
Share on other sites
 
tom2p

back in the day had one 396 that sat for a while 

 

really smoked bad / burned oil 

 

changed valve seals and ran great with no smoke / oil burning 

 

Share this post


Link to post
Share on other sites
 
Achto

Truthfully your big block is just a victim of emissions. A good set of heads, a little more squish in the cylinders and a good cam would wake that engine right up.:twocents-twocents:

  • Thanks 1

Share this post


Link to post
Share on other sites
 

Create an account or sign in to comment

You need to be a member in order to leave a comment

Create an account

Sign up for a new account in our community. It's easy!

Register a new account

Sign in

Already have an account? Sign in here.

Sign In Now

×
×
  • Create New...