Jump to content
Ernie1990

1973 c100 charging issue

Recommended Posts

Ernie1990

Im sure this topic has been covered time over but i dont know how to navigste this site well. I recently bought a 73 c100 and have had a couple issues with it so far. The guy i bought it from said it wasnt charging. I thought no big deal since it wasnt all rotted out and i got it for 200 with a rebuilt motor. (Which is making a funny sound btw). He called me the night before i picked it up and said that he had a battery charger on the battery all night and  he cleaned the terminals to the charging system and it was now charging. Long story short, battery is 5yrs old, it would be dead when i would start it so i would use the womans d140 jd to jump it and it would run fine until i would shut it off. Yesterday i put my meter on it while running and got just normal voltage from the battery while it was off. I put a new battery in since i figured the old one was bad anyways. It fired up and ran and still no charge. I thought one of two things was the case. 1, battery was bad that it wouldnt take a charge. 2, it had to be getting a charge in order to run with a dead battery. I do not know anything about the charging stator/rectifier systems whatsoever. I pulled the panel off where the ammeter is and checked contacts with it not running and the negative terminal has  positive current going through it, and the other wire has no current with it off. Was unsure if this was right or not so i did not try anything else till i get some imput on this lol. Any help would be greatly appreciated! Just a 20 something year old that moved out recently and replacing the childhood wheel horse my dad recently sold away from me :(

  • Like 1

Share this post


Link to post
Share on other sites
 
rmaynard

:WRS:

 

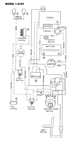
There are two wires coming from behind the flywheel. They are from the stator. They are AC. With the engine running at full throttle, you should get a reading of between 38 and 45 volts AC. They should be connected to the two AC terminals on the rectifier. The other terminal on the rectifier is B+. They should be clearly marked. From there you should get a reading of between 13.5 to 14.5 +/- volts DC. The wire from there goes to the "R" terminal of the ignition switch. From the "B" terminal of the ignition switch, charging voltage goes to the ammeter, out of the ammeter to the positive post of your starter solenoid and ultimately to the positive post of the battery. 

 

So, if your stator is producing correct AC voltage, and the rectifier is producing correct DC voltage, you need to trace the wiring to see where you are losing DC voltage to charge the battery. 

 

My guess would be the terminals on the ammeter.

 

Here is a copy of the wiring diagram.

 

c-100-wiring.thumb.png.63cfcf30bfd06ae75

  • Like 1

Share this post


Link to post
Share on other sites
 
953 nut

:WRS:     always great to hear from a new member that is resurrecting a :wh: link to their childhood. Bob has covered just about everything you need to look at, only other thing would be to clean all of the terminals including the grounding of the voltage regulator. I had a similar problem a couple of years back and it turned out to be one corroded regulator terminal.

 

Good luck and remember;  :wwp:

Share this post


Link to post
Share on other sites
 
KC9KAS

@Ernie1990 :text-welcomeconfetti:to :rs: @rmaynard gave you top notch information to check it out!

Share this post


Link to post
Share on other sites
 
SylvanLakeWH

Welcome!

Only thing I would add is clean the contacts/terminals.

Helped for me...

Share this post


Link to post
Share on other sites
 
Ernie1990

Im glad to see everyone responded so quick on here! Thanks for the help, i am definitely going to get to it first chance i get this weekend. The wiring looks like a hack went through it so maybe i will redo and fix some of it. The rectifier has a 3 prong plug that has 3 wires in it, is this the  "B+" terminal you speak rmaynard?

My dad got a 76 horse with a 16hp or 14hp with hydro stat and hydro lift when i was 2 and just recently sold it. I spent many winters being tugged around on a sled behind that thing as dad snowblowed the drive, which turned into many winters of me snowblowing the drive and mowing the yard all summer. I hated to see it go since it was the first tractor and only tractor i have used. It was gettin old and wore out tho, but still could easily be fixed. 

20151204_223111.jpg

20151222_190005.jpg

Edited by Ernie1990
  • Like 1

Share this post


Link to post
Share on other sites
 
rmaynard

Yes, the 3-prong plug holds the two AC and one DC wire. A hack wiring job can cause a lot of problems, but considering how simple the wiring is on a C-100, fixing it is relatively simple if you are handy with a meter and hand tools.

Oh, by the way, check the ID plate mounted on the left side of the hood stand, just above the height adjustment assembly, and let us know what the model number is. There should either be the number 1-0390 which is a 1974, or 1-0391 which is a 1975. The C-100 was not made in 1973.

Share this post


Link to post
Share on other sites
 
Ernie1990

I just checked the plate, it is a 1975. I never thought to check it and make sure it wasnt a 73 like the guy i bought it from said it was. 

Share this post


Link to post
Share on other sites
 
KC9KAS

 

51 minutes ago, Ernie1990 said:

I just checked the plate, it is a 1975. I never thought to check it and make sure it wasnt a 73 like the guy i bought it from said it was. 

But hey, it is 2 years newer!

Share this post


Link to post
Share on other sites
 
rick
17 hours ago, Ernie1990 said:

I just checked the plate, it is a 1975. I never thought to check it and make sure it wasnt a 73 like the guy i bought it from said it was. 

And my 1990 416H was advertised as a 1993! To be truthful, the PO was basing his model year on the literature he received with the machine. He got the thing from his father-in-law. It did come with a 1993 48" deck.

Share this post


Link to post
Share on other sites
 
Ernie1990

Unfortunatley the guy didnt have a manual with this tractor. 2 years newer is cool i guess lol. Doesnt really matter to me much. It did come with a deck that he days is a 43 inch but i didnt want it for the deck. Dad has a wheel horse plow i wanted to do some work around the house in yard with and to plow snow since this area south of ann arbor gets more snow than elkhart in. where im from. The guy did rebuild the motor and i think it has a knock or something to it that isnt right. Mostly hear it at low idle and goes away in the high rpm range. Says its been like that since last march when he rebuilt it and ran it like that till he got another tractor in november. Ive ran it for a couple hourse all together since ive had it and changed the oil in it and it hasnt blown yet or had a problem other than the charging issue. knock on wood. I think there might be an issue with the valves though as it seems to smoke a little bit back out of the carb, or could be from a pin hole in exhaust muffler, not too sure yet. 

On Friday, January 01, 2016 at 5:17 PM, 953 nut said:

:WRS:     always great to hear from a new member that is resurrecting a :wh: link to their childhood. Bob has covered just about everything you need to look at, only other thing would be to clean all of the terminals including the grounding of the voltage regulator. I had a similar problem a couple of years back and it turned out to be one corroded regulator terminal

Good luck and remember;  :wwp:

I posted pics for you! Lol

Edited by Ernie1990
  • Like 1

Share this post


Link to post
Share on other sites
 
Ernie1990
On Friday, January 01, 2016 at 2:25 PM, rmaynard said:

:WRS:

 

There are two wires coming from behind the flywheel. They are from the stator. They are AC. With the engine running at full throttle, you should get a reading of between 38 and 45 volts AC. They should be connected to the two AC terminals on the rectifier. The other terminal on the rectifier is B+. They should be clearly marked. From there you should get a reading of between 13.5 to 14.5 +/- volts DC. The wire from there goes to the "R" terminal of the ignition switch. From the "B" terminal of the ignition switch, charging voltage goes to the ammeter, out of the ammeter to the positive post of your starter solenoid and ultimately to the positive post of the battery. 

 

So, if your stator is producing correct AC voltage, and the rectifier is producing correct DC voltage, you need to trace the wiring to see where you are losing DC voltage to charge the battery. 

 

My guess would be the terminals on the ammeter.

 

Here is a copy of the wiring diagram.

 

c-100-wiring.thumb.png.63cfcf30bfd06ae75

I have retraced the wiring tonight and wired the tractor to what should be correct. (Someone misplaced a bunch of wires on the ignition switch..).

Wires from flywheel read average of 45 volts ac (without wires connected to rectifier). Read the wire from B+ to R terminal on ignition switch from the ign. switch to battery ground (since wires are too short to check on rect) and it read a little over 10 volts dc. I take it as my rectifier is no good? Please excuse me if i have done incorrectly. Im new to this type of charging system :(

Share this post


Link to post
Share on other sites
 
oldredrider

If the rectifier is grounded really well, then with that reading, it's bad.

  • Like 1

Share this post


Link to post
Share on other sites
 
rmaynard

As Paul said, be sure that the rectifier is properly grounded. I had a poorly grounded rectifier on a B-100, and it caused my B+ voltage to read 17 VDC. Go figure.

 

First rule in troubleshooting electrical is to make sure that ALL grounds are clean and secure.

  • Like 2

Share this post


Link to post
Share on other sites
 
gwest_ca

One more test you can do.

 

Turn the ignition key to the RUN position with the engine NOT running.

See what the voltage is across the battery posts.

Now move the red (+) test lead to the Bat + terminal on the regulator. You will likely have to do this at the ignition switch again.

Ideally you should have the exact same reading as across the battery posts.

 

This test checks the path the charge current takes to get to the battery. You don't want any resistance in that circuit. Just another wiring connection test but this one includes the ignition switch's ability to connect the regulator output to the battery.

Another reason is the regulator must see battery voltage to turn it on so to speak before it can regulate the charge current produced by the flywheel stator.

 

Garry

  • Like 3

Share this post


Link to post
Share on other sites
 
Ernie1990

Is the rectifier grounded by the bolts that mount it to the plate with ammeter that bolts to the frame?

Share this post


Link to post
Share on other sites
 
KC9KAS
21 minutes ago, Ernie1990 said:

Is the rectifier grounded by the bolts that mount it to the plate with ammeter that bolts to the frame?

Yes, BUT lately I have been adding a ground strap from these mounting bolts directly to the negative post of the battery! Problem solved!

  • Like 1

Share this post


Link to post
Share on other sites
 
Ernie1990

I was thinking about doing that. It was hard to get a reading on it so i havent had the plate bolted to the frame when ive been testing it. Ill run a wire or two and see if that helps. Also, the wire from ammeter to the battery, should be connected to the + terminal on the ammeter, right? 

Share this post


Link to post
Share on other sites
 
Ernie1990

I was thinking about doing that. It was hard to get a reading on it so i havent had the plate bolted to the frame when ive been testing it. Ill run a wire or two and see if that helps. Also, the wire from ammeter to the battery, should be connected to the + terminal on the ammeter, right? 

 

Update: I have added ground wires from both bolts on rectifier to battery ground and still not getting more than 12.something volts at battery. Reading from "R" terminal to bat. ground jumps all over. 12 to 13s to 8 to 10 to nothing etc. Is it safe to assume the rectifier is no good now? Best place to order parts from?

Share this post


Link to post
Share on other sites
 

Create an account or sign in to comment

You need to be a member in order to leave a comment

Create an account

Sign up for a new account in our community. It's easy!

Register a new account

Sign in

Already have an account? Sign in here.

Sign In Now

×
×
  • Create New...