Jump to content
Horse Newbie

New to Me 1977 Wheel Horse C-160

Recommended Posts

ebinmaine
16 minutes ago, Horse Newbie said:

I seen part of a number on the side of the switch that began with 103.

I will clean it and get the complete number.

I was looking on Parts Tree… do you think they have decent switches ?

PM sent ... 

  • Like 1

Share this post


Link to post
Share on other sites
 
Blasterdad
1 hour ago, Horse Newbie said:

First thing I need to do is get an ignition switch and I need a wiring diagram for a 1977 C-160.

Model # 71-16K801-1994

Can someone help me out with a wiring diagram.

I don’t mind trying to find it on here but I struggle trying to do it on this phone…

 

Thanks…

1501369310_Bobswiringdiagram.jpg.39589590694755a07c2bcb89b9714f1a.jpg

  • Like 2
  • Thanks 1

Share this post


Link to post
Share on other sites
 
Horse Newbie
36 minutes ago, ebinmaine said:

Switch number should be a 103990

I seen part of a number on the side of the switch that began with 103.

I will clean it and get the complete number.

I was looking on Parts Tree… do you think they have decent switches ?

  • Like 1

Share this post


Link to post
Share on other sites
 
Horse Newbie

Thank you @Blasterdad !… helping an iPhone illiterate out !

  • Like 2
  • Haha 1

Share this post


Link to post
Share on other sites
 
Blasterdad
2 minutes ago, Horse Newbie said:

I seen part of a number on the side of the switch that began with 103.

I will clean it and get the complete number.

I was looking on Parts Tree… do you think they have decent switches ?

I find Parts Tree pricey, I got one from Tractor Supply for A LOT less. Just make sure it's a 103990

  • Like 1
  • Thanks 1

Share this post


Link to post
Share on other sites
 
GAJoe
On 3/19/2023 at 7:33 PM, Horse Newbie said:

First thing I need to do is get an ignition switch and I need a wiring diagram for a 1977 C-160.

Model # 71-16K801-1994

Can someone help me out with a wiring diagram.

I don’t mind trying to find it on here but I struggle trying to do it on this phone…

 

Thanks…

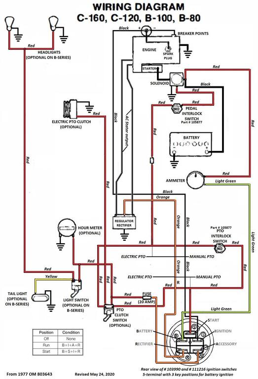
A bit different than above. Labeled as a 1977 revised in 2020.

1681492165_1977C-serieswiring.jpg.28ab9b407a18175b6f6375965221d6f8.jpg

 

Came from :

 

 

Edited by GAJoe
added details.
  • Like 2
  • Excellent 1

Share this post


Link to post
Share on other sites
 
Blasterdad

                                                          :text-yeahthat:

The above diagram shows optional elec PTO & hour meter wiring.

Neither one shows the polarity of the ammeter though, light green from B terminal goes to the negative terminal on the ammeter & red goes from positive terminal on the ammeter to the battery + side of the solenoid. :thumbs: 

  • Like 1
  • Thanks 1

Share this post


Link to post
Share on other sites
 
peter lena

@Horse Newbie nice pick up on that , https://www.bing.com/search?FORM=UP97DF&PC=UP97&q=cable+wrap+spiral  regilarly use cable wrap and stick / screw on tye wrap mounts for wiring refit , only a reference , if you can get it locally , cheaper , better . also reroute wiring  eliminate tight / chafing areas ,problems , added grounding is very easy and simple , check as you go to verify what you have . would also put some road time on that trans flush , been using high mileage ATF fluid for the flushing refill , also pick up front end to enhance trans drain .  like lucas 80-90 gear oil , heavy duty , high performance . with CLIMBING LUBRICATION additives . like a light stp , flinging around in there . shifts easier , and quieter too . good luck , pete 

  • Like 2

Share this post


Link to post
Share on other sites
 
Horse Newbie

So I decided to start tinkering with my C-160…

I thought I would wash her up by hand to get some of the grime off of the old girl.

Well naturally I had to start removing parts so I could reach more crooks and crannies. I got the hood off and the rear fender/ seat pan. I already knew I needed a shifter boot.

Question…

Is the belt guard for the drive belt supposed to be mounted like this ? It looks like the PTO linkage bracket needs to come off. Anybody know a shortcut or easier way ?

6F83EFA2-5730-4C1E-8213-BAC866494A5C.jpeg

2EDAB41E-8918-48D2-A921-8549C1707DAB.jpeg

FA741914-2E33-4C8A-8EDE-B2AAAEFF7889.jpeg

D9640F8B-0A17-43DD-9D0F-61C01E2CA7BC.jpeg

  • Like 2

Share this post


Link to post
Share on other sites
 
Horse Newbie

Okay @ebinmaine, the C series expert… and connoisseur…

see above question…

Edited by Horse Newbie
  • Like 2
  • Haha 1

Share this post


Link to post
Share on other sites
 
Docwheelhorse

Thats my favorite WH.... that version of C with the gas tank under hood and the big Kohler K is just impossible to beat

 

I would've drove 3 times that far for it!

  • Like 5

Share this post


Link to post
Share on other sites
 
kpinnc
13 minutes ago, Horse Newbie said:

Anybody know a shortcut or easier way ?

 

Take that clutch brake off and throw it as far as you can into the woods. Wait until dark and go look for it without a flashlight. If you find it, reinstall it. :blink: It serves no real purpose unless you have no belt on the PTO. It also defeats the purpose of having "tool free" belt changes.

 

And yes, the older belt guards attach at the engine block.

 

That C160 is as nice as I've seen around here. Slightly faded, but all original and clean. I wouldn't change a thing! 

Edited by kpinnc
  • Like 2
  • Haha 2

Share this post


Link to post
Share on other sites
 
Horse Newbie
6 minutes ago, kpinnc said:

Slightly faded, but all original and clean. I wouldn't change a thing

This one will retain the petena…

  • Like 2

Share this post


Link to post
Share on other sites
 
Horse Newbie

Okay you old hands… I hope that term is not derogatory… I am using it in the context of experienced…

What’s the secret to getting this muffler loose ?

Just where the muffler slides on… not the treaded part to the ngine…

D853E77A-7A33-4F15-B4B1-5760A907A854.jpeg

  • Like 3

Share this post


Link to post
Share on other sites
 
ebinmaine
58 minutes ago, kpinnc said:

 

Take that clutch brake off and throw it as far as you can into the woods. Wait until dark and go look for it without a flashlight. If you find it, reinstall it. :blink: It serves no real purpose unless you have no belt on the PTO. It also defeats the purpose of having "tool free" belt changes.

 

And yes, the older belt guards attach at the engine block.

 

 

Agreed. 

If you undo the 3 bolts circled in white you should be able to slide the belt guard out from under the PTO bracket.  

385577880_Screenshot_20230416-1548373.png.6e9da2d99103cd5ed3ccdf0e8230d0b9.png

 

 

9 minutes ago, Horse Newbie said:

Okay you old hands… I hope that term is not derogatory… I am using it in the context of experienced…

What’s the secret to getting this muffler loose ?

Just where the muffler slides on… not the treaded part to the ngine…

 

 

Remove the air filter and it's base to create more room. 

You should be able to pull OUT at the bottom of the muffler to loosen that top joint. 

Push back down. 

Repeat. 

Repeat.  

 

That one looks great so it oughtta work it's way off fairly well.  

  • Thanks 1

Share this post


Link to post
Share on other sites
 
peter lena

@Horse Newbie  . kroil penetrating oil , an 18" pipe wrench and a 3 lb hammer , use hammer just behind adjustment to jaw  area , perfect  leverage of impact point . learned that  from a pipefitter , never fails , pete

  • Like 1

Share this post


Link to post
Share on other sites
 
Horse Newbie
3 hours ago, ebinmaine said:

 

Agreed. 

If you undo the 3 bolts circled in white you should be able to slide the belt guard out from under the PTO bracket.  

385577880_Screenshot_20230416-1548373.png.6e9da2d99103cd5ed3ccdf0e8230d0b9.png

 

 

 

Remove the air filter and it's base to create more room. 

You should be able to pull OUT at the bottom of the muffler to loosen that top joint. 

Push back down. 

Repeat. 

Repeat.  

 

That one looks great so it oughtta work it's way off fairly well.  

Isn’t there a chance of breaking the inlet pipe on the muffler if I pull too hard ?

So once again I have went farther than I wanted to…

1A026F3C-6821-4428-B245-B361F0A00142.jpeg

Edited by Horse Newbie
  • Like 1
  • Haha 1

Share this post


Link to post
Share on other sites
 
Horse Newbie
3 hours ago, peter lena said:

@Horse Newbie  . kroil penetrating oil , an 18" pipe wrench and a 3 lb hammer , use hammer just behind adjustment to jaw  area , perfect  leverage of impact point . learned that  from a pipefitter , never fails , pete

So what ?… whack the pipe wrench in the tightening direction as to not loosen the threaded piece coming from the engine ?

  • Like 1

Share this post


Link to post
Share on other sites
 
Horse Newbie

So how many are thinking to themselves “ Horse Newbie, now that you’ve went that far, may as well decarbon the head”…?

BB28E6DC-0BFF-4583-9535-5C2D1CEAA6F1.jpeg

Edited by Horse Newbie
  • Like 3
  • Haha 1

Share this post


Link to post
Share on other sites
 
ebinmaine
16 minutes ago, Horse Newbie said:

Isn’t there a chance of breaking the inlet pipe on the muffler if I pull too hard ?

1A026F3C-6821-4428-B245-B361F0A00142.jpeg

 

Yes but...

 

A. If it breaks it was already soft. 

 

B. That's not the right muffler anyway. 

That's the later model that's too big for the mid 70s C Series.  

  • Confused 1

Share this post


Link to post
Share on other sites
 
ebinmaine
10 minutes ago, Horse Newbie said:

So how many are thinking to themselves “ Horse Newbie, now that you’ve went that far, may as well decarbon the head”…?

 

 

TBH I would have pulled the head FIRST. 

We've taken the habit of removing the cylinder head from every refresh. 

I now consider it to be a basic tune-up puzzle piece.  

 

Remove. De Carbon. Hand plane the head. 

Get NEW head bolts and gasket. 

Reinstall.  

 

 

  • Like 1
  • Excellent 1

Share this post


Link to post
Share on other sites
 
Horse Newbie
1 hour ago, ebinmaine said:

B. That's not the right muffler anyway

It’s a Nelson…

  • Like 1

Share this post


Link to post
Share on other sites
 
ebinmaine
7 hours ago, Horse Newbie said:

It’s a Nelson…

 

9 hours ago, ebinmaine said:

That's the later model that's too big for the mid 70s C Series. 

 

Same company yes. Different muffler. 

 

The ones used up to around 1978 or 80 had a smaller Can diameter. 

They were 2.75". 

The later style like you have is approximately 3.5" diameter. 

 

The original (smaller) type was already pretty close and needed to be angled just right. 

The later one is too big to be used long term without burning the paint on the front vertical of the right hand hood side.  

 

@Oldskool has been dealing with a similar situation.  

 

  • Like 2

Share this post


Link to post
Share on other sites
 
Lee1977
18 hours ago, kpinnc said:

 

Take that clutch brake off and throw it as far as you can into the woods. Wait until dark and go look for it without a flashlight. If you find it, reinstall it. :blink: It serves no real purpose unless you have no belt on the PTO. It also defeats the purpose of having "tool free" belt changes.

 

And yes, the older belt guards attach at the engine block.

 

That C160 is as nice as I've seen around here. Slightly faded, but all original and clean. I wouldn't change a thing! 

I do leave my brake bracket on, but I have it so far away from the pulley that it serves no purpose.  If all the parts are still there the crank shaft will have a screw in the end with with washers and bearing and a spring. You don't need that either.

Set it up just like your GT 1600 with out all that crap. All it was good for was to sell brake bracket and destroy pulleys.

  • Like 1
  • Confused 1

Share this post


Link to post
Share on other sites
 
Horse Newbie

Got a question…

I am wanting to clean the Kohler of grease and crime as much as possible…

Would it hurt to spray Purple Power or something similar behind the flywheel, and then maybe rag it out as good as I can without pulling the flywheel ?

Of course then I would have to rinse…

would that hurt ?

5E6A8FC4-8849-4C34-92D1-D65DFCBF1324.jpeg

  • Like 3

Share this post


Link to post
Share on other sites
 

Create an account or sign in to comment

You need to be a member in order to leave a comment

Create an account

Sign up for a new account in our community. It's easy!

Register a new account

Sign in

Already have an account? Sign in here.

Sign In Now

×
×
  • Create New...