Budiz 8 #1 Posted September 21, 2022 I have been following this thread trying to straighten out the electrical on my tractor. I cannot see the pictures but I imagine they are very similar to mine. So following the demystification guide, the white kill wire and the purple magneto wire are on the engine side, they turn into the blues and whites that end up at the switch. If i trace the purple and white from engine side to the corresponding colors on the other side of that connector. And run them to M and R on my switch, with the red to B. That should be enough to test if I can get her to start correct? The other spots on the ignition can sit empty or am I missing something? You guys are amazing. 2 Share this post Link to post Share on other sites
The Freightliner Guy 1,363 #2 Posted September 21, 2022 Hello and welcome to the forum and also in the first pic what do those wires connect to and I wish you good luck with your project Kollin Share this post Link to post Share on other sites
Budiz 8 #3 Posted September 21, 2022 (edited) The purple wire is coming from the rectifier. The guide shows it as continuous which is why it's confusing to me. But clearly my brain can see it turns into (whitish) after the bracket I'm confident that is the purple wire duff is referring to. But clearly I'm not which is why I'm here😀 I appreciate your response Oops I was talking about second pic. The first pic those wires were cut from the ignition switch Edited September 21, 2022 by Budiz Misread 1 Share this post Link to post Share on other sites
gwest_ca-(File Mod) 12,233 #4 Posted September 21, 2022 Not uncommon to see wire colors change when they get to the engine. Do you have the connector that holds the wires at the ignition switch? Share this post Link to post Share on other sites
Budiz 8 #5 Posted September 21, 2022 1 hour ago, gwest_ca said: Not uncommon to see wire colors change when they get to the engine. Do you have the connector that holds the wires at the ignition switch? Yes I do. I have cut 4 new lengths of wire and soldered them to the green wire, black with white stripe (which appears to be continuous with the purple), the red wire , and currently looking for the white kill wire . 1 Share this post Link to post Share on other sites
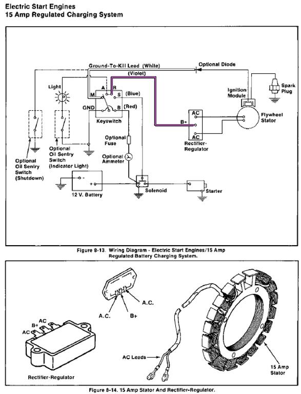
gwest_ca-(File Mod) 12,233 #6 Posted September 21, 2022 Here is the wiring provided by Kohler for the 15 amp charging system which I think you have. Since Kohler only provided wire up to the connector for Wheel Horse use have to assume the colors are correct. Purple goes to the voltage regulator so should go to the white at the Accessories terminal. White goes to the blue Wheel Horse wire and ends up at the Magneto terminal on switch You may be should leave this wire disconnected until everything else is working. It should start and run but won't shut off. Ground that wire to stop it. Reason for this is if any battery power accidently gets to the ignition it will release the magic smoke in the ignition module. Share this post Link to post Share on other sites
953 nut 66,057 #7 Posted September 21, 2022 2 hours ago, gwest_ca said: Purple goes to the voltage regulator so should go to the white at the Accessories terminal. Garry, shouldn't the purple wire go to the "R" terminal. 8 hours ago, Budiz said: following the demystification guide, the white kill wire and the purple magneto wire are on the engine side, they turn into the blues and whites that end up at the switch. If i trace the purple and white from engine side to the corresponding colors on the other side of that connector. And run them to M and R on my switch, with the red to B. That should be enough to test if I can get her to start correct? The other spots on the ignition can sit empty or am I missing something? @Budiz, it looks like you have a good handle on the wiring. As @gwest_ca said the colors from Kohler aren't always the same as used. When you get into tracing the wires on the safety switches please let us help you along. Share this post Link to post Share on other sites
Budiz 8 #8 Posted September 22, 2022 3 hours ago, gwest_ca said: Here is the wiring provided by Kohler for the 15 amp charging system which I think you have. Since Kohler only provided wire up to the connector for Wheel Horse use have to assume the colors are correct. Purple goes to the voltage regulator so should go to the white at the Accessories terminal. White goes to the blue Wheel Horse wire and ends up at the Magneto terminal on switch You may be should leave this wire disconnected until everything else is working. It should start and run but won't shut off. Ground that wire to stop it. Reason for this is if any battery power accidently gets to the ignition it will release the magic smoke in the ignition module. thanks, that is indeed very helpful, and confirms my suspicions. 1 Share this post Link to post Share on other sites
Budiz 8 #9 Posted September 22, 2022 1 hour ago, 953 nut said: Garry, shouldn't the purple wire go to the "R" terminal. @Budiz, it looks like you have a good handle on the wiring. As @gwest_ca said the colors from Kohler aren't always the same as used. When you get into tracing the wires on the safety switches please let us help you along. Share this post Link to post Share on other sites
Budiz 8 #10 Posted September 22, 2022 1 hour ago, 953 nut said: Garry, shouldn't the purple wire go to the "R" terminal. @Budiz, it looks like you have a good handle on the wiring. As @gwest_ca said the colors from Kohler aren't always the same as used. When you get into tracing the wires on the safety switches please let us help you along. thanks, ill give her a go tomorrow. 2 Share this post Link to post Share on other sites
gwest_ca-(File Mod) 12,233 #11 Posted September 22, 2022 12 hours ago, 953 nut said: Garry, shouldn't the purple wire go to the "R" terminal I don't know why they do not use the R terminal for the rectifier. I thought it was wrong for years until I see they did it. I suspect it has something to do with how/when the ignition switch makes the connections and breaks the connections. 1 Share this post Link to post Share on other sites
Budiz 8 #12 Posted September 23, 2022 On 9/22/2022 at 7:23 AM, gwest_ca said: I don't know why they do not use the R terminal for the rectifier. I thought it was wrong for years until I see they did it. I suspect it has something to do with how/when the ignition switch makes the connections and breaks the connections. Just to confirm, the R terminal will be empty? Just sba, with magneto waiting to ground? Share this post Link to post Share on other sites
gwest_ca-(File Mod) 12,233 #13 Posted September 23, 2022 R terminal will power the lights and any gauge or hour meter if you have them. 1 Share this post Link to post Share on other sites
Budiz 8 #15 Posted September 30, 2022 On 9/21/2022 at 7:00 PM, 953 nut said: Garry, shouldn't the purple wire go to the "R" terminal. @Budiz, it looks like you have a good handle on the wiring. As @gwest_ca said the colors from Kohler aren't always the same as used. When you get into tracing the wires on the safety switches please let us help you along. I though I had a good handle on things but I get no appreciation from the tractor. All I have left is to clean my grounds again. I have installed a new switch and solenoid and have no safety switches connected. Get lights but voltmeter drops to 0 when key is turned. Battery tests good but havent load tested it, but I have jumped with a known good battery with the same result. If I jump the starter directly with the battery it turns over. Although I have checked the grounds and scuffed them up a bit it seems thats the only place left to recheck. Share this post Link to post Share on other sites