Jump to content

Tractor 1990 212-H Wiring Detailed Rev.pdf 1.0.0

Sign in to follow this  

gwest_ca

2 Screenshots

About This File

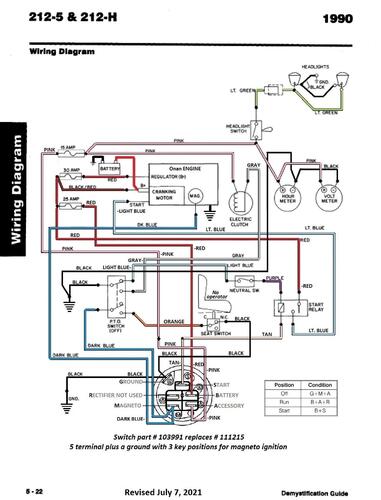
Wiring from Demystification Guide #492-4509

5 pages 1.5MB color pdf

p5-21 to p5-25

 

Believe there are mistakes in the main diagram.

p5-22 Wiring Color

1 page 408KB

 

1990 212-H model 32-12BEA1

1990 212-H model 32-12OE01




×
×
  • Create New...