About This File
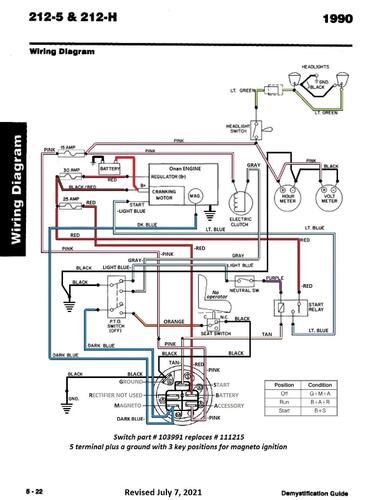
Wiring from Demystification Guide #492-4509
5 pages 1.5MB color pdf
p5-21 to p5-25
Believe there are mistakes in the main diagram.
p5-22 Wiring Color
1 page 408KB
1990 212-5 model 32-12B5A1
1990 212-5 model 32-12O501
1990 212-5 model R2-12B501 - Export model 212-5e
1990 212-5SB model S2-12B501 - Export model 212-5SBe not listed @ Toro (Single blade mower)
