Jump to content

Tractor 1974 A-90 Special Wiring Revised only.pdf


admin

1 Screenshot

About This File

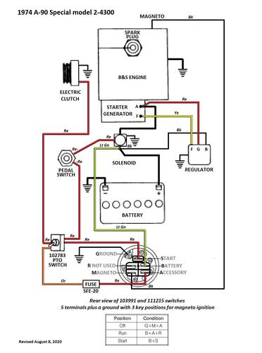
Wiring only from Toro Master Parts Viewer Color pdf

1 page 219KB

 

B&S engine with starter/generator and solenoid.

 

1974 A-90 Special model 2-4300

1974 Norlet Commander 8/36 model 2-4300

 

Commander 836

Commander 8-36


What's New in Version   See changelog

Released

No changelog available for this version.




×
×
  • Create New...