About This File
Illustrated parts list #A-5347
10 pages 1.22MB
Horizontal shaft
Medium frame 43-1/2" wheelbase with 28-1/2" hood
Transmission drive belt 78-7100 replaced by 7473 - HB x 81.9" or 5/8" x 81.9"
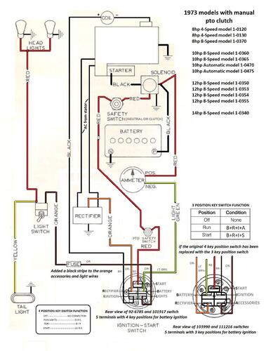
1973 8hp 4-speed model 1-0120
1973 Commando 800 model 1-0120
1973 8hp 4-speed model 1-0130 - this may be a 1974 model
1973 Commando 800 model 1-0130 - this may be a 1974 model
