About This File
Details & Attachments
3 pages 114.61KB
Wiring from TIPL Color pdf
1 page 219KB
Mower deck may be model 5-0602
9187 center blade and 9188 left and right blades replaced by 8969 3-blade kit and no longer available (Hole 5/8in.x3/4in. Double-D)
8969 blade set available again from Toro June 4, 2019
Lube chart SS
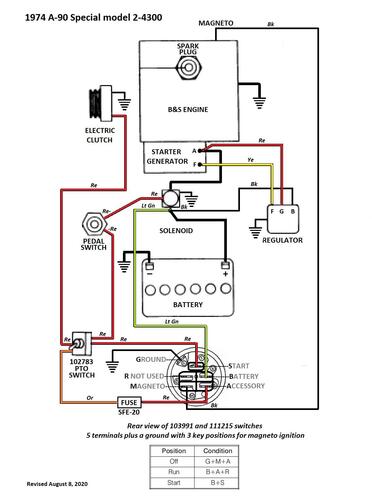
1974 Norlet Commander 8/36 model 2-4300
1974 serial numbers that have shown up for the Belgium built 2-4300
0138055 - Made in Belgium - Located in Yorkshire the UK
0138071 - Made in Belgium - Located in the UK
0138760 - Made in Belgium - Located in Gloucestershire
