About This File
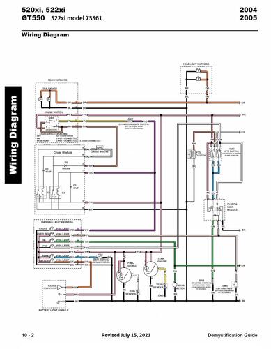
Wiring Detailed from the 2004-2005 Demystification Guide #492-9137
15 pages 3.9MB Color pdf
p10-1 to p10-15
2005 550 5xi-Series Garden Tractor model 73561 Serial 250000001-250999999 - Formerly 522xi
By gwest_ca-(File Mod)
Wiring Detailed from the 2004-2005 Demystification Guide #492-9137
15 pages 3.9MB Color pdf
p10-1 to p10-15
2005 550 5xi-Series Garden Tractor model 73561 Serial 250000001-250999999 - Formerly 522xi