Jump to content

Tractor 2004 522xi Wiring Detailed Rev'd.pdf

Sign in to follow this  

gwest_ca

3 Screenshots

About This File

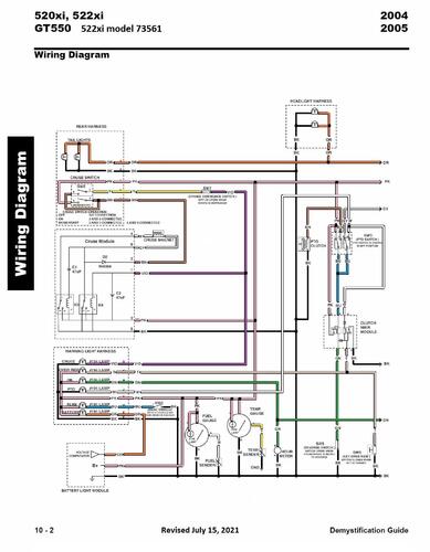
Wiring Detailed from the 2004-2005 Demystification Guide #492-9137

15 pages 3.9MB Color pdf

p10-1 to p10-15

 

2004 522xi model 73561 Serial 240000001-240999999




×
×
  • Create New...