Jump to content

Tractor 2004 520xi Wiring Detailed Rev'd.pdf

Sign in to follow this  

gwest_ca

3 Screenshots

About This File

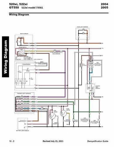
Wiring Detailed from the 2004-2005 Demystification Guide #492-9137

15 pages 3.9MB color pdf

p10-1 to p10-15

 

2004 520xi model 73542 Serial 240000001-240999999




×
×
  • Create New...