About This File
Operator manual #803975 (Early manual)
Wiring
Dated 7-74
22 pages 3.04MB
Mower decks have been removed from the file
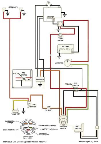
Operator manual #803443 (Late manual)
Wiring
Dated 3-75
23 pages 8.2MB
Includes mower decks
Wiring from OM 803443 Color pdf
1 page 307KB
Operator manual listed @ Toro for both models is #803443 Dated 3-75
Lube chart SS
1975 C-160 8-speed model 1-0381
1975 C-160 Auto model 1-0481
