About This File
Operator manual #803975 (Early manual)
Wiring
Dated 7-74
22 pages 3.04MB
Mower decks have been removed from the file
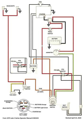
Operator manual #803443 (Late manual)
Wiring
Dated 3-75
23 pages 8.2MB
Includes mower decks
Wiring from OM 803443 Color pdf
1 page 307KB
Lube chart SS
1975 C-120 8-speed model 1-0395 - Uses Kohler K301S-47421d
1975 C-120 Auto model 1-0491
Not on the cover
1975 C-120 8-speed model 1-0396 - #803443 (Dated 3-75) manual listed @ Toro - Uses Kohler K301S-47421d
