About This File
Operator manual #803451R2 or #803451 R2
24 pages 13.01MB
Part 1 of 3
8 of 24 pages 4.55MB
Part 2 of 3
8 of 24 pages 4.35MB
Part 3 of 3
8 of 24 pages 4.10MB
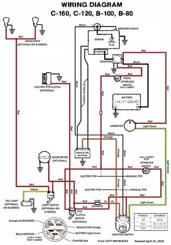
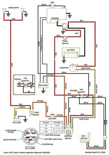
Wiring - We do not have 1976 diagrams
Appears there was a 4-wire pto switch used in some models that was the same as used in 1975 - See that diagram
Appears there was a 2-wire pto switch used in some models that was the same as used in 1977 - See that diagram
Wiring from 1975 operator manual Color
1 page 340Kb
Wiring from 1977 operator manual Color
1 page 473Kb
Lube chart SS
Tractor 1976 C-120 8-speed model 61-12K801
Tractor 1976 C-120 8-speed model 61-12K802
Tractor 1976 C-120 8-speed model 61-12K803
Tractor 1976 C-120 8-speed model 61-12K804
Tractor 1976 C-160 8-speed model 61-16K801
Tractor 1976 C-160 8-speed model 61-16K802
Tractor 1976 C-160 8-speed model 61-16K803
Tractor 1976 C-160 8-speed model 61-16K804
