About This File
IPL #3314-813
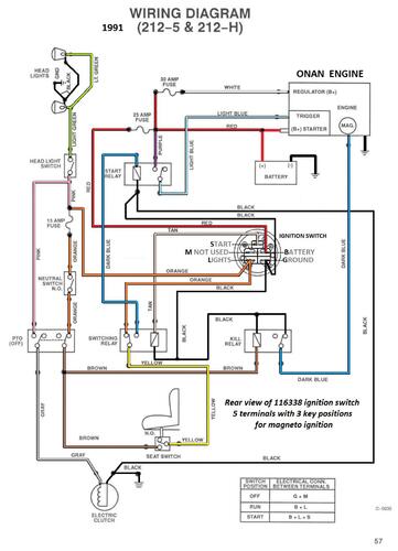
Wiring
65 pages 12.63MB
Wiring Color pdf
1 page 338KB
On page 29 of the engine section is Engine manual # 803668R1
Part 1 of 3
26 pages 4.66MB
Part 2 of 3
28 pages 4.89MB
Part 3 of 3 (Wiring is in this part)
11 pages 3.08MB
Transmission drive belt 114860 - (HA x 93.25" or 1/2" x 93.25")
1991 212-5 model 32-12O502 - Serial 1000001-1999999
