About This File
IPL #3314-813
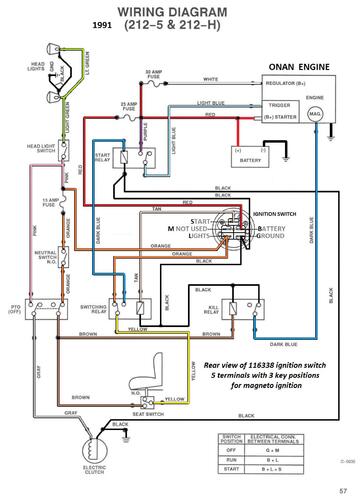
Wiring
65 pages 12.63MB
On page 29 of the engine section is an Engine manual # 803668R1
Wiring Color pdf
1 page 339KB
Part 1 of 3
26 pages 4.66MB
Part 2 of 3
28 pages 4.89MB
Part 3 of 3 (Wiring is in this part)
11 pages 3.08MB
Lube chart SS
Details & Attachments
3 pages 116.30KB
Transmission drive belt 114433 - (HA x 83.0" or 1/2" x 83")
1991 212-H model 32-12OE02 - Serial 1000001-1999999
1991 serial numbers that have shown up for the 32-10OE02
1020276
1020437
