About This File
Operator manual #3316-530
Wiring
32 pages 2.63MB
Lube chart SS
Details & Attachments
3 pages 121.49KB
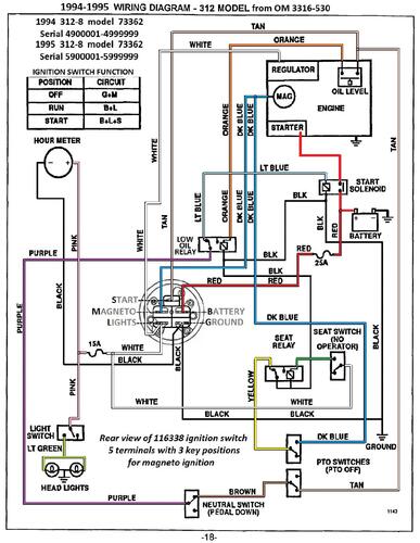
1995 312-8 model 73362 Serial 5900001-5999999
1995 serial numbers that have shown up for the 73362
5900163
5900391
5900429
5901027
5901245
5901709
