About This File
IPL #A-5347
Wiring
10 pages 1.22MB
Dated 10/72
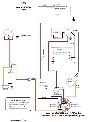
Wiring Color pdf
1 page 267KB
Added the ipl from Toro because our original copy is not that clear. The 1972 and 1973 models covered are not identified in this parts list.
TIPL
18 pages 567KB
Medium frame 43-1/2" wheelbase
Transmission drive belt 78-7100 replaced by 7473 - HB x 81.9" or 5/8" x 81.9"
1972 Commando 800 model 1-0110
