About This File
Operator manual
Wiring
IPL
8 pages 1.08MB
IPL #A-1736 and service bulletins
21 pages 1.79MB
552 Wiring revised
1 page 217KB
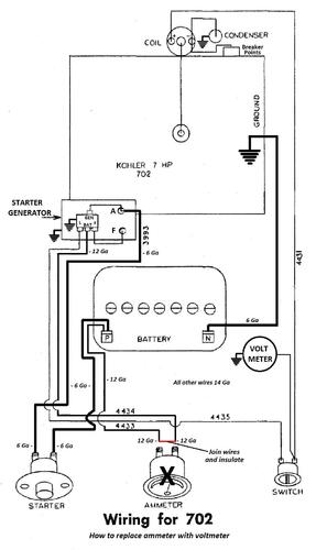
702 Wiring revised
1 page 247KB
Diagram showing how to replace ammeter with voltmeter
1 page 75KB
Photo of 1745 replaced by 102046 ammeter - nla from Toro
Tractor drive belt for 502, 552 and 702 #1576 replaced by 9691 - 1/2" x 70"
Starter/Generator belt
Original Wheel Horse 1583 nla Used on 6, 7, 8hp Kohler Starter generator {3Lx33" in belt charts is 3/8" x 33" but some applications use a shorter belt. Belt should have raw rubber sides for grip.}
3V315 Gates .38"x31.5"
3V315 Napa .38"x31.5"
Kohler #231605 Starter generator belt Replaces 232613 [.41"x32.08" 36 degree] PSB #061 Should use raw rubber edge belt for grip
7315 Gates .41"x32.08" 36 degree
25-7315 Napa .41"x32.08" 36 degree
Small Block Kohler Napa # 25-7320 .41" wide x 32.5" long Side angle 36 degrees Cross section HC41
Ignition switch for 502 is 3279
Ignition switch with single terminal for 552 is 3656 replaced by 6890 and nla. See PSB #069
Ignition switch for 702 is 1747
Lube chart SS
Details & Attachments
3 pages 116.10KB
1962 model 502
1962 serial numbers that have shown up for the 502
62-01006
62-01621
62-01622
62-01825
62-02417 - May be a 552 or 702
62-02623 - Trivia - Serial 62-2623 and on use a cast iron lift lever plunger 4438
62-02741 - Trivia - Serial 62-2741 and on have a plastic strip 4443 on the left side of the hood
62-02823
62-03239 - Model a guess
62-06137
62-06716
62-07394
62-07545
62-08450
62-08840
62-09160
62-09328
62-10294
62-10777
62-11353 - Model number a guess
62-12502
62-12563
62-15465 - Model number a guess
62-18107
62-18956
62-19514 - May be a 552
62-19758
62-20003
62-20010 - May be a 552
Details & Attachments
3 pages 116.09KB
1962 model 552
1962 serial numbers that have shown up for the 552
62-01712
62-01844
62-01913
62-01948 - Model number a guess
62-02047
62-02077
62-02417 - May be a 502 or 702
62-02623 - Trivia - 1962 serial 62-2623 and on use a cast iron lift lever plunger 4438
62-02625 - May be a 702
62-02856 - Trivia - 1962 serial 62-02856 and on have a bent shifter to clear the hydraulic pump
62-03094
62-03113 - May be a 702
62-04027
62-04084
62-04953
62-06802 - Model 552 a guess
62-08293
62-08721
62-08763
62-08768
62-08817
62-08840 - May be a 502
62-09328 - May be a 502
62-09398
62-09616 - May be a 702
62-11071 - May be a 702
62-11273
62-12502
62-13985
62-15992
62-16395
62-188xx
62-19586
62-20010 - May be a 502
62-20026 - May be a 702
Details & Attachments
3 pages 116.87KB
1962 model 702
1962 serial numbers that have shown up for the 702
62-01104
62-01127
62-01151
62-01177
62-01187
62-01195
62-01235
62-01364
62-01386
62-01398
62-01481
62-01511
62-02134
62-02187
62-02348
62-02417 - May be a 502 or 552
62-02532
62-02623 - Trivia - 1962 serial 62-2623 and on use a cast iron lift lever plunger part # 4438
62-02625 - May be a 552
62-02833
62-02856 - Trivia - 1962 serial 62-2856 and on have a bent shifter to clear the hydraulic pump
62-02933
62-03009
62-03113 - Could be a 552
62-03298
62-03639
62-03680 - 62-3680 does not appear to have had electric start
62-03796
62-04216
62-05001
62-05004
62-05270
62-05506
62-05608
62-06597
62-06649
62-07094
62-07101
62-07158
62-07439
62-07566
62-07715
62-07857
62-07938
62-08001
62-08102
62-08150 - 308150 posted
62-08171
62-08618
62-08654
62-08656
62-08657
62-08666
62-09120
62-09138
62-09264
62-09431
62-09456
62-09538
62-09549
62-09616 - May be a 552
62-09714
62-09841
62-09865
62-10096
62-10503
62-10549
62-10637
62-10648
62-10657
62-10682
62-11044
62-11071 - May be a 552
62-11483
62-11522
62-11548
62-11557
62-11840
62-11934
62-11x48
62-12121 - Model a guess
62-12127
62-12359 - Located in Norway
62-12730
62-13143
62-13252
62-13345
62-13368
62-13892
62-14156
62-14256
62-14393
62-14397
62-14425
62-15319
62-15525
62-15691
62-15758
62-16442
62-16595
62-17989 - Located in Belgium
62-18234
62-20026 - Could be a 552
62-20692
