About This File
Operator manual #176
IPL
Wiring
9 pages 3.48MB
Dated 10/16/63
Wiring Color pdf
1 page 267KB
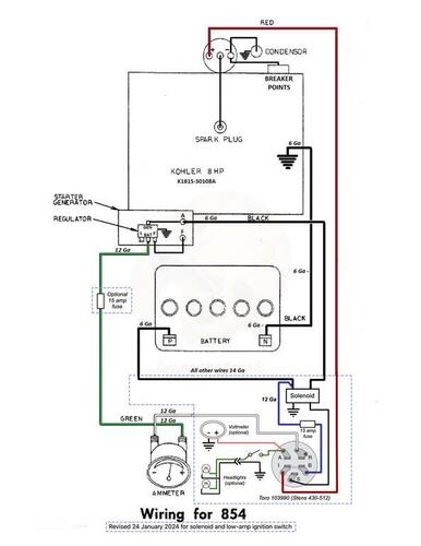
Wiring with solenoid and light duty ignition switch Color pdf
1 page 80KB
Tractor drive belt for 854 #9691 - 1/2" x 70"
Starter/Generator belt
Original Wheel Horse 1583 nla Used on 6, 7, 8hp Kohler Starter generator {3Lx33" in belt charts is 3/8" x 33" but some applications use a shorter belt. Belt should have raw rubber sides for grip.}
3V315 Gates .38"x31.5"
3V315 Napa .38"x31.5"
Kohler #231605 Starter generator belt Replaces 232613 [.41"x32.08" 36 degree] PSB #061 Should use raw rubber edge belt for grip
7315 Gates .41"x32.08" 36 degree
25-7315 Napa .41"x32.08" 36 degree
Small Block Kohler Napa # 25-7320 .41" wide x 32.5" long Side angle 36 degrees Cross section HC41
Ignition switch 4988 (5/8"-32 threads) replaced by 7263 (9/16"-24 threads)
Lube chart SS
Details & Attachments
3 pages 116.37KB
1964 model 854
1964 serial numbers that have shown up for the 854
030509
036069
040246
040295
040338
040458
040466 - Model a guess
040473
040621
040742
040779
040927
040988
041052
041107
041124
041137
041227 - model a guess
041236
041306
044105
044155
044284
044334
044371
044452
044523
044571
044585
044816
044863
04510x - x may be a 2
045104
045191
045248
045288
045297
045362
045369
045382
045389
045451
045750
045772
045955
045960
045996
046122
046218
046269
046584
046628
046643
046686
046913
046943
046944
047083
047106
047126
047176
047185
047239
047359
047367
047394
047428
047545
047578
0476xx
047807
047809
047951
048375
