Jump to content
BrianKoch

What am I doing wrong? ‘68 Charger 12

Recommended Posts

squonk
2 minutes ago, BrianKoch said:

OK now that you mention it, I may have seen smoke coming out of this box when I first attempted to start it before creating this post. 
 

To confirm, how would I have put 12 volts to this? 

image.jpg

The black wire going up behind the fuel pump. show us where that leads to. Lets make sure what kind of ignition it has The engine may have been changed.

  • Like 1
  • Excellent 1

Share this post


Link to post
Share on other sites
 
Blasterdad
37 minutes ago, BrianKoch said:

OK now that you mention it, I may have seen smoke coming out of this box when I first attempted to start it before creating this post. 
 

To confirm, how would I have put 12 volts to this? 

image.jpg

That Red wire hooked to the condenser shouldn't be there, If that has power to it ( + ) you just fried ( shorted out ) everything...:eek:

Share this post


Link to post
Share on other sites
 
gwest_ca
1 hour ago, BrianKoch said:

Where is the coil located on the K301S-47147B engine? 

This engine originally had magneto ignition with points and condenser.

The coil at the flywheel is self-powered so no battery power required. If the coil gets any battery power it will burn up.

The ignition switch (M) terminal grounds the coil to shut it OFF using the single wire to the points.

 

If the red wire goes to the ignition switch it should be to the (M) terminal.

  • Like 1

Share this post


Link to post
Share on other sites
 
BrianKoch
48 minutes ago, squonk said:

The black wire going up behind the fuel pump. show us where that leads to. Lets make sure what kind of ignition it has The engine may have been changed.


Pulled off the shrouds but still can’t trace where this little black (oversprayed red, blue arrow) wire goes other than it looks to run with the spark plug wire then terminates somewhere behind the flywheel 

DAEF0AB3-0289-432A-9136-129A1E7D39E1.jpeg

Edited by BrianKoch

Share this post


Link to post
Share on other sites
 
squonk

OK you still have the trigger ignition. If the  little wire from the switch that goes under the fly wheel got power from the switch     
(OK — touching test light from B+ on battery now shows test light on at ignition/starter and ignition/magneto ) It's fried, That switch shouldn't have put power on that little wire at the switch unless the switch has an internal short which could explain the pop you heard.

Share this post


Link to post
Share on other sites
 
BrianKoch
2 minutes ago, squonk said:

OK you still have the trigger ignition. If the  little wire from the switch that goes under the fly wheel got power from the switch     
(OK — touching test light from B+ on battery now shows test light on at ignition/starter and ignition/magneto ) It's fried, That switch shouldn't have put power on that little wire at the switch unless the switch has an internal short which could explain the pop you heard.


Plan of action moving forward? 

Share this post


Link to post
Share on other sites
 
squonk

I would install an internally resisted automotive coil (Napa IC14 or equivalent) a switch for battery ignition ( Cole Hersee 95521-B) and probably a new set of points as you saw smoke come out of the points cover. I am not sure if anything else would need to be done.

  • Like 3

Share this post


Link to post
Share on other sites
 
cafoose
2 hours ago, BrianKoch said:


Plan of action moving forward? 

I would change over to conventional battery/points ignition. This thread should help:

 

 

  • Like 1

Share this post


Link to post
Share on other sites
 
953 nut
4 hours ago, BrianKoch said:


Pulled off the shrouds but still can’t trace where this little black (oversprayed red, blue arrow) wire goes other than it looks to run with the spark plug wire then terminates somewhere behind the flywheel 

 

 

Do you have a unit like the one in this photo on your engine? There is a great deal of speculation going on about what type of ignition system your engine has, The number on your fan shroud tells us that this is the type of ignition you have but that wouldn't have points and condenser. Since the fan shroud is interchangeable to any Kohler engine we can't be sure from what we are seeing. What does the spark plug wire connect to? Does it run behind the flywheel too?

 

image.jpeg

Share this post


Link to post
Share on other sites
 
953 nut
4 hours ago, squonk said:

I would install an internally resisted automotive coil (Napa IC14 or equivalent) a switch for battery ignition ( Cole Hersee 95521-B) and probably a new set of points as you saw smoke come out of the points cover. I am not sure if anything else would need to be done.

Ignition switch would need to be replaced with a 103-990, also a solenoid would then be needed. We can walk alongside @BrianKoch to make the simple wiring changes needed. Wiring would end up looking a lot like this.

5b202f3dea878_batteryignitiontractor-wiring.jpg.a45b0505e2c823cc5019a77d8143fd27.jpg

  • Like 1

Share this post


Link to post
Share on other sites
 
BrianKoch
2 hours ago, 953 nut said:

 

Do you have a unit like the one in this photo on your engine? There is a great deal of speculation going on about what type of ignition system your engine has, The number on your fan shroud tells us that this is the type of ignition you have but that wouldn't have points and condenser. Since the fan shroud is interchangeable to any Kohler engine we can't be sure from what we are seeing. What does the spark plug wire connect to? Does it run behind the flywheel too?

 

image.jpeg

Negative - I have no unit like that

pictured

 

Spark plug wire runs behind flywheel to rectifier/regulator

Edited by BrianKoch

Share this post


Link to post
Share on other sites
 
gwest_ca

Early 1968 production used Kohler K301S-4712B with starter/generator and battery ignition

Late 1968 production used Kohler K301S-47147B with Bendix starter, 10 amp alternator and magneto ignition with points and condenser)

 

The tractor model numbers stayed the same with the engine change.

  • Like 1

Share this post


Link to post
Share on other sites
 
953 nut
1 hour ago, BrianKoch said:

Spark plug wire runs behind flywheel

Sorry to say you probably have damaged the magneto coil. You may be able to buy a new magneto coil or a good used one on :techie-ebay:.

My suggestion would be to buy an ignition coil (NAPA IC14) ,103-990 ignition switch, Solenoid (NAPA ECH ST53) Kohler points & condenser and a small package of AWG 16 wire. Total cost will be around $ 100.00. If for some reason you don't want to go to NAPA they can cross these numbers at any parts store of your choice. We will give you all the guidance you'll need

Share this post


Link to post
Share on other sites
 
BrianKoch
17 minutes ago, 953 nut said:

Sorry to say you probably have damaged the magneto coil. You may be able to buy a new magneto coil or a good used one on :techie-ebay:.

My suggestion would be to buy an ignition coil (NAPA IC14) ,103-990 ignition switch, Solenoid (NAPA ECH ST53) Kohler points & condenser and a small package of AWG 16 wire. Total cost will be around $ 100.00. If for some reason you don't want to go to NAPA they can cross these numbers at any parts store of your choice. We will give you all the guidance you'll need


How does this shopping cart look? I have AWG 16 wire on hand. 

CBEBFE96-1786-44AC-A677-866E0AE00576.jpeg

  • Thanks 1

Share this post


Link to post
Share on other sites
 
953 nut
5 minutes ago, BrianKoch said:

How does this shopping cart look?

:handgestures-thumbupright:     looks like you are on your way!

Share this post


Link to post
Share on other sites
 
BrianKoch
1 minute ago, 953 nut said:

:handgestures-thumbupright:     looks like you are on your way!

Do I still need a magneto coil?

Share this post


Link to post
Share on other sites
 
953 nut
20 minutes ago, BrianKoch said:

Do I still need a magneto coil?

one or the other,           :twocents-02cents:          I would go with the battery powered ignition.

Share this post


Link to post
Share on other sites
 
BrianKoch
5 minutes ago, 953 nut said:

one or the other,           :twocents-02cents:          I would go with the battery powered ignition.

Going with the battery powered ignition.
 

Will check back in a few days once I receive parts. 

Share this post


Link to post
Share on other sites
 
953 nut

One thing I forgot to mention, pick up some Packard Delphi 56 connectors for the wires going to your new ignition switch. These hold tighter than the standard spade female terminals. Any good auto parts store will have them in stock.

12033824-L - Delphi 56 Series Female Terminal for 16-14 AWG, Loose Piece - In Stock 1509

Share this post


Link to post
Share on other sites
 
BrianKoch

Update: New parts have arrived. I suppose I’ll need to remove the flywheel in order to remove the old magneto coil. How do I go about this? 

Share this post


Link to post
Share on other sites
 
953 nut
8 minutes ago, BrianKoch said:

Update: New parts have arrived. I suppose I’ll need to remove the flywheel in order to remove the old magneto coil. How do I go about this? 

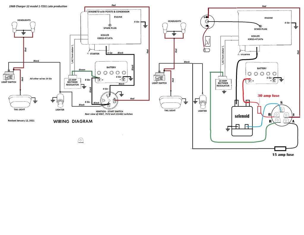
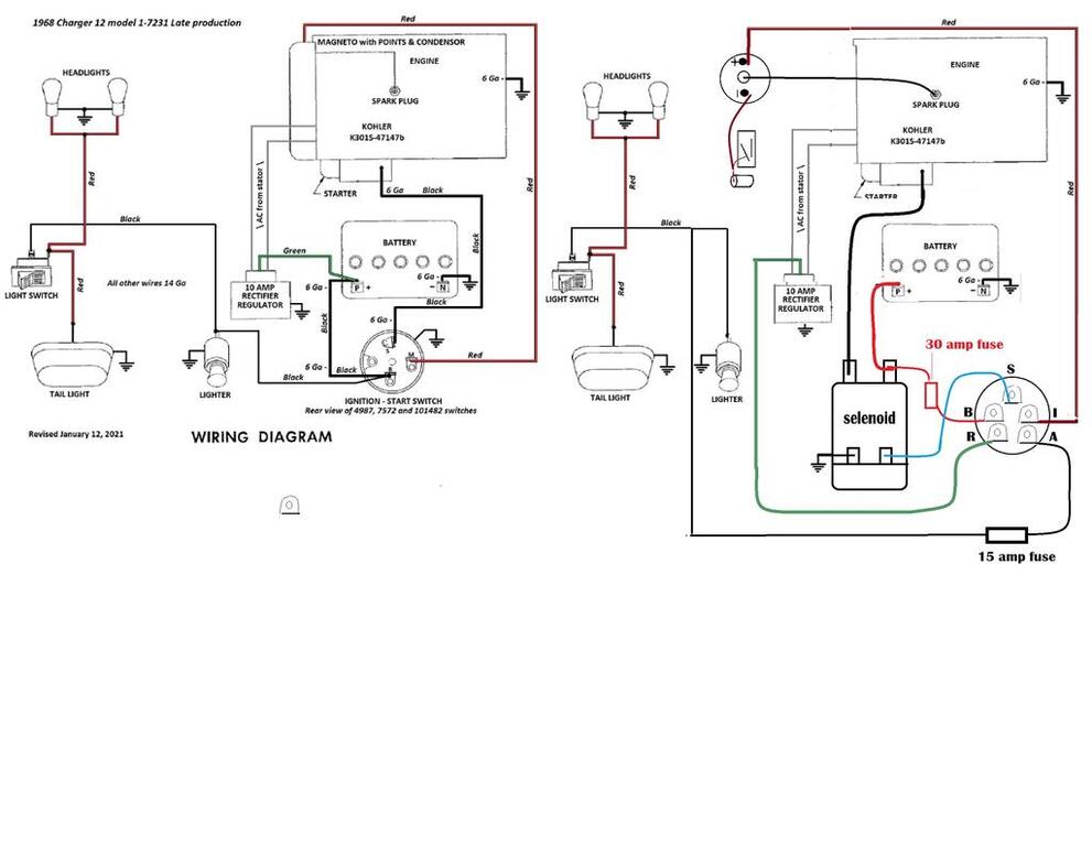
You don't have to remove the magneto, just leave it in place. I have written up a plan of attack for you and a wiring diagram. The colors of the wires are not important, just a way of seeing where they go. I placed the wiring diagram side by side so you can see that most of your wiring components stay as is. If you have questions be sure to ask. 

65896656_1968Charger12lateproductionwiring.thumb.jpg.e71352378d520a04931e7c797fbf9e28.jpg

The modifications required to install your new ignition system are very easy to accomplish, we will go step by step.

1, Remove the cables from the battery so we don’t have any sparks flying.

2, Remove the wires going to your present ignition switch and replace the switch with your new one.

3, Locate the solenoid where it is accessible and will have a good ground to the engine/battery. Connect one of the small terminals to ground with a small jumper wire.

4, Put the #4 cables that went to the old ignition switch on the solenoid, one on each large terminal, doesn’t matter which one. On the large terminal that will be connected to the battery add a 30 Amp fuse holder that will go to the “B” terminal on the ignition switch.

5, Move the green wire that comes from the voltage regulator from the battery post to the “R” terminal of your new ignition switch.

6, Connect the “S” terminal of the ignition switch to the ungrounded small terminal of the solenoid.

7, Run the wire presently going to the battery from the cigarette lighter/lights to the “A” terminal of your ignition switch and include a 15 or 20 Amp fuse holder.

8, Mount your ignition coil and run a wire from the “I” terminal of the ignition switch to the “+” terminal of the coil.

9, Install your points and condenser gapping the points to .020” maximum opening. The points and condenser will attach to the “-“ terminal of the ignition coil.

10, Now you have five wires connected to the ignition switch; two #4 cables, a ground and the ”S” wire connected to the solenoid; the ignition coil, points and condenser connected. One of the #4 wires is already connected to the starter so all that is left to do is connect the battery cables, start the engine and enjoy the ride.

  • Excellent 1

Share this post


Link to post
Share on other sites
 
BrianKoch

Question: Where would be an appropriate location to mount the new solenoid? 

Share this post


Link to post
Share on other sites
 
953 nut

I would mount the solenoid to the area just below fuel tank close to the battery and engine. Guess your new cables are long enough to reach there.

Share this post


Link to post
Share on other sites
 
BrianKoch

How about here on the flywheel cover? 

A0E560DA-BE8D-499E-B2DC-20878DEAEB21.jpeg

  • Excellent 1

Share this post


Link to post
Share on other sites
 
953 nut

I have seen them mounted there too, should work well.

Share this post


Link to post
Share on other sites
 

Create an account or sign in to comment

You need to be a member in order to leave a comment

Create an account

Sign up for a new account in our community. It's easy!

Register a new account

Sign in

Already have an account? Sign in here.

Sign In Now

  • Similar Content

    • WheelPuke
      By WheelPuke
      I have my 25A fuse blowing every time I put a new one in the slot. The old one was burnt up when I got the tractor put this year. It sat for a year with a dead battery. I stopped using it as much because the transmission is clattering pretty bad when taking off on second or higher. I had to replace the clutch belt a few years ago and couldn't get an OEM. Not sure what is the problem there that's another issue though.
       
      I have checked the wiring and patched the worn spots where it could be grounding out. The fuse blows as soon as there is power to the system with the ignition off. I'm at a loss of what to check for at this point. Any input from someone who has had this issue would be appreciated. I'm not sure what these units are in the photos but do not know how to test them for a failure. They are directly in loop with the battery and the ignition loom looks to run into that 25A fuse.

    • Hardy6
      By Hardy6
      Hi I recently got an old charger 12 that had been sitting in a friends backyard for at least 20 years. The engine spins over and the starter works but it has no spark, I’ve been looking online for some solutions but I can’t seem to find any other charger 12s with my ignition setup. It seems to have a sort CDI box but I’m not sure. Does anybody know how this works or any tips on how to test for where the problem is ? 
    • Jeff-C175
      By Jeff-C175
      Detailed wiring from the Demystification Guide #492-4509
      4 pages 1.4MB Color
      p7-67 to p7-70
       
      Onan powered
       
      1989 416-8 model 31-16O801
    • trident
      By trident
      Need some help. My 800 Special has an electric PTO. It is not working. Checked Ohms - nothing. My questions are 1) how does the PTO come off and 2) can they be rebuilt? I took the bolt out that I thought holds it on but no luck. Must be something more?
    • grasscuts
      By grasscuts
      Hi, here's what happened. I changed out 9 pin moles plug...had issues tracter quit running and changed the plugs while I was at it....got plugs from auto store cross reference to ngk they said it was the same heat range and I check electrod  length with calipers ,same...tracter started right up and ran great for about 10 min. And started back firing and quit.....going to check it out tonite anybody have an idea?    
×
×
  • Create New...