Jump to content
Sign in to follow this  
steve123

wiring

Recommended Posts

steve123

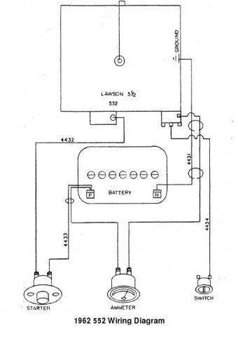
I have a 552 wheelhorse with a h70 tecumseh engine and looking for a wiring diagram.it has a key switch.

Share this post


Link to post
Share on other sites
 
rmaynard

Here is what you are looking for:

 

post-2221-0-27472100-1363636181_thumb.jp

 

Share this post


Link to post
Share on other sites
 

Create an account or sign in to comment

You need to be a member in order to leave a comment

Create an account

Sign up for a new account in our community. It's easy!

Register a new account

Sign in

Already have an account? Sign in here.

Sign In Now
Sign in to follow this  

×
×
  • Create New...