moe1965 774 #1 Posted July 17, 2023 Hello all I rewired a 857 to eliminate the original switch and put in a solenoid . It's working fine no smoke or fire etc but it's not showing a charge while running and checking for over 12 volts across the negative and positive post of the battery. I rewired a 854 some years ago and it had a volt meter and a wire went from the positive side of the solenoid or positive post through the meter and to the middle post on top of the starter generator the 857 has no meter so I'm assuming I need to ad a wire from the center post on top of the starter generator to the positive post of the battery. Also the red light is constantly on while the tractor is running. Is that to go off when it's started to let you know the system is changing? Thanks all in advance for information..... Share this post Link to post Share on other sites
squonk 46,554 #2 Posted July 17, 2023 Red light goes off to indicate charging like the GEN light in the 50's and early 60's cars. One thing to check that is easy is look underneath the regulator and make sure the little wire from the reg to the generator isn't burn't off. Almost every one of these I have run across with a charging issue this has been the problem Share this post Link to post Share on other sites
WHX?? 56,591 #3 Posted July 17, 2023 (edited) As usual check all grounds. Make sure the reg is grounded through that little strap between the vibration mounts and the SG to motor ground. Pop the cover off the regulator and see what it looks like. Clean & adjust the points per the reg. manual. New regs are available but looks like you have an orginal Delco. I like to save them if possible. They don't make them like that anymore. If the SG rolls the motor it's most likely not a fault in the SG. Edited July 17, 2023 by WHX?? Share this post Link to post Share on other sites
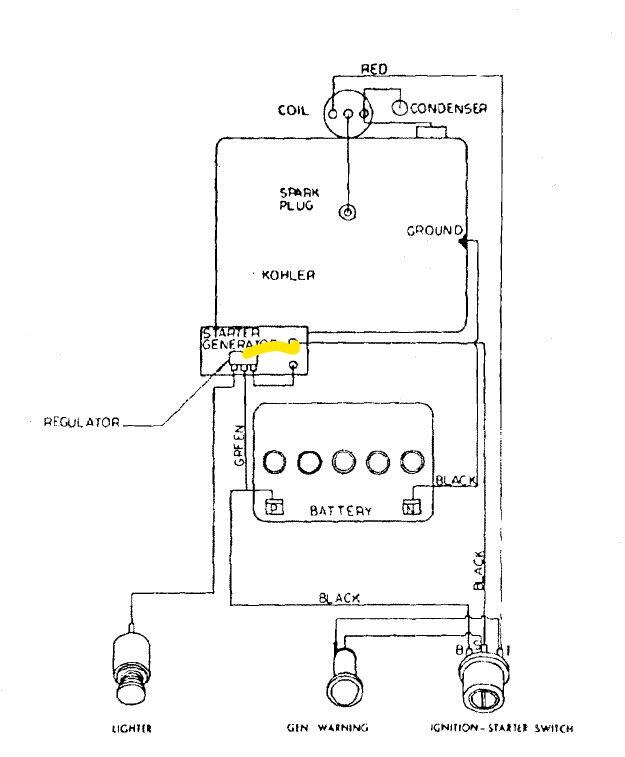
pfrederi 20,532 #4 Posted July 18, 2023 When you say center post I am assuming you mean the one on the regulator that is stamped BAT. Yes you need a wire from it to the battery + (the one labeled green.) The wire Squonk mentions doesn't show on the normal wire diagram. It goes from the terminal on the bottom of the regulator to the A post on the genny (I drew it in in yellow). 1 Share this post Link to post Share on other sites
moe1965 774 #5 Posted July 19, 2023 Thanks all for info. I'm on the right track I did add a wire from the center post on the regulator to the positive post of the battery and cleaned all my terminals and grounds. I did start it after that and it did show a 13,60 volt reading and the warning lit did go out. Turned it off and started it again and now bact to not charging and the warning light flickers on and off Im trying to find out the point gap setting to check that. I'll recheck all my connections again. Share this post Link to post Share on other sites