About This File
Operator manual #803975 (Early manual)
Wiring
Dated 7-74
22 pages 3.04MB
Mower decks have been removed from the file
Operator manual #803443 (Late manual)
Wiring
Dated 3-75
23 pages 8.2MB
Includes mower decks
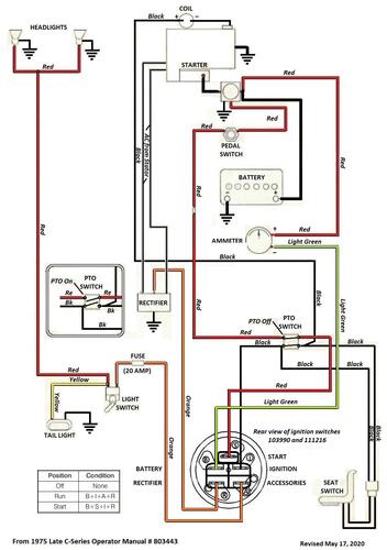
Wiring from OM 803443 Color pdf
1 page 311KB
Lube chart SS
Details & Attachments
4 pages 119.36KB
1975 C-100 8-speed model 1-0391
1975 serial numbers that have shown up for the 1-0391
085716
085818
085838
101242
101256
101494
101603
116884
116993
117146
117198
117200
131732
140919
141771
141912
142785
142787
147381
147650
147800
148387
156119
