About This File
Operator manual #803859
Wiring
23 pages 1.8MB
IPL from Toro Master Parts Viewer
23 pages 3.34MB
Be careful selecting parts. This list is shared with other models, other engines and other transmissions.
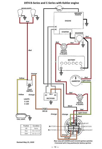
Color wiring pdf
1 page 305KB
Transmission drive belt 78-7100 replaced by 7473 - HB x 81.9" or 5/8" x 81.9"
Lube chart SS
Details & Attachments
4 pages 120.11KB
1974 C-100 8-Speed model 1-0390
1974 serial numbers that have shown up for the 1-0390 North American model
0047390
0047396 - Model 1-0390-9
0047404 - Model 1-0390-9
0058192 - Model 1-0390-9
0058202
0058318
0058494
00627xx
0062869
0994040
0994071
0994085
1016597
1017581
1017621
1017685
1017742
1020952
1027483
1030721
1030748
1030837 - Model 1-0390-9
