Jump to content

Tractor 1989 520-HC Wiring Detailed Rev.pdf 1.0.0

Sign in to follow this  

gwest_ca

2 Screenshots

About This File

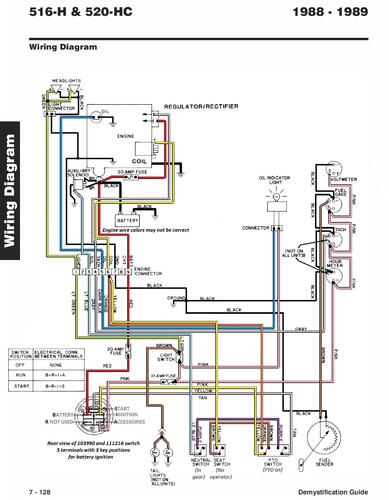
Detailed wiring from #492-4509

6 pages 1.8MB color

p7-127 to p7-132

 

1989 520-HC model C1-20OE02




×
×
  • Create New...