Jump to content

Tractor 1988 516-H Wiring Detailed Rev.pdf

Sign in to follow this  

admin

4 Screenshots

About This File

Wiring Detailed Color
6 pages 1.8MB
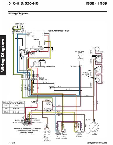
p7-127 to p7-132 from the 492-4509 Demystification Guide


Wiring Detailed from IPL #810623R1
2 pages 771.80KB

516-H Wiring Colored pdf

1 page 344KB


Wiring from OM #810514R1
1 page 119.79KB

1988 516-H model 31-16OE01




×
×
  • Create New...