Jump to content

Tractor 1999 314-8 Wiring Detailed Rev'd.pdf 1.0.0

Sign in to follow this  

gwest_ca

3 Screenshots

About This File

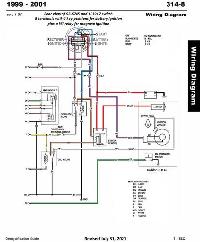
Wiring Detailed from Demystification Guide

8 pages 2.33MB Color

p7-56A to p7-56H

 

First year for NMIR module - No Mow In Reverse

 

1999 314-8 model 73449 Serial 9900001-9999999




×
×
  • Create New...