About This File
Operator manual #803859
Wiring
23 pages 1.83MB
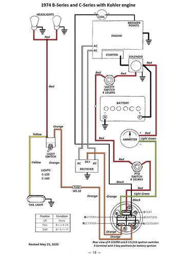
Wiring Color pdf for Kohler powered models
1 page 306KB
Wiring Color pdf for Tecumseh OHV powered models
1 page 317KB
Lube chart SS
Kohler powered
1974 C-160 8-speed model 1-0380
1974 C-160 Auto model 1-0480
This is the operator manual listed at Toro for the following tractor but manual does not include this model so wiring is wrong.
1974 C-160 8-speed model 1-0385 - Overhead valve Tecumseh engine with 10 amp stator with 101436 regulator
