About This File
IPL #803951
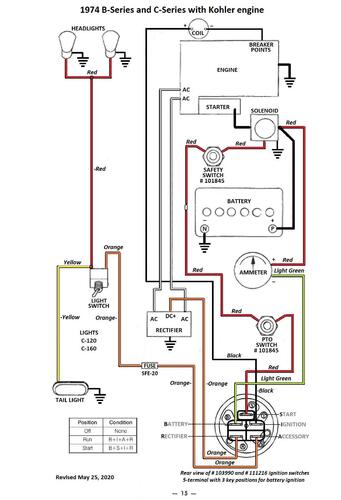
Wiring for Kohler engine only
16 pages 4.49MB
Wiring Color pdf for Kohler powered models
1 page 305KB
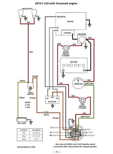
Wiring Color pdf for Tecumseh powered models
1 page 300KB
Tractor drive belt # 7478 replaces # 4535 (HB/5L x 84.22" or 5/8" x 84.22")
1974 C-120 Auto model 1-0485 - Kohler engine
1974 C-120 Auto model 1-0490 - Kohler engine
1974 C-120 Auto model 1-0495 - Tecumseh engine with 10 amp stator and 101436 regulator
