About This File
Operator manual #803858
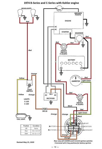
Wiring
23 pages 6.24MB
Part 1 of 2
12 of 23 pages 2.84MB
Part 2 of 2 has wiring diagram
11 of 23 pages 3.40MB
Wiring Color pdf for Kohler powered models
1 page 305KB
Medium frame 43-1/2" wheelbase
Lube chart SS
Details & Attachments
4 pages 119.03KB
1974 B-100 Auto model 1-0510 (Uses 5090 transaxle with 1" axles)
1974 serial numbers that have shown up for the 1-0510
0046810 - Model 1-0510-9
0046980
0053367
0053369
0053736
0099868 - Model 1-0510-9
1005266 thru 1005582 - See PSB #149 Steering stops missing
1005272
1005278
1005308
1005323
1005532 - Model 1-0510-9
1005582 back to 1005266 - See PSB #149 Steering stops missing
1005632 thru 1005640 - See PSB #155 Sundstrand metering plugs
1019373 thru 1019413 - See PSB #155 Sundstrand metering plugs
1024426 thru 1024443 - See PSB #155 Sundstrand metering plugs
1024438
1024443 back to 1024426 - See PSB #155 Sundstrand metering plugs
1024456 thru 1024479 - See PSB #155 Sundstrand metering plugs
1024486
1038526
