About This File
Operator manual #803643R1
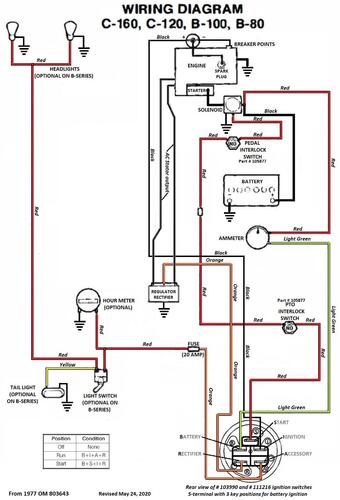
Wiring
24 pages 4.15MB
Dated 09/76
Wiring Color pdf
1 page 406KB
Long frame tractor models
Lube chart SS
-----------------------------------------------------------------------------------------------
Details & Attachments
3 pages 116.88KB
Long frame
Tractor weight 505 lbs.
Uses 103907 8-speed transmission with 8 one-piece pinions and 1-1/8" axles
Uses Kohler K-161T-281269J with recoil start and magneto ignition
1977 B-60 8-Speed model 71-07K801
1977 serial numbers that have shown up for the 71-07K801
009042 - Build date 1977 7004 January 04 Tuesday
009089 - Build date 1977 7021 January 21 Friday
009097 - Build date 1977 7021 January 21 Friday
----------------------------------------------------------------------------------------
Details & Attachments
3 pages 117.68KB
Long frame
Tractor weight 540 lbs.
Uses 103907 8-speed transmission with 8 one-piece pinions and 1-1/8" axles
Uses Kohler K181S-30629d with battery ignition, 15 amp stator and electric start
Uses 103990 5-terminal 3-position ignition switch
1977 B-80 8-Speed model 71-08K801
1977 serial numbers that have shown up for the 71-08K801
000480 - Build date 1976 6320 November 15 Monday (7320 stamped is wrong)
002412
002420 - Build date 1976 63xx (7300 posted looks wrong)
002444 - Build date 1976 6308 November 03 Wednesday (7308 posted looks wrong)
002567 - Build date 1976 6308 November 03 Wednesday (7308 stamped is wrong)
002819 - Build date 1976 6322 November 17 Wednesday (7322 stamped is wrong)
004290
004808 - Build date 1976 6329 November 24 Wednesday (7329 stamped is wrong)
006214
007010
007412
007525 - Build date 1977 7005 January 05 Wednesday
007527 - Build date 1977 7005 January 05 Wednesday
010938 - Build date 1977 7060 March 01 Tuesday
011078 - Build date 1977 7068 March 09 Wednesday
011084 - Build date 1977 7069 March 10 Thursday
011229
011299 - Build date 1977 7076 March 17 Thursday
011416 - Build date 1977 7077 March 18 Friday
011489
014200 - Build date 1977 7087 March 28 Monday
014413 - Build date 1977 7094 April 4 Monday
014418
014515 - Build date 1977 7097 April 07 Thursday
016849
016945 - Build date 1977 7112 April 22 Friday
017007 - Build date 1977 7110 April 20 Wednesday
017044 - Build date 1977 7116 April 26 Tuesday
017056 - Build date 1977 7116 April 26 Tuesday
017073 - Build date 1977 7116 April 26 Tuesday
017267 - Build date 1977 7158 June 07 Tuesday
017564 - Build date 1977 7159 June 08 Wednesday
---------------------------------------------------------------------------------------------
Details & Attachments
3 pages 118.69KB
Long frame
Tractor weight 590 lbs.
Uses 103907 8-speed transmission with 8 one-piece pinions and 1-1/8" axles
Uses Kohler K241S-46756D with battery ignition and 15 amp stator
Uses 103990 5-terminal 3-position ignition switch
1977 B-100 8-Speed model 71-10K801
1977 serial numbers that have shown up for the 71-10K801
003036 - Build date 1976 6308 November 03 Wednesday (Stamped 7308 which must be wrong)
003339
006328 - Build date 1976 6348 December 13 Monday (Stamped 7348 which must be wrong)
006378 - Build date 1976 6345 December 10 Friday (Stamped 7345 which must be wrong)
006386
007019
007308
011688 - Build date 1977 7020 January 20 Thursday
011967 - Build date 1977 7088 March 29 Tuesday - Build date looks wrong
012047 - Build date 1977 7080 March 21 Monday - Date confirmed
012739
015028 - Build date 1977 7098 April 08 Friday
017737 - Build date 1977 7109 April 19 Tuesday
018151 - Build date 1977 7118 April 28 Thursday
018218 - Build date 1977 7119 April 29 Friday
018951 - Build date 1977 7157 June 06 Monday
019015
019123 - Build date 1977 7151 May 31 Tuesday - Possibly build date should be 7157
