About This File
Service manual
Wiring
74 pages 15.69MB
Dated 07/78
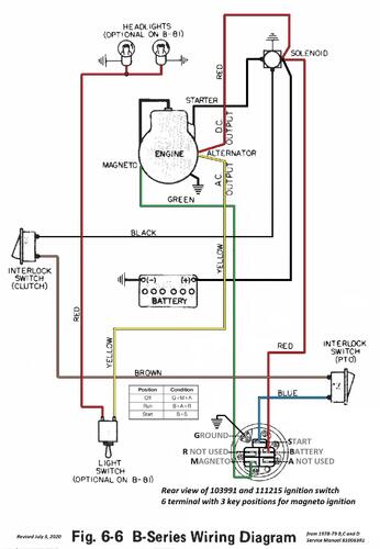
B-Series wiring color pdf
1 page 392KB
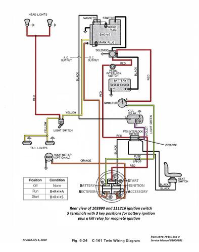
C-161 Twin wiring color pdf
1 page 352KB
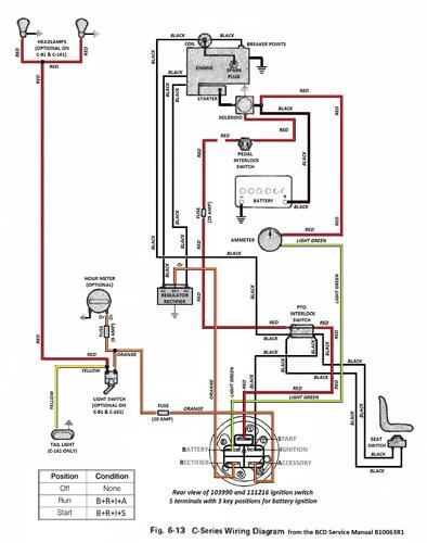
C-Series wiring color pdf
1 page 366KB
D-160 wiring color pdf
1 page 367KB
D-200 wiring color pdf
1 page 380KB
Lube chart SS
Rear wheel hub set screw torque 28-32 Ft. Lb. or 39-45 Nm
Service manual 27 pages 4.71MB
Section 1 - Specifications including spark plugs used and gaps - NOTE - Correct spark plug for Onan B43 - 48M is RH18Y
Section 2 - Pre-delivery Service
Section 3 - General Maintenance
Section 4 - Engine
Service manual 18 pages 4.87MB
Section 5 - Clutch, Brakes, Transmission/Transaxle
Service manual 13 pages 2.63MB
Section 6 - Electrical
Service manual 16 pages 3.48MB
Section 7 - Attachment Lifts
Section 8 - Chassis
Section 9 - Power Take-off (PTO)
1979 B-81 model 92-08BP01 in 1978-79 service manual is likely a mistake
1979 B-81 6-Speed model 92-08BF01
1979 B-111 4-Speed model 92-11BP01
1979 B-111 6-Speed model 92-11BF01 (Made in USA)
1979 B-111 6-Speed model 91-11BF91 (Made in Belgium with serial 170049)
1979 B-111 6-Speed model 92-11BF91 (Made in Belgium with serial 178838 & 182588)
1979 B-111 6-Speed model 92-11BF92 (Made in Belgium with serial 175611)
1979 C-81 8-Speed model 91-08K801
1979 C-81 8-Speed model 91-08K802
1979 C-81 8-Speed model 91-08K891 (Made in Belgium with serial 163175)
1979 C-101 8-Speed model 91-10K801
1979 C-101 8-Speed model 91-10K802
1979 C-101 8-Speed model 91-10K892 (Made in Belgium with serial 183695)
1979 C-111 8-Speed model 91-11B801
1979 C-121 8-Speed model 91-12K801 (Two found made in Belgium)
1979 C-121 8-Speed model 91-12K802
1979 C-121 8-Speed model 91-12K891 (Made in Belgium with serials 167136 169593)
1979 C-121 8-Speed model 91-12K892 - Belgium built with serial 184568
1979 C-121 Automatic model 91-12KS01
1979 C-121 Automatic model 91-12KS91 (Made in Belgium with serial 16?329)
1979 C-141 8-Speed model 91-14K801
1979 C-141 8-Speed model 91-14K802
1979 C-141 Automatic model 91-14KS01
1979 C-161 8-Speed model 91-16K801
1979 C-161 Automatic model 91-16KS01 (One found in Holland Made in Belgium)
1979 C-161 Automatic model 91-16KS91 - Made in Belgium serial 167284
1979 C-161 Twin 8-Speed model 91-16B801
1979 C-161 Twin 8-Speed model 91-16B802
1979 C-161 Twin Automatic model 91-16BS01
1979 C-161 Twin Automatic model 91-16BS02
1979 C-171 Automatic model - that was not built
1979 D-160 Automatic model 91-16OS01
1979 D-160 Automatic model 91-16OS02 - Not listed @ Toro and may be an invalid model number
1979 D-200 Automatic model 91-20KS01
1979 D-200 Automatic model 91-20KS02
