About This File
Detailed wiring from the Demystification Guide #492-4509
Pages p7-23 to 7-26 Color
5 pages 1.7MB
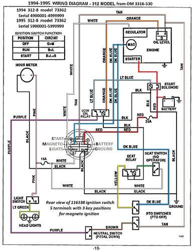
Color wiring from OM 3316-530
1 page 535KB
1994 first year for no dash lights on 312 models
1994 312-8 model 73362 Serial 4900001-4999999
