About This File
IPL from Toro Master Parts Viewer
24 pages 1.68MB
This ipl is shared by similar models so each item may have more than one part number but fails to identify what model uses what part.
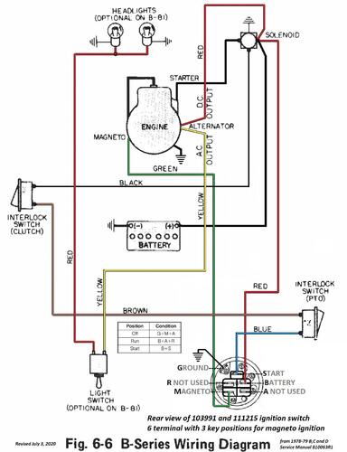
Wiring Color from SM pdf
1 page 380KB
Muffler for B-81 supplied by Briggs & Stratton
Transmission drive belt 106518 - (HA/4L x 87.12" or 1/2" x 87-1/8")
Lube chart SS
Details & Attachments
3 pages 113.61KB
1978 B-111 4-Speed model 82-11BP01
1978 serial numbers that have shown up for the 82-11BP01
002259 - Build date 1978 8037 February 06 Monday
003237 - Build date 1978 8046 February 15 Wednesday
003657
Links
For engine operator manual and IPL see
For tractor service manual and wiring see
For 669 Peerless transmission IPL see
